Качественные детали и логистика
Оригинальные и аналоговые запчасти с доставкой по России, Казахстану и Беларуси
©2022 PartSell ООО "Система" ИНН 2463123282 ОГРН 1212400004838
Центральный офис: г. Красноярск, Академика Киренского, д.87, пом.4
Телефон: 8 (800) 777-65-74 Email: zakaz@partsell.ru
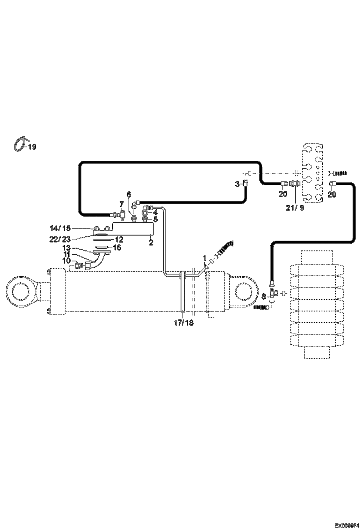
LOAD HOLDING VALVE - DIPPER ARM - ARTICULATED BOOM
№
Артикул
Название
Примечание
Количество
1
0209732032
PIPE
2
5167659860
LOAD CHECK VALVE W/Ref. 22-23
3
4506366351
HOSE
4
1924060166
ELBOW FITTING
5
1915060478
FITTING
6
1915060255
7
1921060555
8
1919060151
9
1290707025
WASHER
10
1938060179
11
5000261400
FLANGE
12
5000281401
SPACER
13
1045707719
BOLT
14
1290707018
15
1212251011
NUT
16
1971956010
O-RING
17
0110012050
RUBBER LAYER
18
5660095200
HOSE CLIP
19
5350650280
BINDER
20
4506340240
21
1913060151
22
5167660058
23
5167660059
BACKUP WASHER
Выбрано товаров: 0