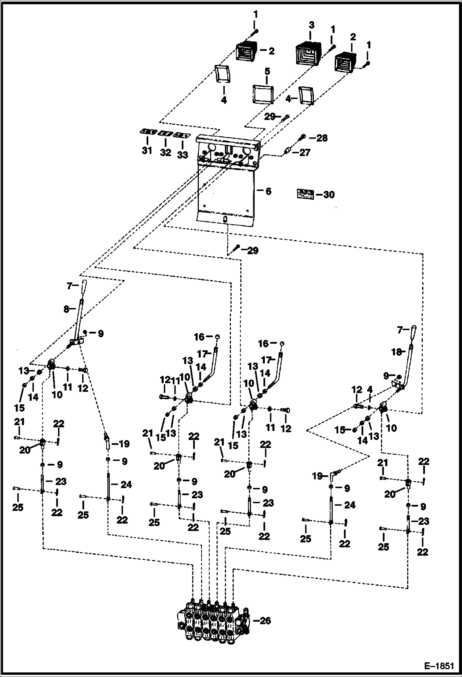
Запчасти Bobcat BACKHOE BACKHOE (Controls) (911B) 911B/914B BACKHOE

Схема запчастей Bobcat BACKHOE - BACKHOE (Controls) (911B) 911B/914B BACKHOE
FIT
1:1
100%

Артикул

Название

Примечание

Количество

1

24G1012

BOLT

2

BOOT NLA - Was 6585347 - A

3

6583700

BOOT

4

6585301

RETAINER

5

6583698

RETAINER

6

6586182

MOUNT

7

6510093

HANDLE GRIP

8

6586177

LEVER

9

8D6

NUT 5

10

6586081

PIVOT

11

25E16

WSHR

12

17C510

BOLT

13

25E21

WASHER 5

14

61D8

NUT 5

15

85D8

NUT, 5

16

6515888

KNOB

17

6584674

LEVER

18

6586174

LEVER

19

6599744

BALL JOINT

20

6564655

CLEVIS

21

227395

CLEVIS PIN

22

1F208

PIN

23

6586179

VALVE LINK

24

6586178

VALVE LINK

25

4F4051

PIN

26

6646843

VALVE See Illustration BACKHOE/ B20581A See Illustration BACKHOE/ B20593

27

6586181

MOUNT

28

25G510

BOLT

29

17C612

BOLT 5

30

6531654

DECAL mounting instructions

31

6558050

DECAL

32

6561396

DECAL

33

6558049

DECAL

Выбрано товаров: 33