Запчасти Bobcat SNOWBLOWER 1812 SNOWBLOWER (Electrical Circuitry) (For Loaders Without Attachment Control Kit) Loader

Схема запчастей Bobcat SNOWBLOWER - 1812 SNOWBLOWER (Electrical Circuitry) (For Loaders Without Attachment Control Kit) Loader
FIT
1:1
100%

Артикул

Название

Примечание

Количество

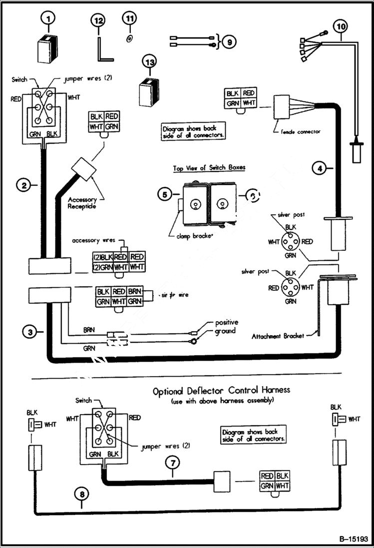
1

6673689

KIT Wire Harness - 1812 Hydraulic - includes controls for both rotator and deflector

1

6673684

KIT Wire Harness - 1812 Electric - includes control for rotator only

1

6673810

KIT Wire Harness - 1812 optional deflector - includes control for deflector only

2

6673491

HARNESS ASSY switch

2

6673381

SWITCH DPDT

2

6673683

BOOT vinyl

2

6674083

TERMINAL ring

2

6674077

CONNECTOR 6-way male

2

6674078

TERMINAL female

2

6673468

CONNECTOR 4-way male

3

6673492

HARNESS ASSY loader

3

6673493

CONNECTOR 4-way trailer - female

3

6970073

BRACKET attachment - Was 6673494 - A

3

6673956

CONNECTOR 6-way female

3

6674079

TERMINAL male

3

6674087

CONNECTOR 1-way male

3

6674088

CONNECTOR 1-way female

3

6674078

TERMINAL female

3

TERMINAL NLA - ring - Was 6674082 - A

3

6674080

TERMINAL blade

4

6907663

HARNESS ASSY blower - Was 6673495 - A

4

6673496

CONNECTOR 4-way trailer - male

4

6673545

ADAPTER 4 to 2

4

6674081

CONNECTOR 4-way female

4

6674079

TERMINAL male

4

6673468

CONNECTOR 4-way male

4

6674078

TERMINAL female

4

6674084

CONNECTOR 2-way male

4

6674086

CONNECTOR 2-way female

5

6673564

SWITCH BOX

5

6673563

COVER

5

6673497

CONNECTOR wire

6

6673587

SWITCH BOX deflector control

6

6673565

COVER

6

6673497

CONNECTOR wire

7

6673498

HARNESS ASSY switch - deflector control

7

6673381

SWITCH DPDT

7

6673683

BOOT vinyl

7

6674083

TERMINAL ring

7

6674081

CONNECTOR 4-way female

7

6674079

TERMINAL male

8

6673499

HARNESS ASSY deflector

8

6674084

CONNECTOR 2-way male

8

6674078

TERMINAL female

9

6907292

HARNESS External power source - use both wires for electric actuator - use brown wire only for hydraulic actuator

10

6970066

HARNESS

11

6970073

BRACKET fender - Was 6970074 - A

12

6970073

BRACKET harness

13

6907661

HARNESS W/Ref. 2 & 3 - Was 6907291 - A

Выбрано товаров: 49