Запчасти Bobcat SNOWBLOWER 2118 & 2418 SNOWBLOWER (Electrical Circuitry) Loader

Схема запчастей Bobcat SNOWBLOWER - 2118 & 2418 SNOWBLOWER (Electrical Circuitry) Loader
FIT
1:1
100%

Артикул

Название

Примечание

Количество

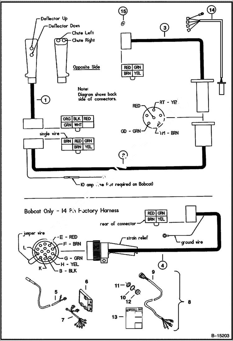
1

6686212

HANDLE switch - Was 6673421 - A

1

6673457

HANDLE shell only

1

6673473

SWITCH button

2

6673420

HARNESS ASSY loader

2

6673956

CONNECTOR 6-way female

2

6673458

CONNECTOR 6-way trailer - female

3

6907664

HARNESS ASSY blower - Was 6673419 - A

3

6664182

CONNECTOR 6-way trailer - male - Was 6673459 - A

4

6673460

HARNESS ASSY 14-pin

4

6665001

CONNECTOR, ELECTRICAL 14-pin male - Was 6673461 - A

4

6673462

TERMINAL female

4

6665370

PLUG cavity - Was 6673463 - A

4

6674081

CONNECTOR 4-way female

4

6674079

TERMINAL male

4

6674089

TERMINAL ring

5

6725385

HARNESS 7-pin

6

6678677

CONTROLLER, ACD BASE

7

6727933

HARNESS ACD to valve - Use W/ std flow loaders

7

6727932

HARNESS ACD to valve - Use W/ high flow loaders

8

6728165

KIT 14-pin harness conversion - converts 7-pin snow blowers to be used with 14-pin loader - W/Ref. 9 - 13

9

6728166

HARNESS 14-pin conversion

10

6664037

WASHER

11

6664036

NUT

12

6673680

RECEPTACLE, TWIST-LOC

13

6901005

INSTRUCTIONS

14

6970067

HARNESS

15

6970073

BRACKET fender - Was 6970074 - A

Выбрано товаров: 27