Запчасти Bobcat B200 HYDRAULIC CIRCUITRY (B200) 5702 11100 & Below HYDRAULIC SYSTEM

Схема запчастей Bobcat B200 - HYDRAULIC CIRCUITRY (B200) 5702 11100 & Below HYDRAULIC SYSTEM
FIT
1:1
100%

Артикул

Название

Примечание

Количество

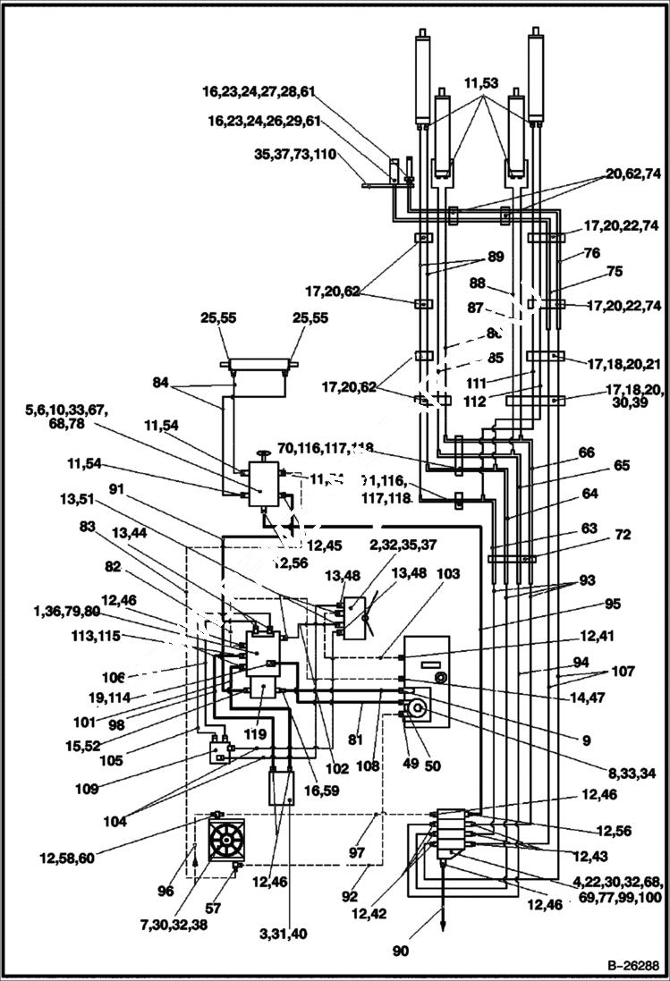
1

6960986

PUMP

2

6963657

PEDAL

3

6960883

MOTOR

4

6962695

DISTRIBUTOR

5

6961784

STEERING UNIT

6

VALVE NLA - Order 6961784 - Was 6961795 - A

7

6961606

OIL COOLER ASSY

8

6960724

FILTER

9

6960885

BRACE

10

6962344

STEERING

11

6962101

SEAL

12

6962096

RING

13

6962814

RING

14

6962815

RING

15

6960886

O-RING

16

6960881

O-RING

17

6963535

HOSE CLIP

18

6960756

HOLDER

19

6961995

RING

20

6960755

PLATE

21

1CM860

BOLT

22

1CM835

BOLT

23

6962818

NUT

24

6962099

WASHER

25

6972198

O-RING

26

6672960

COUPLER, FF FEMALE straight

27

6674688

COUPLER, FF MALE straight

28

6960671

COVER

29

6960672

COVER

30

16DM8

NUT

31

1GM1230

BOLT

32

6962819

WASHER

33

6EM10

WASHER

34

1GM1025

BOLT

35

8EM80

WASHER

36

1CM1450

BOLT

37

1CM816

BOLT Was 4CM816 - A

38

1CM820

BOLT

39

6963527

CLIP

40

8EM120

WASHER

41

6960720

FITTING

42

6960733

FITTING

43

6960732

FITTING

44

6960869

FITTING

45

6960702

FITTING

46

6960654

FITTING

47

6960723

FITTING

48

6960791

FITTING

49

6960721

FITTING

50

6960722

FITTING

51

6960790

FITTING

52

6960872

FITTING

53

6960704

FITTING

54

6960703

FITTING

55

6963536

FITTING

56

6960706

FITTING

57

6960874

COUPLING

58

6960875

FITTING

59

6961302

FITTING

60

6960877

PLUG

61

6960668

FITTING

62

4CM840

BOLT

63

6961301

PIPE NO. 1, EF2 (WELDING ASSY)

64

6961303

PIPE NO. 2, EF2 (WELDING ASSY)

65

6961304

PIPE NO. 3, EF2 (WELDING ASSY)

66

6961305

PIPE NO. 4, EF2 (WELDING ASSY)

67

6960700

BOLT

68

16DM10

NUT

69

6960897

LEVER auxilliary loader

70

6963537

HOSE CLIP

71

6963538

HOSE CLIP

72

6963539

HOSE CLIP

73

6964600

WASHER

74

6962804

HOLDER

75

6961311

HYDRAULIC PIPE

76

6961312

HYDRAULIC PIPE

77

6962779

HOLDER front distributor - triangle shape w/ 3 round holes and 1 slotted hole

78

6962913

WASHER

79

8EM140

WASHER

80

6962810

WASHER

81

6961313

HOSE

82

6961314

HOSE

83

6961315

HOSE

84

6961316

HOSE

85

6961317

HOSE

86

6961318

HOSE

87

6961319

HOSE

88

6961320

HOSE

89

6961321

HOSE

90

6961322

HOSE

91

6961323

HOSE

92

6961324

HOSE

93

6961325

HOSE

94

6961326

HOSE

95

6961327

HOSE

96

6961328

HOSE

97

6961329

HOSE

98

6961330

HOSE

99

1DM10

NUT

100

4CM635

BOLT

101

6961331

HOSE

102

6961332

HOSE

103

6961333

HOSE

104

6961334

HOSE

105

6961335

HOSE

106

6961336

HOSE

107

6962161

HOSE

108

6961338

HOSE

109

6961339

DRIVING BLOCK ASSY

110

6963540

HOLDER

111

6962162

HOSE

112

6962163

HOSE

113

6963541

FITTING

114

6961766

FITTING

115

6964536

RING

116

6964599

WASHER

117

16DM6

NUT

118

1GM650

BOLT

119

6962719

PUMP

Выбрано товаров: 119