Запчасти Bobcat 800s STEERING KIT ACCESSORIES & OPTIONS

Схема запчастей Bobcat 800s - STEERING KIT ACCESSORIES & OPTIONS
FIT
1:1
100%

Артикул

Название

Примечание

Количество

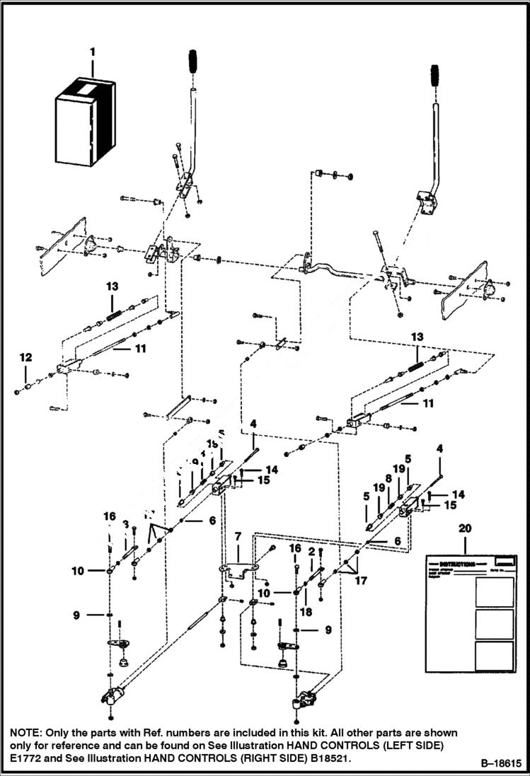
1

6701020

KIT steering

2

6578574

LINK

3

6578575

LINK

4

6578577

ROD

5

6578582

BUSHING

6

6578583

BUSHING

7

6578585

BRACKET

8

6579407

SPRING

9

6584863

SPACER

10

6649696

END rod

11

6700647

ROD

12

6700648

STOP

13

6700916

SPRING

14

17C616

BOLT 5

15

17C626

BOLT

16

17C1064

BOLT 5

17

62D6

NUT 5

18

62D10

NUT

19

6571988

BUSHING

20

6720253

INSTRUCTIONS

Выбрано товаров: 20