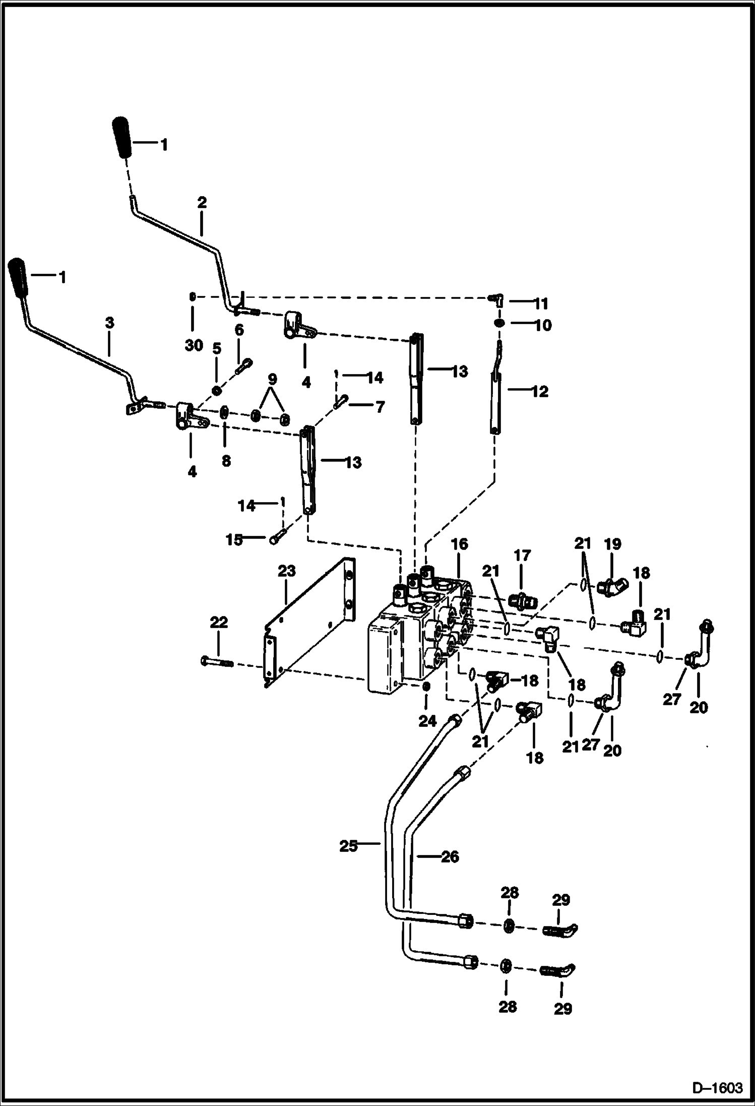
Запчасти Bobcat Articulated Loaders CONTROL LINKAGE & CIRCUITRY HYDRAULIC SYSTEM

Схема запчастей Bobcat Articulated Loaders - CONTROL LINKAGE & CIRCUITRY HYDRAULIC SYSTEM
FIT
1:1
100%

Артикул

Название

Примечание

Количество

1

GRIP NLA - Was 6514867 - A

2

6561788

LEVER

3

6561839

LEVER

4

6591949

BLOCK block

5

25E6

WSHR

6

17C510

BOLT

7

6560872

PIN

8

6599359

WASHER

9

61D8

NUT 5

10

62D5

NUT

11

6512356

BALL JOINT

12

6561791

LINKAGE

13

6561790

LINKAGE valve

14

1F308

PIN, COTTER

15

1304227

PIN

16

VALVE See Illustration HYDRAULIC CONTROL VALVE/ B18049 See Illustration HYDRAULIC CONTROL VALVE/ B20615

17

15KB1012

FITTING, HYD CONNECTOR Was 755055B - A

18

17K7

ELBOW W/Ref. 21

19

18K7

FITTING W/Ref. 21

20

6584055

TUBE

21

79K10

O RING 10

22

17C540

BOLT

23

6584321

MOUNT valve

24

61D5

NUT

25

6584168

TUBE

26

6584169

TUBE

27

15K7

FITTING W/Ref. 21

28

86F7

LOCK NUT

29

88F7

ELBOW

30

82D5

NUT 5

Выбрано товаров: 30