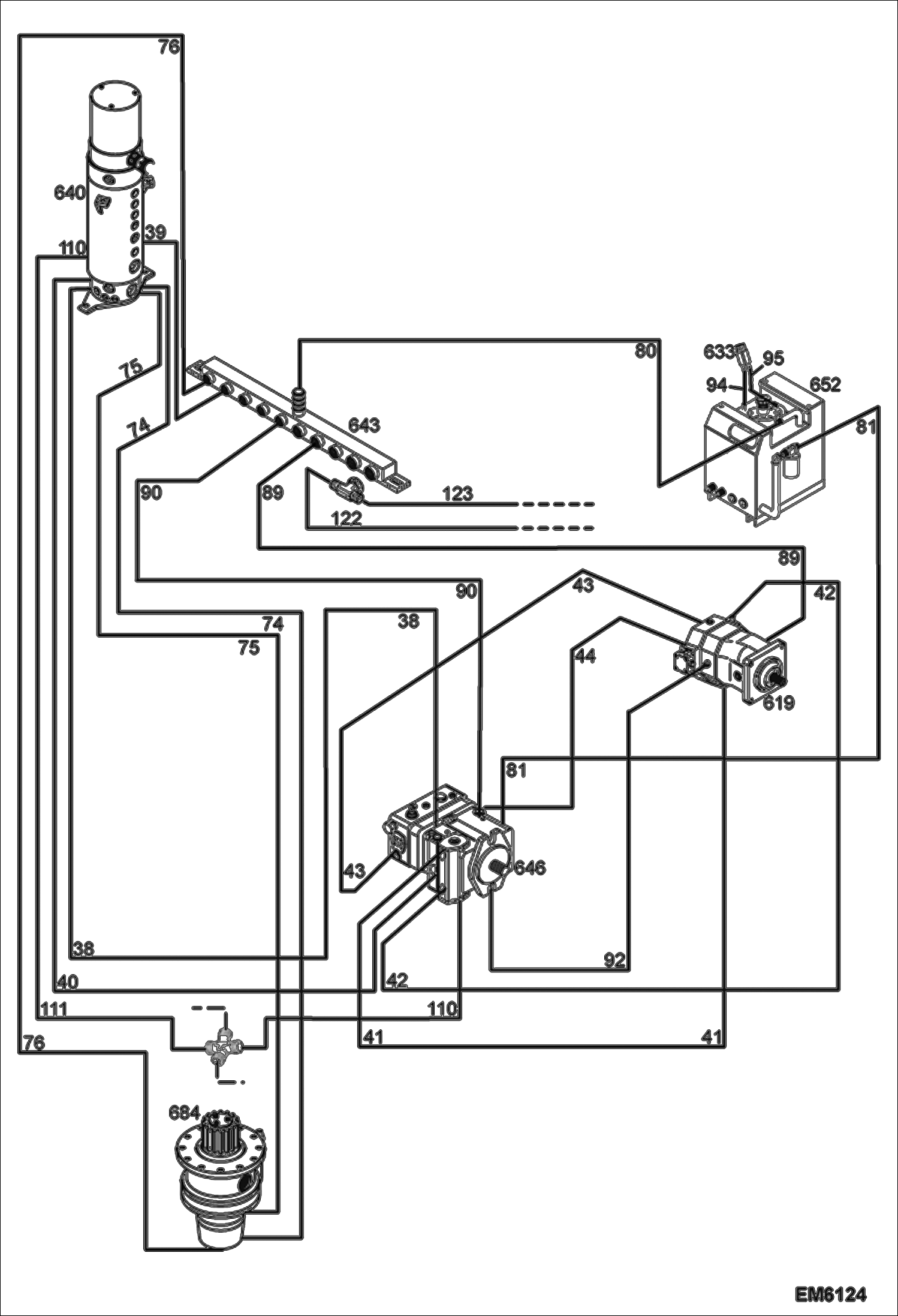
Запчасти Bobcat TR45190 HYDROSTATIC SYSTEM HYDROSTATIC SYSTEM

Схема запчастей Bobcat TR45190 - HYDROSTATIC SYSTEM HYDROSTATIC SYSTEM
FIT
1:1
100%

Артикул

Название

Примечание

Количество

38

7015206

HOSE ASSY

39

7021608

HOSE, HYD Was 7015211 - A

40

7015205

HOSE ASSY

41

7015209

HOSE ASSY

42

7015209

HOSE ASSY

43

7014869

HOSE ASSY

44

7014868

HOSE ASSY

74

7015233

HOSE ASSY

75

7015234

HOSE ASSY

76

7015202

HOSE ASSY

80

7014839

HOSE ASSY

81

7014838

HOSE ASSY

89

7014837

HOSE ASSY

90

7014835

HOSE ASSY

92

7014834

HOSE ASSY

94

7014836

HOSE ASSY

95

7019954

HOSE, HYD Was 7014591 - D

110

7015213

HOSE ASSY

111

7015200

HOSE, HYD

122

7021601

HOSE, HYD Was 7015256 - A

123

7021619

HOSE, HYD

619

7014754

MOTOR, HYDROSTATIC See Illustration PUMPS & MOTORS/ EM6192

633

7014606

VENT

640

7014683

SWIVEL JOINT See Illustration SWIVEL JOINT INSTALLATION/ EM6200

643

7014824

MANIFOLD See Illustration MANIFOLD INSTALLATION/ EM6215

646

7014695

PUMP See Illustration PUMPS & MOTORS/ EM6192

652

7014581

TANK, OIL See Illustration FUEL & OIL TANK INSTALLATION/ EM6218

684

7014891

REDUCER See Illustration SLEW MOTOR INSTALLATION/ EM6219

Выбрано товаров: 28