Запчасти Bobcat TR50210 HYDRAULIC CIRCUITRY (Upperstructure) (S/N & Below) HYDRAULIC SYSTEM

Схема запчастей Bobcat TR50210 - HYDRAULIC CIRCUITRY (Upperstructure) (S/N & Below) HYDRAULIC SYSTEM
FIT
1:1
100%

Артикул

Название

Примечание

Количество

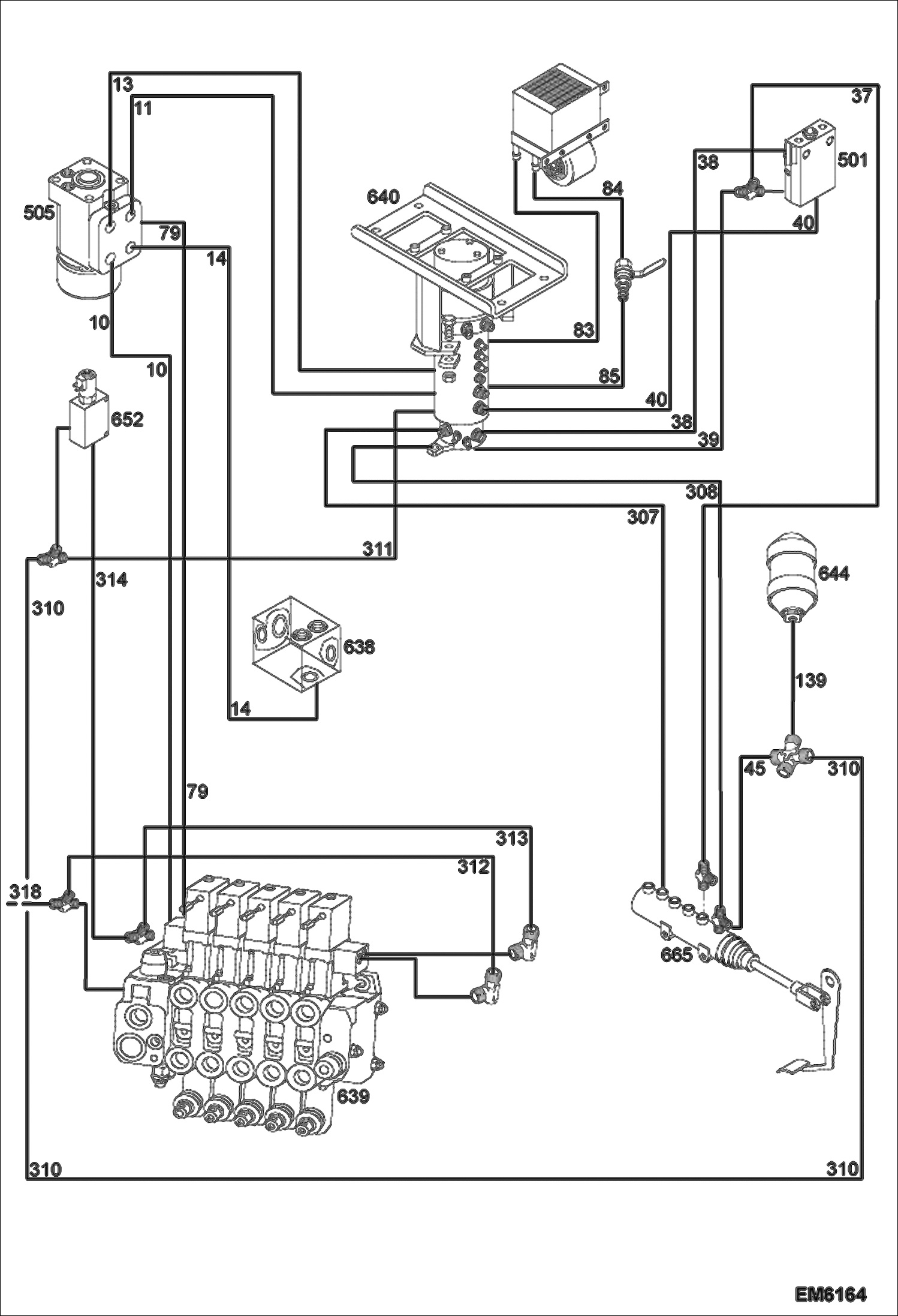
10

7015241

HOSE ASSY

11

7014850

HOSE ASSY

13

7014852

HOSE ASSY

14

7014851

HOSE ASSY

37

7014847

HOSE ASSY

38

7014848

HOSE ASSY

39

7014849

HOSE ASSY

39

7014847

HOSE ASSY

40

7015215

HOSE ASSY

45

7014846

HOSE ASSY

79

7014841

HOSE ASSY

83

7014831

HOSE ASSY

84

7014830

HOSE ASSY

85

7014829

HOSE ASSY

139

7021600

HOSE, HYD Was 7015198 - A

307

7014845

HOSE ASSY

308

7014845

HOSE ASSY

310

7015212

HOSE ASSY

311

7021599

HOSE, HYD Was 7015210 - A

312

7021606

HOSE, HYD Was 7015196 - A

313

7015196

HOSE ASSY

314

7015197

HOSE ASSY

318

7021607

HOSE, HYD

501

7014698

SWITCH, INCHING

505

7014736

VALVE, HYDRAULIC STEERING

505

7025620

VALVE, STEERING

638

7014825

MANIFOLD

639

7014679

CONTROL VALVE ASSY See Illustration VALVE SECTION/ EM6202

640

7014683

SWIVEL JOINT See Illustration SWIVEL JOINT INSTALLATION/ EM6200

644

7014656

ACCUMULATOR

652

7014716

VALVE

665

7014654

CYLINDER, BRAKE MASTER

Выбрано товаров: 32