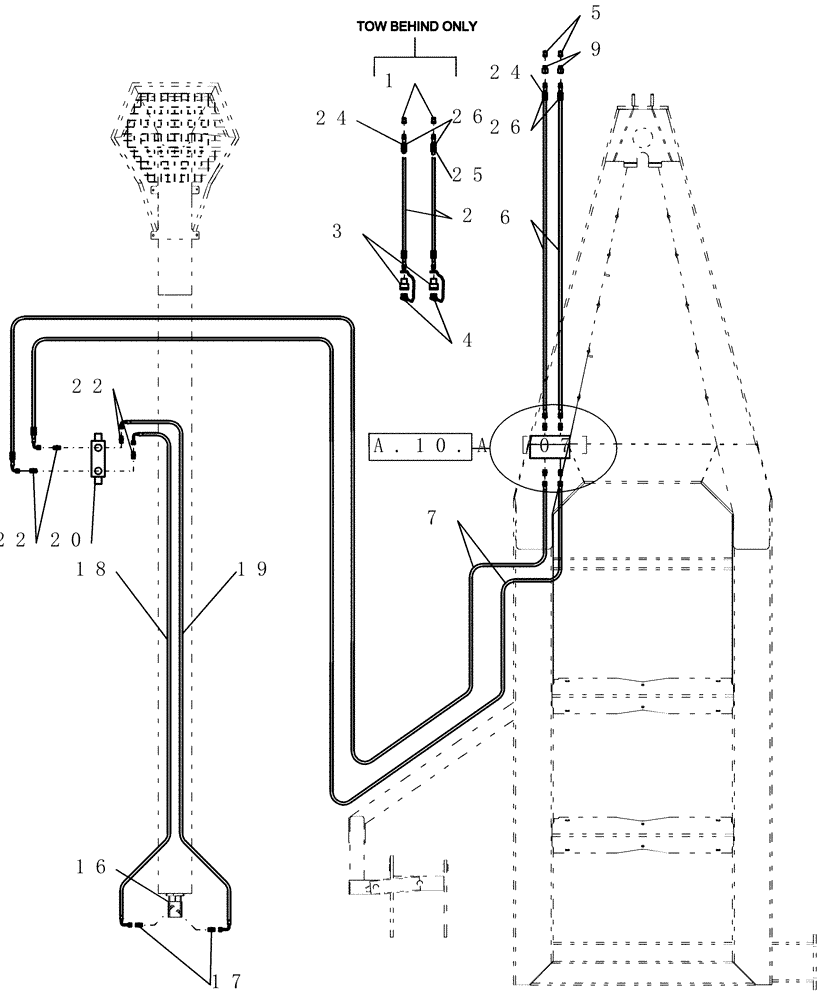
Запчасти Case IH ADX3430 (A.10.A[10]) - HYDRAULICS - AUGER (FROM 08/2006) A - Distribution Systems

Схема запчастей Case IH ADX3430 - (A.10.A[10]) - HYDRAULICS - AUGER (FROM 08/2006) A - Distribution Systems
3
19
20
18
6
26
5
22
24
7
2
16
25
24
9
26
4
22
1
17
FIT
1:1
100%

Артикул

Название

Примечание

Количество

1

9412

QUICK MALE COUPLING

1/2"

2шт.

2

21560

HYDRAULIC HOSE,19.05mm ID x 12319mm L, SAE 100R17

3/4" x 485" fl, 1/2" mpt x 3/4" mpt

1шт.

3

6935

COUPLING, QUICK, FEM

3/4"

2шт.

4

6934

PLUG

dust, pioneer coupler - 3/4"

2шт.

5

6936

QUICK MALE COUPLING,3/4" - 14 NPTF

3/4"

1шт.

5

9412

QUICK MALE COUPLING

1/2"

1шт.

6

87500077

HYDRAULIC HOSE,25.4mm ID x 6401mm L, SAE 100R17

1" x 252" fl

1шт.

6

87500090

HYDRAULIC HOSE,25.4mm ID x 4369mm L, SAE 100R17

1" x 172" fl

1шт.

7

87500078

HYDRAULIC HOSE,15.88mm ID x 7112mm L, SAE 100R17

1/2" x 280" fl

2шт.

9

21668

REDUCER FITTING,1/2" - 14 Male NPT x 3/4" - 14 Female NPT

hydraulic 1/2" mpt x 3/4" fpt

2шт.

16

87506224

HYDRAULIC MOTOR

10" auger

1шт.

87506224R

REMAN-HYD MOTOR

ADX3360 (6/01-5/03), ADX3380 (6/03-7/08), ADX3430 (1/04-7/08), All (FROM 08/2006)

1шт.

87506224C

CORE-MOTOR HYDRAULIC

Return Number

1шт.

16

87364589

SEAL KIT

Danfoss

1шт.

17

128819

HYD CONNECTOR,7/8" - 14 ORB x 3/4" - 16 JIC

2шт.

18

87502466

LINE

hydraulic auger

1шт.

19

87502495

LINE

auger hydraulic

1шт.

20

87502373

VALVE

hyd rotary

1шт.

20

87415457

SEAL KIT

hydraulic valve rotary

1шт.

22

128818

UNION,3/4" - 16 ORB x 3/4" - 16 JIC

4шт.

24

GL-700.34

DECAL

auger pressure

1шт.

25

GL-700.35

DECAL

auger return

1шт.

26

GL-373

COVER

hydraulic hose label - 1 1/2"

2шт.

27

GL-372

COVER

hydraulic hose label - 1"

2шт.

Выбрано товаров: 24