Качественные детали и логистика
Оригинальные и аналоговые запчасти с доставкой по России, Казахстану и Беларуси
©2022 PartSell ООО "Система" ИНН 2463123282 ОГРН 1212400004838
Центральный офис: г. Красноярск, Академика Киренского, д.87, пом.4
Телефон: 8 (800) 777-65-74 Email: zakaz@partsell.ru
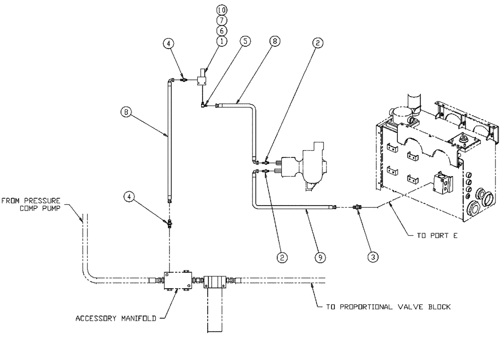
(10-010) - HYD GROUP, WET KIT
№
Артикул
Название
Примечание
Количество
1
BN302907
HYDRAULIC VALVE
Proportional Assembly
1шт.
2
BN441006
ADAPTER
1/2 NPT-8 JIC
2шт.
3
BN444004
FITTING
O-Ring 37 Flare
4
BN444008
Adapter - 37° Flare 10 - 08
5
BN445009
90 Degree, OR X 37 JIC
6
BN50141
WASHER
5/16, FW, G5
7
88346
BOLT,Hex, 5/16" - 18 x 2 1/2", Gr 5
8
BN53028
HOSE
1/2" 100R1 X 48"
9
BN53942
100R1 1/2" X 120
10
BN55360
LOCK NUT
5/16"-18, NLN, G5
Выбрано товаров: 0