Качественные детали и логистика
Оригинальные и аналоговые запчасти с доставкой по России, Казахстану и Беларуси
©2022 PartSell ООО "Система" ИНН 2463123282 ОГРН 1212400004838
Центральный офис: г. Красноярск, Академика Киренского, д.87, пом.4
Телефон: 8 (800) 777-65-74 Email: zakaz@partsell.ru
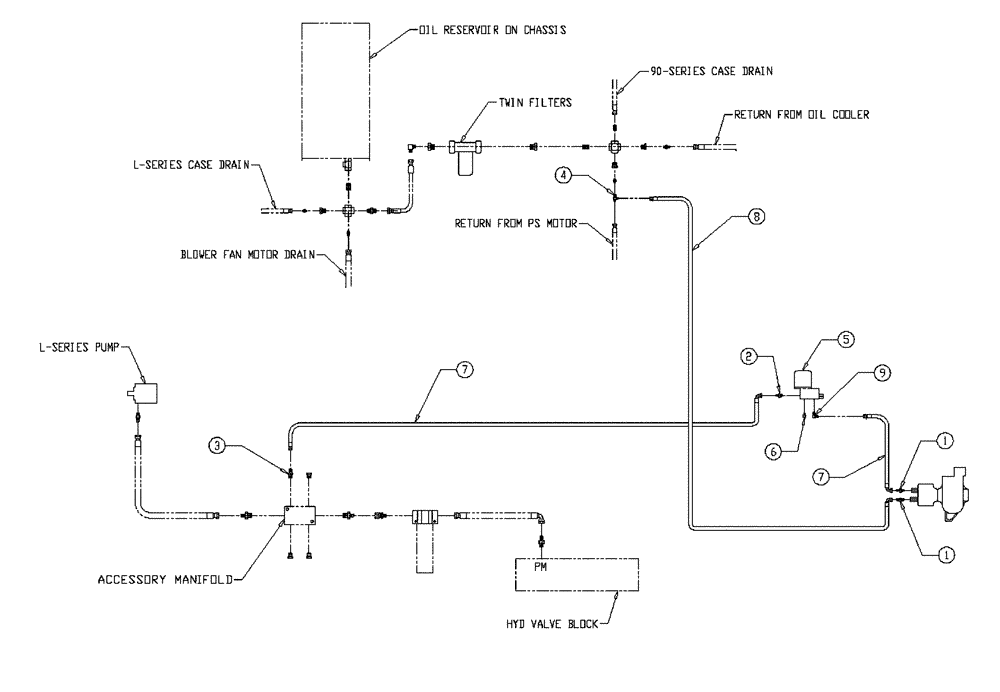
(06-008) - HYD GROUP, WET KIT
№
Артикул
Название
Примечание
Количество
1
BN441006
ADAPTER
1/2 NPT-8 JIC
2шт.
2
BN51518
FITTING
3/4 NPT 8 JIC
1шт.
3
BN444008
Adapter - 37° Flare 10 - 08
4
BN53573
TEE
JIC 1-1/16, ML-FML
5
BN95552
VALVE
Servo, 11 GPM
6
BN72220
PLUG
3/4" NPT Drain
7
BN53028
HOSE
1/2" 100R1 X 48"
8
BN53942
Hose, 100R1 1/2" X 120
9
BN442003
90 Pipe 37 Flare 08-08
Выбрано товаров: 0