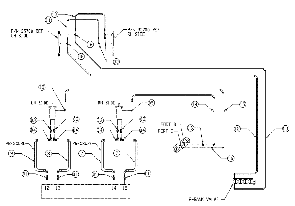
Запчасти Case IH 437 (06-018) - AUGER HYD GROUP, 4 INCH Hydraulic Plumbing

Схема запчастей Case IH 437 - (06-018) - AUGER HYD GROUP, 4 INCH Hydraulic Plumbing
3
5
8
6
9
5
4
6
1
3
15
16
14
2
10
1
16
1
3
7
4
1
11
4
12
4
13
7
3
FIT
1:1
100%

Артикул

Название

Примечание

Количество

1

BN21417

FITTING,1 5/16"-12 O-Ring x 1 1/16"-12, 37 Degree

4шт.

2

BN442022

90 Pipe 37 Flare 04-04

2шт.

3

BN444007

O-RING

37 Flare 12-10

4шт.

4

BN446020

ELBOW

90 Degree Swivel

4шт.

5

BN51591

ELBOW

90° - O-Ring 37 FL 7/16

2шт.

6

BN53711

TEE

1/4 NPT x 7/16-20 JIC

2шт.

7

BN304845

12 X 95"

2шт.

8

BN304846

12 X 88.5"

1шт.

9

BN55282

HOSE

3/4 X 85, 12 JIC-12 JIC

1шт.

10

BN55283

HOSE

1/4 X 32.5, 4 JIC-4 JIC

1шт.

11

BN55284

HOSE

1/4 X 45, 4 JIC-4 JIC

1шт.

12

BN55285

1/4 X 108, 4 JIC-6 JIC

1шт.

13

BN55286

1/4 X 120, 4 JIC-6 JIC

1шт.

14

BN66820

HOSE

1/4 X 45, 04 JIC-04 JIC

1шт.

15

BN66821

HOSE

1/4 X 26, 04 JIC-04 JIC

1шт.

16

BN21249

ADAPTER,3/4" - 16 ORFS x 7/16" - 20 JIC

2шт.

Выбрано товаров: 16