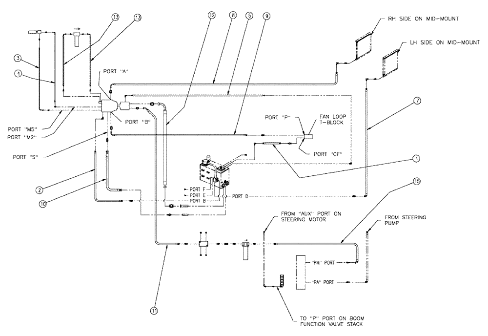
Запчасти Case IH 438 (06-003) - HOSE GROUP, FLEX, 4375 Hydraulic Plumbing

Схема запчастей Case IH 438 - (06-003) - HOSE GROUP, FLEX, 4375 Hydraulic Plumbing
4
1
12
9
5
8
7
11
13
3
13
10
2
15
FIT
1:1
100%

Артикул

Название

Примечание

Количество

1

BN309854

HOSE

12 X 96

1шт.

2

BN310344

HYDRAULIC HOSE,71.00"

1шт.

3

BN310345

HYDRAULIC HOSE,25.00"

1шт.

4

BN310346

HOSE

04 X 26

1шт.

5

BN309858

HOSE

08 X 65

1шт.

7

BN309860

HOSE

16 X 173

1шт.

8

BN310348

HOSE

16 X 175

1шт.

9

BN310349

HOSE

16 X 77.5

1шт.

10

BN310350

HOSE

20 X 44

1шт.

11

BN310351

HOSE

16 X 44

1шт.

12

BN310352

HOSE

32 X 47

1шт.

13

BN309866

HOSE

08 X 45

2шт.

15

BN309868

HOSE

12 X 50

1шт.

Выбрано товаров: 13