Запчасти Case IH 438 (06-006) - HOSE GROUP, FLEX, 4330 Hydraulic Plumbing

Схема запчастей Case IH 438 - (06-006) - HOSE GROUP, FLEX, 4330 Hydraulic Plumbing
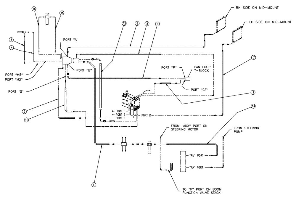
15
15
5
3
1
14
10
8
7
11
4
9
2
12
FIT
1:1
100%

Артикул

Название

Примечание

Количество

1

BN21243

PLUG

Hex, 7/8"-14, O-Ring

4шт.

2

BN302447

FITTING

16MOR-16FORX90

2шт.

3

BN302553

ELBOW

11/16-16 ORFS x 9/16-18 ORB

1шт.

3a

237-6006

O-RING,0.078" Thk x 0.468" ID, -906, Cl 6, 90 Duro

2шт.

3b

9993141

O-RING,0.07" Thk x 0.364" ID, -12, Cl 6, 90 Duro

2шт.

4

BN302559

FITTING

8MOR - 10MBX90

1шт.

5

BN302560

FITTING

8MOR - 12MBX90

1шт.

6

BN302568

ELBOW

12MOR - 12MBX90

2шт.

7

BN302646

FITTING

11/16-16 ORFS x 9/16-18 ORB

1шт.

8

BN302647

FITTING

6MOR - 8MB

2шт.

9

BN305412

O-RING

For - 6 FFOR

1шт.

10

BN302655

FITTING

12MOR - 12MB

5шт.

11

BN302660

FITTING

20MOR - 20MB

2шт.

12

342569A1

ORIFICE

.060-6 disc

1шт.

13

BN302793

REPAIR KIT

Split Flange, 62 - 61

1шт.

14

BN303528

STRAINER ASSY.

32Mbx - 20Fb, 100

1шт.

15

BN303630

REPAIR KIT

Splt Flange, 2, Code 61

2шт.

16

BN307956

FITTING

12FORX12FORX

1шт.

17

BN310209

FILTER STRAINER

48Mb - 32SF, 100

1шт.

18

BN446025

PLUG

Hex Oring - 3/4 - 16

1шт.

19

BN52315

KIT

1" Split Flange Code 62

1шт.

20

BN54270

PLUG

EXT. W/O - Ring #12

2шт.

21

BN57223

FITTING

16MOR - 16MB

3шт.

22

BN57233

FITTING

12MOR - 16MB

1шт.

23

BN67548

REPAIR KIT

1 "Split Flange code 61

1шт.

24

BN302651

FITTING

8MOR - 10MB

2шт.

25

BN302652

FITTING

8MOR - 12MB

2шт.

Выбрано товаров: 27