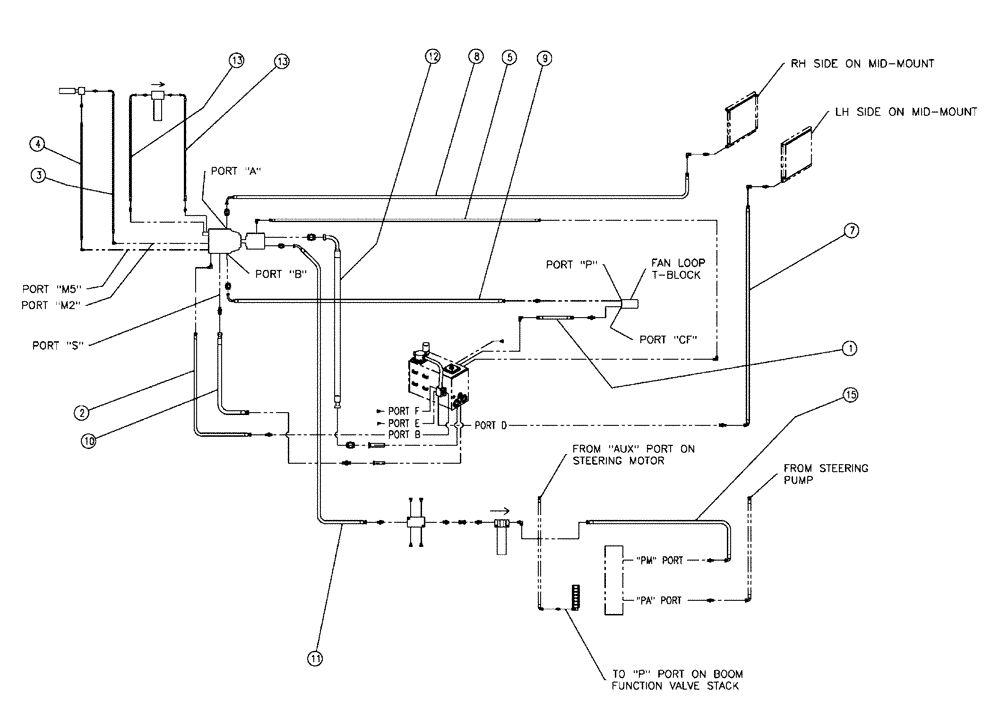
Запчасти Case IH 438 (06-009) - HOSE GROUP, PUMP, FLEX®, 3 WHEEL Hydraulic Plumbing

Схема запчастей Case IH 438 - (06-009) - HOSE GROUP, PUMP, FLEX®, 3 WHEEL Hydraulic Plumbing
10
1
5
9
8
13
12
3
13
4
11
2
15
7
FIT
1:1
100%

Артикул

Название

Примечание

Количество

1

BN309854

HOSE

12 X 96

1шт.

2

BN313284

HOSE

Assembly, 12 X 64

1шт.

3

BN313845

HOSE

4 X 92

1шт.

4

BN311403

HOSE

4 X 81

1шт.

5

BN303023

HOSE

Assembly, 8 X 99

1шт.

7

BN309860

HOSE

16 X 173

1шт.

8

BN311405

HOSE

16 X 155

1шт.

9

BN313849

HOSE

16 X 71

1шт.

10

BN311407

HOSE

20 X 64

1шт.

11

BN313851

HOSE,42.50"

1шт.

12

BN313853

HOSE

32 X 77

1шт.

13

BN313848

HOSE

08 X 60

2шт.

15

BN309868

HOSE

12 X 50

1шт.

Выбрано товаров: 13