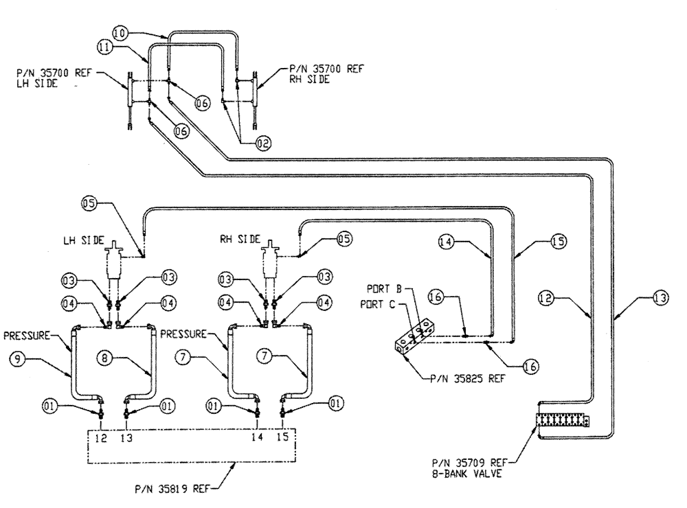
Запчасти Case IH FLEX-AIR (06-007) - AUGER HYD GROUP, 4" Hydraulic Plumbing

Схема запчастей Case IH FLEX-AIR - (06-007) - AUGER HYD GROUP, 4" Hydraulic Plumbing
12
4
5
6
8
7
3
1
10
1
13
3
5
14
15
3
4
11
16
2
1
3
6
9
16
4
4
1
FIT
1:1
100%

Артикул

Название

Примечание

Количество

1

BN21417

FITTING,1 5/16"-12 O-Ring x 1 1/16"-12, 37 Degree

4шт.

2

BN442022

90º Pipe - 37 Flare 04 - 04

2шт.

3

BN444007

O-RING

37 Flare 12-10

4шт.

4

BN446020

ELBOW

90º Degree Swivel

4шт.

5

BN51591

ELBOW

90° - O-Ring 37 FL 7/16

2шт.

6

BN53711

TEE

1/4 NPT x 7/16-20 JIC

2шт.

7

BN55280

3/4 X 90, 12 JIC - 12 JIC

2шт.

8

BN55281

HOSE

3/4 X 69.5, 12 JIC - 12 JIC

1шт.

9

BN55282

HOSE

3/4 X 78.5, 12 JIC - 12 JIC

1шт.

10

BN55283

HOSE

1/4 X 32.5, 4 JIC - 4 JIC

1шт.

11

BN55284

HOSE

1/4 X 45, 4 JIC - 4 JIC

1шт.

12

BN55285

1/4 X 108, 4 JIC - 6 JIC

1шт.

13

BN55286

1/4 X 120, 4 JIC - 6 JIC

1шт.

14

BN66820

HOSE

1/4 X 45, 04 JIC - 04 JIC

1шт.

15

BN66821

HOSE

1/4 X 26, 04 JIC-04 JIC

1шт.

16

BN21249

ADAPTER,3/4" - 16 ORFS x 7/16" - 20 JIC

2шт.

Выбрано товаров: 16