Запчасти Case IH FLX3010 (06-007) - STEERING PUMP, HYDRAULIC GROUP (07) - HYDRAULICS

Схема запчастей Case IH FLX3010 - (06-007) - STEERING PUMP, HYDRAULIC GROUP (07) - HYDRAULICS
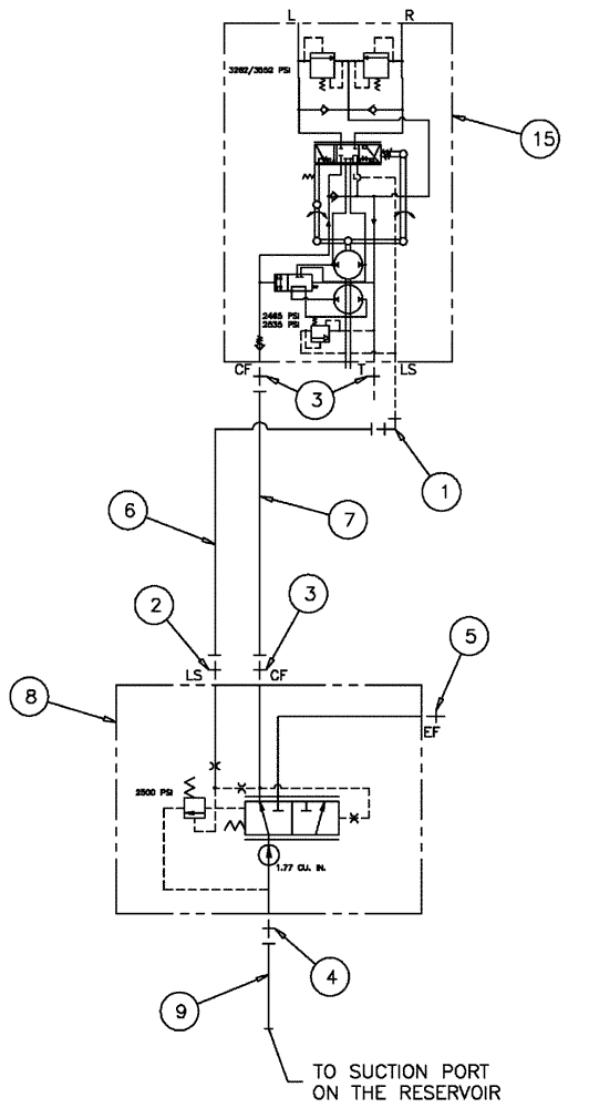
2
7
3
5
6
15
9
8
4
1
FIT
1:1
100%

Артикул

Название

Примечание

Количество

1

BN302547

90 ELBOW

9/16-18 x 7/16-20, ZND

1шт.

2

BN302640

FITTING

4Mor-4Mb

1шт.

3

BN302650

FITTING

8 MOR-8 MB

3шт.

4

BN302659

FITTING

20Mor-16Mb

1шт.

5

BN305057

FITTING

12Mor-10Mb

1шт.

6

BN324551

HOSE ASSY.

Assembly, 4 X 60"

1шт.

7

BN313281

HOSE

Assembly, 8 X 65

1шт.

8

BN317546

PUMP

Gear, LS,1.77, SP, RH

1шт.

BN317546R

REMAN-HYD PUMP

FLX3010, FLX3510 BOTH (8/04-8/06)

1шт.

BN317546C

CORE-HYDRAULIC PUMP

Return Number

1шт.

9

342206A1

HOSE

20 x 66

1шт.

11

BN69793

GASKET

2 Bolt SAE A Pad

1шт.

12

862-10030

HEX SOC SCREW,M10 x 30mm, Cl 12.9

2шт.

13

86625252

WASHER,10.8mm ID x 21.5mm OD x 2.5mm Thk

2шт.

15

410874A1

PUMP

steering valve

1шт.

396591A1

KIT

Seal, Steer Pump

1шт.

Service Parts For Ref. 15

1шт.

Выбрано товаров: 17