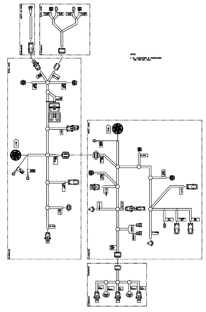
Запчасти Case IH FLX3510 (08-002) - FRAME ELECTRICAL GROUP (06) - ELECTRICAL

Схема запчастей Case IH FLX3510 - (08-002) - FRAME ELECTRICAL GROUP (06) - ELECTRICAL
FIT
1:1
100%

Артикул

Название

Примечание

Количество

178149A1

SOLENOID SWITCH

Kit, With Barrier, Starter Relay

1шт.

NS

NOT SERVICED

EXT., Rear Lights, Start Serial: 6700

1шт.

See Fig. 08-001

1шт.

NS

NOT SERVICED

Speed Sensor Group

1шт.

See Fig. 08-012

1шт.

NS

NOT SERVICED

EXT., Start Serial: 6700

1шт.

See Fig. 08-001

1шт.

343668A1

WIRE HARNESS

Headlight EXT.

1шт.

Indicates Old Part Number Or Can Order Newer Part Number Listed Above

1шт.

614-6025

BOLT,Hex, M6 x 1 x 25mm, Cl 8.8, Full Thd

6шт.

353308

NUT,M6 x 1.0, Cl 8

6шт.

NS

NOT SERVICED

Rear, 535, Start Serial: 6700

1шт.

See Fig. 08-001

1шт.

87265862

WIRE HARNESS

Rear Frame 535, Start Serial: 6700

1шт.

See Fig. 08-013

1шт.

87265916

WIRE HARNESS

Rear Frame 535

1шт.

Indicates Old Part Number Or Can Order Newer Part Number Listed Above

1шт.

NS

NOT SERVICED

Front, 535, Start Serial: 6700

1шт.

See Fig. 08-001

1шт.

87265863

WIRE HARNESS

Front Frame 535, Start Serial: 6700

1шт.

See Fig. 08-014

1шт.

87265917

WIRE HARNESS

Front Frame 535

1шт.

Indicates Old Part Number Or Can Order Newer Part Number Listed Above

1шт.

86588450

WASHER,6.6mm ID x 12mm OD x 1.6mm Thk

6шт.

BN323590

HARNESS

Back-Up

1шт.

87269427

WIRE HARNESS

EXT, Rear Lights

1шт.

342190A1

DECAL

Bulkhead Callout

1шт.

87270251

WIRE HARNESS

Front Headlight

1шт.

Выбрано товаров: 28