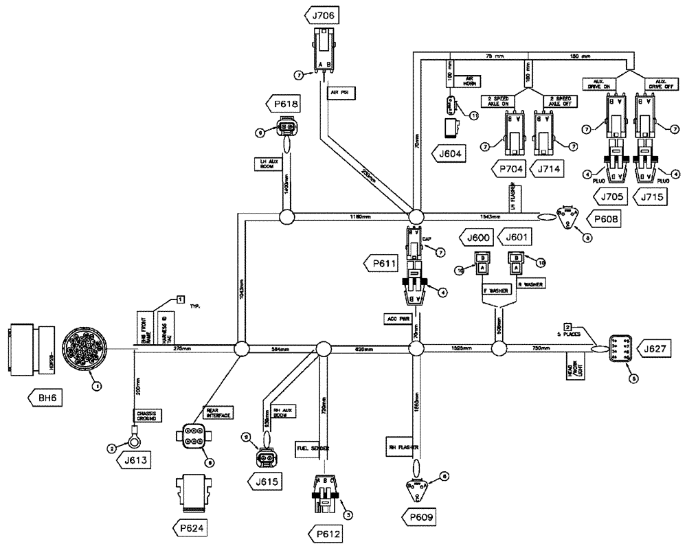
Запчасти Case IH FLX3510 (08-014) - HARNESS FRONT FRAME (06) - ELECTRICAL

Схема запчастей Case IH FLX3510 - (08-014) - HARNESS FRONT FRAME (06) - ELECTRICAL
7
10
2
8
8
5
4
7
3
7
4
9
10
8
7
7
11
7
3
7
1
7
10
8
4
4
4
5
2
7
FIT
1:1
100%

Артикул

Название

Примечание

Количество

87265863

WIRE HARNESS

Front Frame 535

1шт.

Выбрано товаров: 1