Запчасти Case IH TITAN 4520 (06-007) - STEERING VALVE/PUMP GROUP (07) - HYDRAULICS

Схема запчастей Case IH TITAN 4520 - (06-007) - STEERING VALVE/PUMP GROUP (07) - HYDRAULICS
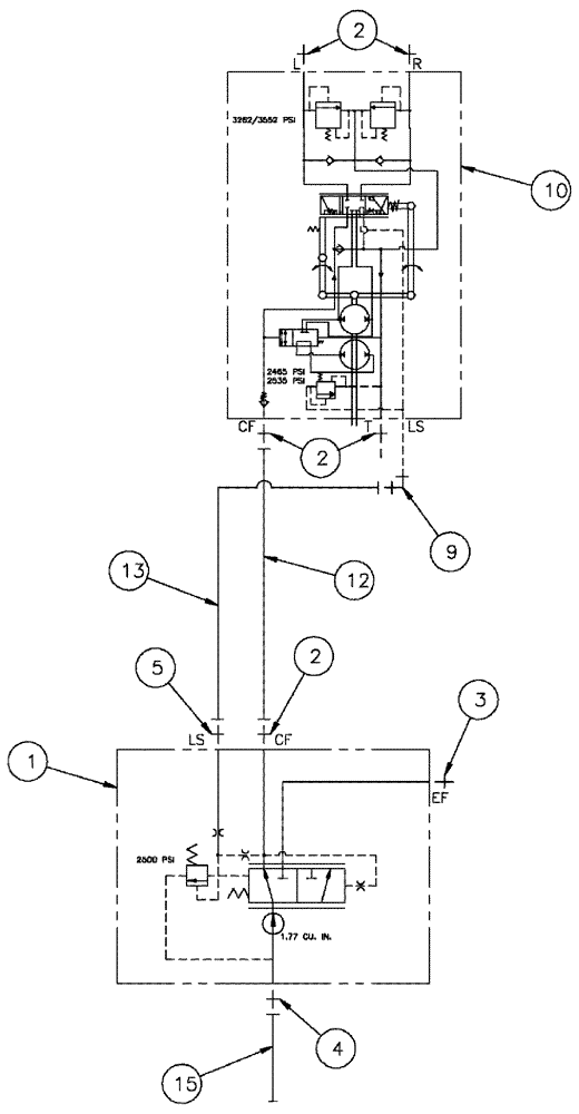
5
4
12
10
2
3
1
13
2
2
15
9
FIT
1:1
100%

Артикул

Название

Примечание

Количество

1

BN317546

PUMP

GEAR, LS, 1.77, SP, RH

1шт.

BN317546R

REMAN-HYD PUMP

TITAN 4020, TITAN 4520 BOTH (8/06-1/12)

1шт.

BN317546C

CORE-HYDRAULIC PUMP

Return Number

1шт.

2

201-102

HYD CONNECTOR,13/16" - 16 Male ORFS x 3/4" - 16 Male ORB

5шт.

3

BN305057

FITTING

12MOR 10MB

1шт.

4

BN302659

FITTING

20MOR 16MB

1шт.

5

BN302640

FITTING

4MOR 4MB

1шт.

6

140017

WASHER,M10 x 20mm OD x 2mm Thk

2шт.

7

862-10030

HEX SOC SCREW,M10 x 30mm, Cl 12.9

2шт.

8

BN69793

GASKET

2 BOLT SAE A PAD

1шт.

9

BN302547

90 ELBOW

9/16-18 x 7/16-20, ZND

1шт.

10

410874A1

PUMP

steering valve

1шт.

10a

396591A1

KIT

SEAL, STEER PUMP

1шт.

Part of Steering Valve Pump, P/N 410874A1

1шт.

11

ZPX24236

SEALANT, THREAD

Loctite - #242

1шт.

12

BN313281

HOSE

ASSY, 8 X 65

1шт.

13

BN307825

HOSE ASSY.

4 X 69.5

1шт.

14

BN55089

GREASE

Grease, 14 oz tube

1шт.

15

87266811

HOSE

20 x 98"

1шт.

Выбрано товаров: 19