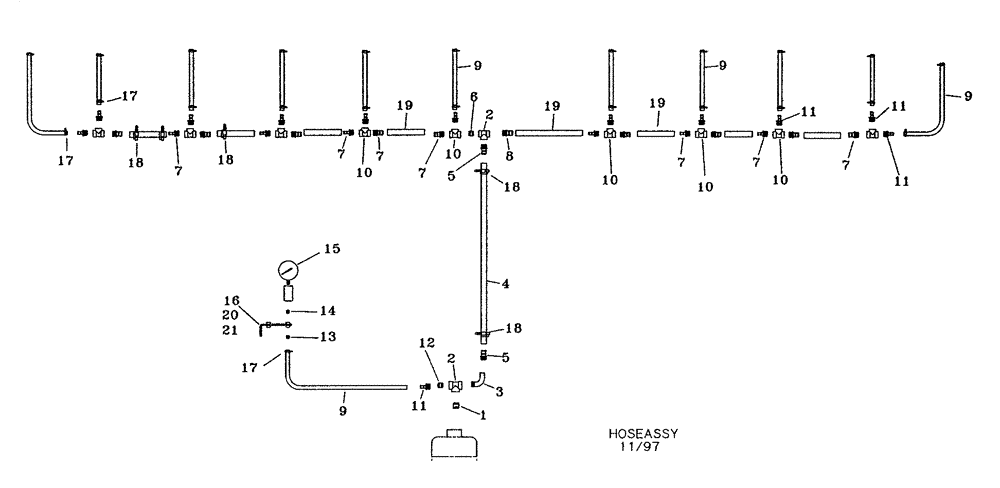
Запчасти Case IH NPX2800 (75.200.08[01]) - HOSE ASSEMBLY SINGLE PISTON PUMP 2009 AND PRIOR (75) - SOIL PREPARATION

Схема запчастей Case IH NPX2800 - (75.200.08[01]) - HOSE ASSEMBLY SINGLE PISTON PUMP 2009 AND PRIOR (75) - SOIL PREPARATION
5
9
6
19
10
7
2
11
10
19
8
18
1
15
18
19
17
7
7
16
17
9
13
18
11
21
18
10
10
7
12
4
7
9
14
20
7
11
7
17
3
11
10
5
2
FIT
1:1
100%

Артикул

Название

Примечание

Количество

1

34308000

NIPPLE,1" NPT x 1" NPT, Poly

1", NPT

1шт.

2

34308005

TEE,1" NPT x 1" NPT x 1" NPT, Poly

1"

2шт.

3

34308002

ELBOW,1" NPT, Poly

1", Street

1шт.

4

25661604

HOSE,1" ID x 48" L, EPDM

1" x 4' EPDM

1шт.

5

34308001

PIPE FITTING,1" NPT x 1" Hose Barb, Poly

1", Hose

2шт.

6

34308042

HYD CONNECTOR

1" x 1/2", Reducer

1шт.

7

34304061

PIPE FITTING

1/2" x 3/4", NPT, Hose

1шт.

8

34308060

PIPE FITTING,1" NPT x 3/4" Hose Barb, Poly

1" x 3/4", NPT, Hose

1шт.

9

25630607

HOSE

3/8" x 25'

1шт.

10

34304002

TEE,1/2" Poly Tee

1/2"

1шт.

11

34304030

PIPE FITTING

1/2" x 3/8", Hose

1шт.

12

34308041

BUSHING,1" NPT x 1/2" NPT

1" x 1/2", Reducer

1шт.

13

15040251

HYD CONNECTOR

1/4" x 3/8", NPT

1шт.

14

15010251

LUBE NIPPLE,1/4" NPT x 1-1/2" L

1/4", NPT

1шт.

15

34599015

GAUGE ASSY.,160 PSI

With Protector

1шт.

16

04681830

BRACKET

1шт.

17

214-1406

HOSE CLAMP,#06, 0.44" - 0.78", Type F Worm

1шт.

18

214-1416

HOSE CLAMP,#16, 0.81" - 1.5", Type F Worm

Gear

1шт.

19

25661225

HOSE

3/4" x 25' EPDM

1шт.

20

413-616

BOLT,Hex, 3/8" - 16 x 1", Gr 5

1шт.

21

425-106

NUT,3/8"-16, Cl 5

Hex.

1шт.

22

30007000

CABLE TIE,.350" x 20.9"

CABLE STRAP 20" Hose

1шт.

Выбрано товаров: 22