Запчасти Case IH 2800 (75.200.06) - TANK FITTINGS (09) - CHASSIS/ATTACHMENTS

Схема запчастей Case IH 2800 - (75.200.06) - TANK FITTINGS (09) - CHASSIS/ATTACHMENTS
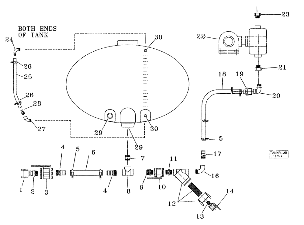
7
23
10
5
13
6
16
22
2
19
5
12
30
9
18
20
27
28
4
29
3
17
29
1
21
26
26
25
4
8
24
11
30
14
FIT
1:1
100%

Артикул

Название

Примечание

Количество

1

34416022

DUST CAP,2" Cap

2"

1шт.

2

34416002

PUSH-PULL COUPLING

2", Male

1шт.

3

34216001

VALVE,2" Full Port Valve

2", NPT, Ball, Full Port

1шт.

4

34316003

PIPE FITTING

2", Poly

2шт.

5

214-1432

HOSE CLAMP,#32, 1.56" - 2.5", Type F Worm

4шт.

6

25732003

HOSE

2" x 24", Plastic

1шт.

7

34316006

HYD CONNECTOR

2", Short

1шт.

8

34316005

TEE

2"

1шт.

9

34316001

REDUCER FITTING

2" x 1-1/2"

1шт.

10

34212001

VALVE,1-1/2" Full Port Valve

1-1/2", Ball

1шт.

11

34312002

HYD CONNECTOR

1-1/2", Short Poly

1шт.

12

34212002

STRAINER ASSY.,1 1/2 LINE STRAINER

1-1/2", Inline

1шт.

13

34306041

HYD CONNECTOR

3/4" x 1/2", Reducer, Poly

1шт.

14

34308003

VALVE,1/2" Single Union Poly Valve

1/2", Ball

1шт.

16

34312005

ELBOW

1-1/2", Street

1шт.

17

34312001

PIPE FITTING

1-1/2", Poly

1шт.

18

25731501

HOSE

1-1/2"

1шт.

19

34412012

PUSH-PULL COUPLING

1-1/2"

1шт.

20

34312012

ELBOW

1-1/2", Male

1шт.

21

34316007

BUSHING

2" x 1-1/2", Reducer, Double Pump Only

1шт.

22

84315373

PUMP

NGP7055, Single, John Blue, Components NSS

1шт.

22

84315374

PUMP

NGP9055 DR, Double, John Blue, Components NSS

1шт.

23

34312004

REDUCER FITTING

1-1/2" x 1", Pipe, Double Pump Only

1шт.

22

34120001

FEED PUMP

John Blue, LM4455, if equipped

1шт.

24

34306061

PIPE FITTING,3/4" NPT x 3/4" Hose Barb, 90 Degree

3/4", Hose, 90 Degree

2шт.

22

34120002

FEED PUMP

Double, John Blue, LM4955, if equipped

1шт.

25

25631206

TUBE

3/4", Sight

2шт.

26

214-1416

HOSE CLAMP,#16, 0.81" - 1.5", Type F Worm

Stainless Steel

4шт.

27

34306062

ELBOW

3/4", Street, Poly, 45 Degree

2шт.

28

34306063

PIPE FITTING

3/4", Poly

2шт.

29

30000010

FITTING

2", Bulkhead

2шт.

30

30000011

FITTING

3/4", Bulkhead

2шт.

Выбрано товаров: 32