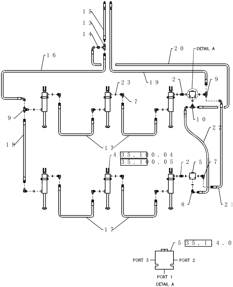
Запчасти Case IH 40 (35.100.02) - SUBBAR HYDRAULICS SCHEMATIC (35) - HYDRAULIC SYSTEMS

Схема запчастей Case IH 40 - (35.100.02) - SUBBAR HYDRAULICS SCHEMATIC (35) - HYDRAULIC SYSTEMS
18
13
17
2
10
4
9
21
35.100.04
35.114.01
35.100.05
20
9
23
15
16
5
22
5
17
8
7
7
14
2
19
FIT
1:1
100%

Артикул

Название

Примечание

Количество

1

9412

QUICK MALE COUPLING

1/2"

2шт.

2

1261010C1

FITTING

stl union 3/4" mb 3/4" mb straight

1шт.

3

1024284

CLAMP

HOSE FORMED 2.88 X .94

4шт.

4

87406916

HYDRAULIC CYLINDER,Double Acting, 38.1mm Rod, 304.8mm Stroke

4 1/2" x 12" Monarch 3000 psi

6шт.

7.5" and 10" Spacing

1шт.

4

87406916R

REMAN-HYD CYLINDER

40 PRECISION DISK DRILL, Monarch 3000 psi (7/08-)

6шт.

4

87406916C

CORE-HYD CYLINDER

Return Number

6шт.

4

87406914

HYDRAULIC CYLINDER,Double Acting, 38.1mm Rod, 304.8mm Stroke

4" x 12" Monarch 3000 psi

6шт.

15" Spacing

1шт.

5

350552A1

VALVE, CHECK

block pilot operated

2шт.

5

350554A1

PILOT VALVE

cart hydraulic

2шт.

6

80702

WASHER,0.44" ID x 1" OD x 0.08" Thk

4шт.

7

128830

90 ELBOW,3/4" - 16 JIC x 3/4" - 16 ORB

11шт.

8

87329788

90 ELBOW,90 Degree, 9/16"-18, 37 Degree x 3/4"-16, O-Ring

1шт.

9

86513024

TEE,3/4" - 16 ORB x 3/4" - 16 JIC x 3/4" - 16 JIC

2шт.

10

87331046

TEE,3/4" - 16 ORB x 9/16" - 18 JIC x 9/16" - 18 JIC

1шт.

11

88206

BOLT,Hex, 3/8" - 16 x 1", Gr 5

4шт.

12

350326A1

ISOLATOR

clamp, hose small

4шт.

13

86511870

TEE,3/4" - 16 JIC x 3/4" - 16 JIC x 3/4" - 16 JIC

1шт.

14

86624135

REDUCER,37 Degree, 3/4"-16, Fem x 9/16"-18 Male

1шт.

15

425638A1

HYDRAULIC HOSE

3/8" x 212" fl

2шт.

16

425639A1

HYDRAULIC HOSE

3/8" x 220" fl

1шт.

17

425640A1

HYDRAULIC HOSE

3/8" x 210" fl

4шт.

18

425641A1

HYDRAULIC HOSE

3/8" x 147" fl

1шт.

19

425642A1

HYDRAULIC HOSE

3/8" x 361" fl

1шт.

20

425643A1

HYDRAULIC HOSE

1/2" x 175" fl

1шт.

21

425644A1

HYDRAULIC HOSE

3/8" x 150" fl

1шт.

22

147779C1

HYDRAULIC HOSE

1/4" x 145" fl

1шт.

23

128825

O-RING,0.087" Thk x 0.644" ID, -908, Cl 6, 90 Duro

18шт.

100

1013122

CABLE TIE

CABLE STRAP 3/16" x 15 1/2" long, nylon

1шт.

Выбрано товаров: 30