Запчасти Case IH 800 (09-14) - MARKERS, MARKER SELECTOR VALVE AND CONNECTIONS, UNITS A THRU G, M, S, T, Z, AA AND AB (08) - HYDRAULICS

Схема запчастей Case IH 800 - (09-14) - MARKERS, MARKER SELECTOR VALVE AND CONNECTIONS, UNITS A THRU G, M, S, T, Z, AA AND AB (08) - HYDRAULICS
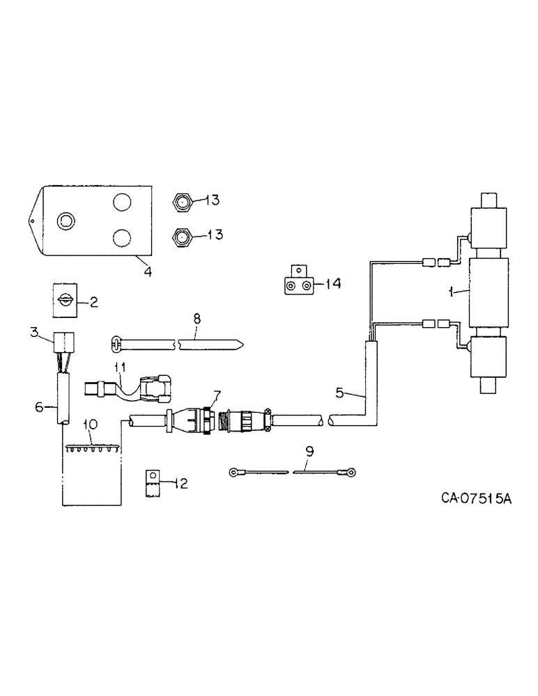
5
9
6
2
1
7
13
11
3
13
4
12
10
14
8
FIT
1:1
100%

Артикул

Название

Примечание

Количество

1

149986C91

VALVE

ASSY, row marker, order valve assy, 149988C92, for components see list of parts under details of row marker valve

1шт.

1

149988C92

VALVE

ASSY, row marker, modular controls, replaces 149986C91, optional with 1272632C91, for components see list of parts under details of row marker valve

1шт.

1

1272632C91

VALVE

ASSY, row marker, waterman hydraulics, optional with 149988C92, for components see list of parts under details of row marker valve

1шт.

189305

BOLT,Hex, 3/8" - 16 x 3 1/2", Gr 5

3/8 x 3-1/2 type 5

2шт.

482256R1

BEARING LOCK NUT,Flg, USR, 3/8"-16

3/8 flange lock

2шт.

120382

LOCK WASHER,Helical Spring, 3/8"

WASHER, LOCK, 3/8"

2шт.

120377

NUT,3/8" - 16, Gr 5

2шт.

2

121542C1

SWITCH

units A, B, F, G, Z, AA and AB

1шт.

364839R1

O-RING,0.078" Thk x 0.468" ID, -906, Cl 6, 90 Duro

6-1, 90 Duro, .468" ID x .078" Thk, 3/8 OD tube, class 6

1шт.

3

491058C1

CONTACT HOUSING,Female, Pole

ADAPTER, tractor harness & switch, units A, B, F, G, Z, AA and AB

1шт.

4

147230C1

PLATE

W/PRODUCT GRAPHIC, units A, B, F, G, Z, AA and AB

1шт.

5

145121C1

HARNESS

planter short, units A, B, F and G

1шт.

REF 5, 145121c1 IS ALSO FOR THE C + D MODEL PER NOT IN HARD COPY CATALOG

1шт.

5

1279552C1

HARNESS

planter mounted, units Z, AA and AB

1шт.

6

141405C1

HARNESS

tractor, units A, B, F, G, Z, AA and AB

1шт.

(Just one additional not, I had a dealer with "unit c" that needed 141405c1. the 141405c1 has 7 leads other than than the round connector.) 4/8/96 BW

1шт.

117142

FUSE,10 Amp, Type 3AG

cartridge type AGC 10 Amp, units A, B, F, G, Z, AA and AB

1шт.

7

149456C91

SET

PACKAGE, 9 pin connector ring, consists of 10 rings, units A, B, F, G, Z, AA and AB

1шт.

8

306132C1

CABLE TIE,14.5" L

STRAP, 14 in. tie, replaces 58556C1, units A, B, F, G, Z, AA and AB

1шт.

9

117620C1

CABLE

units A, B, F, G, Z, AA and AB

1шт.

10

116270C1

PLUG

units A, B, F and G, cyclo planters w/serial no. 10100 and below, plate planters w/serial no. 2313 and below

1шт.

10

1264374C1

PLUG

units A, B, F, G, Z, AA and AB, cyclo planters w/serial no. 10101 and above, plate planters w/serial no. 2314 and above

1шт.

11

169851C1

GROMMET

units A, B, F, G, Z, AA and AB

1шт.

12

362120R1

CLAMP,9.53mm ID, 10.32mm Bolt Hole, P Type

CLIP, grommet, units A, B, F, G, Z, AA and AB

1шт.

13

109369C91

LIGHT ASSY.

LIGHT ASSY, indicator, 2 for units C, D, E, M, S, T and Z, only serviceable items are

1шт.

200557H1

BULB,C2V, #1815, 14V

LAMP, type C-2V trade #1815

1шт.

71652C1

LENS

indicator light

1шт.

14

1264471C1

CIRCUIT-BREAKER

BREAKER, 10 Amp circuit when planters are used w/30, 50 & 60 series tractors

1шт.

Выбрано товаров: 28