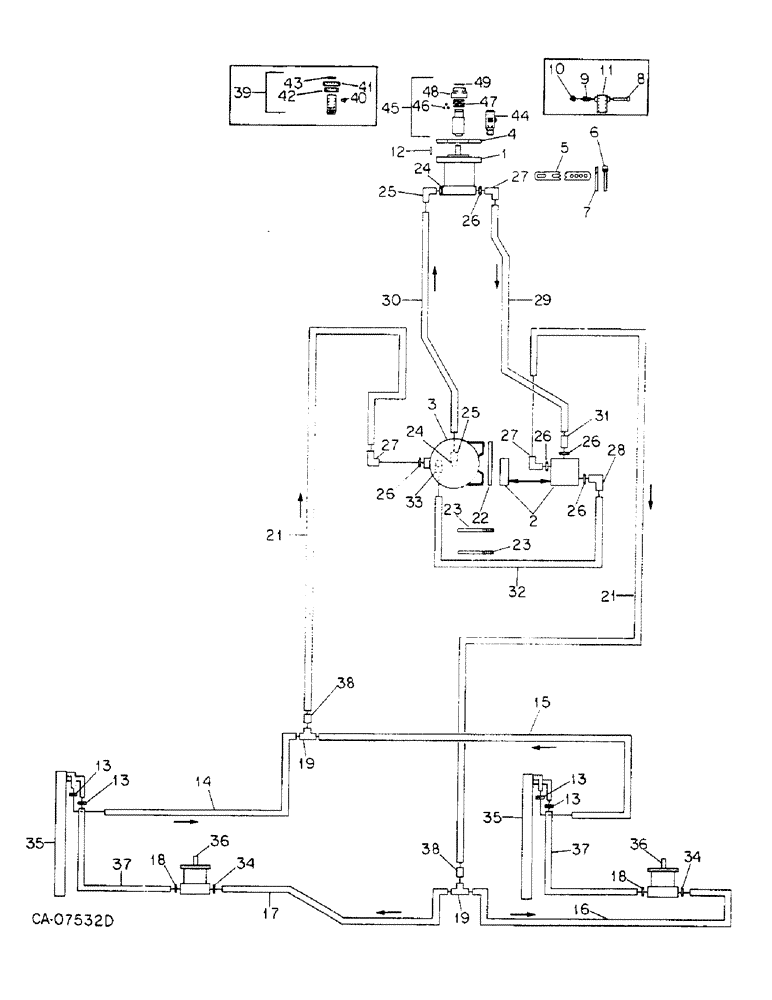
Запчасти Case IH 800 (07-24) - SEED HANDLING, HYDRAULIC PUMP AND RELATED PARTS, UNIT E, FOR 1000 RPM TAKE-OFF UNIT (09) - CHASSIS/ATTACHMENTS

Схема запчастей Case IH 800 - (07-24) - SEED HANDLING, HYDRAULIC PUMP AND RELATED PARTS, UNIT E, FOR 1000 RPM TAKE-OFF UNIT (09) - CHASSIS/ATTACHMENTS
41
21
16
43
11
26
46
39
25
26
25
45
30
13
8
34
19
34
10
32
27
40
44
1
9
38
19
7
23
36
13
24
35
48
26
13
33
26
37
13
27
27
15
21
28
35
2
47
23
17
31
18
37
24
5
18
36
49
4
22
29
3
14
42
6
12
26
38
FIT
1:1
100%

Артикул

Название

Примечание

Количество

1

142482C91

PUMP, HYDRAULIC

PUMP ASSY, hydraulic, for components see list of parts under details of hyd pump, or

1шт.

1

149729C91

PUMP

ASSY, hydraulic, only serviceable items are

1шт.

Q53

KEY,1/4" Sq x 1", Par

1шт.

1263293C1

PACKAGE, REPAIR

KIT, seal repair

1шт.

120371

NUT,1/2"-20, G5

1шт.

120384

WASHER,1/2"

LOCK, 1/2"

1шт.

9410205

HYD CONNECTOR,1 1/16"-12, 37 Degree x 1 1/16"-12, O-Ring

CONNECTOR, 3/4 C-Z hyd fld short swivel

1шт.

9410207

HYD CONNECTOR,1 5/16"-12, 37 Degree x 1 5/16"-12, O-Ring

CONNECTOR, 1 C-Z hyd fld short swivel, used only w/pump, 149729C91

1шт.

2

127743C91

VALVE

ASSY, flow control & relief, for components see list of parts under flow control & relief valve

1шт.

180138

BOLT,Hex, 3/8" - 16 x 3", Gr 5

3/8 x 3 type 5

2шт.

482256R1

BEARING LOCK NUT,Flg, USR, 3/8"-16

3/8 flange lock

2шт.

3

156395C91

RESERVOIR

ASSY, 3 gal. hyd oil, for components see list of parts under hyd oil reservoir

1шт.

113-206

BOLT,Hex, 3/8" - 16 x 3/4", Gr 5, Full Thd

3/8 x 3/4 type 5

4шт.

120382

LOCK WASHER,Helical Spring, 3/8"

WASHER, LOCK, 3/8"

4шт.

4

56773C1

PLATE

pump mounting

1шт.

180179

BOLT,Hex, 1/2" - 13 x 1 3/4", Gr 5

1/2 x 1-3/4 type 5

2шт.

487374R1

BEARING LOCK NUT,Flg, USR, 1/2"-13

1/2 flange lock

2шт.

5

56774C1

BRACKET

adjusting

1шт.

165248

PIN, 7/16 x 1.250 pln hd type 1

2шт.

NLS

NO LONGER SERVICED

.469 x .922 x .051

4шт.

432-1216

COTTER PIN,3/16" x 1"

Pin, Split (Cotter), 3/16" x 1"

2шт.

6

1254128C1

STRAP

ASSY

1шт.

22092R1

PIN

5/8 x 2.750 hd type 1

1шт.

520175R1

CLIP

PIN, quick attachable cot.

1шт.

7

56776C1

BAR

STRAP

1шт.

180192

BOLT (SPREADER),Hex, 1/2" - 13 x 3 1/2", Gr 5

BOLT, 1/2 x 3-1/2 type 5

2шт.

NLS

NO LONGER SERVICED

.531 x 1.062 x .074

4шт.

487374R1

BEARING LOCK NUT,Flg, USR, 1/2"-13

1/2 flange lock

2шт.

8

631976R91

PIN

ASSY, lock, serial no. 10100 and below

1шт.

9

455347R1

VALVE SPRING

SPRING, locking pin, serial no. 10100 and below

1шт.

10

661406R1

LOCK WASHER,4.83mm ID x 18.542mm OD x 1.65mm Thk

serial no. 10100 and below

1шт.

11

140584C1

COUPLING

ASSY, pressed, order coupling assy 1279355C91, serial no. 10100 and below

1шт.

12

177192C1

KEY

drive shaft

1шт.

12

279025R91

HOSE CLAMP,#06, .44/.78 Type F Worm

4шт.

14

60801C1

HOSE,0.50" ID x 130.00", SAE 30R2, SAE 100R6

- Return 0.50" ID x 130.00", SAE 30R2, SAE 100R6

1шт.

15

141501C1

HOSE,0.50" ID x 96.00"

return 96 in.

1шт.

16

60800C1

HOSE

pressure 100 in.

1шт.

17

60799C1

HOSE

pressure 128 in.

1шт.

18

570828R1

O-RING,0.087" Thk x 0.644" ID, -908, Cl 6, 90 Duro

1/2 in.

2шт.

19

549529R1

TEE,37 Degree, 7/8"-14 x 1 1/16"-12, Fem Sw Br

special

2шт.

20

Not used this application

1шт.

21

1264453C1

HYDRAULIC HOSE,19.05 mm ID x 4955.00 mm

Replaces 141243C1

2шт.

22

149428C2

BAR

tank mounting

1шт.

23

1250812C1

U-BOLT,5/8" - 11 x 182.40mm W x 160.50mm L

replaces 492942R2

2шт.

280374

NUT,Hex, 5/8" - 11, Gr 5

5/8 type 5

4шт.

24

296247R1

O-RING,16-1, 90 Duro, 1.171" ID x .116" Thk

1 OD tube class 6

2шт.

25

9410981

ELBOW,90 Degree, 1 5/16"-12, 37 Degree x 1 5/16"-12, O-Ring

1 C-Z hyd fld adj 90D

2шт.

26

368269R1

O-RING,0.116" Thk x 0.924" ID, -912, Cl 6, 90 Duro

3/4 OD tube class 6

5шт.

27

9410979

ELBOW,90 Degree, 1 1/16"-12, 37 Degree x 1 1/16"-12, O-Ring

3/4 C-Z hyd fld adj 90D

3шт.

28

633460R91

ELBOW,90 Degree, 7/8"-14, 37 Degree x 1 1/16"-12, O-Ring

C-Z hyd fld adj 3/4 to 5/8 90D

1шт.

29

58940C1

HOSE,19.05mm ID x 1219.2mm L

- Pressure - Replaces 141246C1 0.75" ID x 48.00"

1шт.

30

58159C2

HOSE,31.75mm ID x 1371.6mm L

- Return, Replaces 141245C1 1.25" ID x 54.00"

1шт.

31

9410205

HYD CONNECTOR,1 1/16"-12, 37 Degree x 1 1/16"-12, O-Ring

CONNECTOR, 3/4 C-Z hyd fld short swivel

1шт.

32

149568C1

HOSE

1/2 x 38 in. hydraulic

1шт.

33

24983R1

ELBOW,90 Degree, 7/8"-14, 37 Degree x 3/8"-18, NPTF

C-Z hyd fld 5/8 to 3/8 90D

1шт.

34

364885R1

O-RING,0.097" Thk x 0.755" ID, -910, Cl 6, 90 Duro

5/8 OD tube class 6

2шт.

35

COOLER, oil, refer to hydraulic blower drive

1шт.

36

MOTOR ASSY, refer to hydraulic blower drive

1шт.

37

149191C1

HOSE,12.70 mm ID x 711.20, SAE 30R2 TYPE 3 OR 100R6

1/2 ID x 28 in. top return, serial no. 19900 and below

2шт.

37

90698C1

HOSE,12.70 mm ID x 13208.00 mm, SAE 30 R2 OR SAE 100R6

Top Return, Serial No. 19901 and Above 12.70 mm ID x 13208.00 mm, SAE 30 R2 OR SAE 100R6

2шт.

38

9402789

UNION,1 1/16"-12, 37 Degree x 1 1/16"-12, 37 Degree

3/4 C-Z hyd flared tube

2шт.

39

149504C92

COUPLING

W/PRODUCT GRAPHIC, 1268289C1 hydraulic pump, twist type, order coupling assy, 1279355C91, serial no., Serial Range: 10101-14500

1шт.

1268289C1

PRODUCT GRAPHIC

caution

1шт.

40

1261261C1

PIN

part of coupling, 149504C92

1шт.

41

1261262C1

CAP WASHER

COVER, collar, part of coupling, 149504C92

1шт.

42

1261263C1

COLLAR

part of coupling, 149504C92

1шт.

43

383878R1

SNAP RING,1.25, Int, #125

RING, 1.388 int ret, part of coupling, 149504C92

1шт.

44

1277794C91

ADAPTER

ASSY, hydraulic pump, 1-3/4 in. spline, includes two nuts, 19258R1 and two set screws, 540814R1

1шт.

19258R1

LOCK NUT,1/2"-20, GB

NUT, 1/2-NF p/t lock type 5

2шт.

540814R1

SET SCREW,Hex Soc, 1/2"-20 x 1 1/4"

SCREW, 1/2 x 5/16 znd c/pt hdl/hs set

2шт.

45

1279355C91

COUPLING

ASSY, hydraulic pump, dual modules, push pull type, replaces 140584C1 and 149504C92

1шт.

46

21505R1

BALL,1/2" Dia, Stainless

1/2 grade ST100 metal, part of coupling, 1279355C91

3шт.

47

1279356C1

SPRING

part of coupling, 1279355C91

1шт.

48

1279357C1

COLLAR

part of coupling, 1279355C91

1шт.

49

279762R1

SNAP RING,#168, Ext

RING, 1.560 ext ret, part of coupling 1279355C91

1шт.

Выбрано товаров: 75