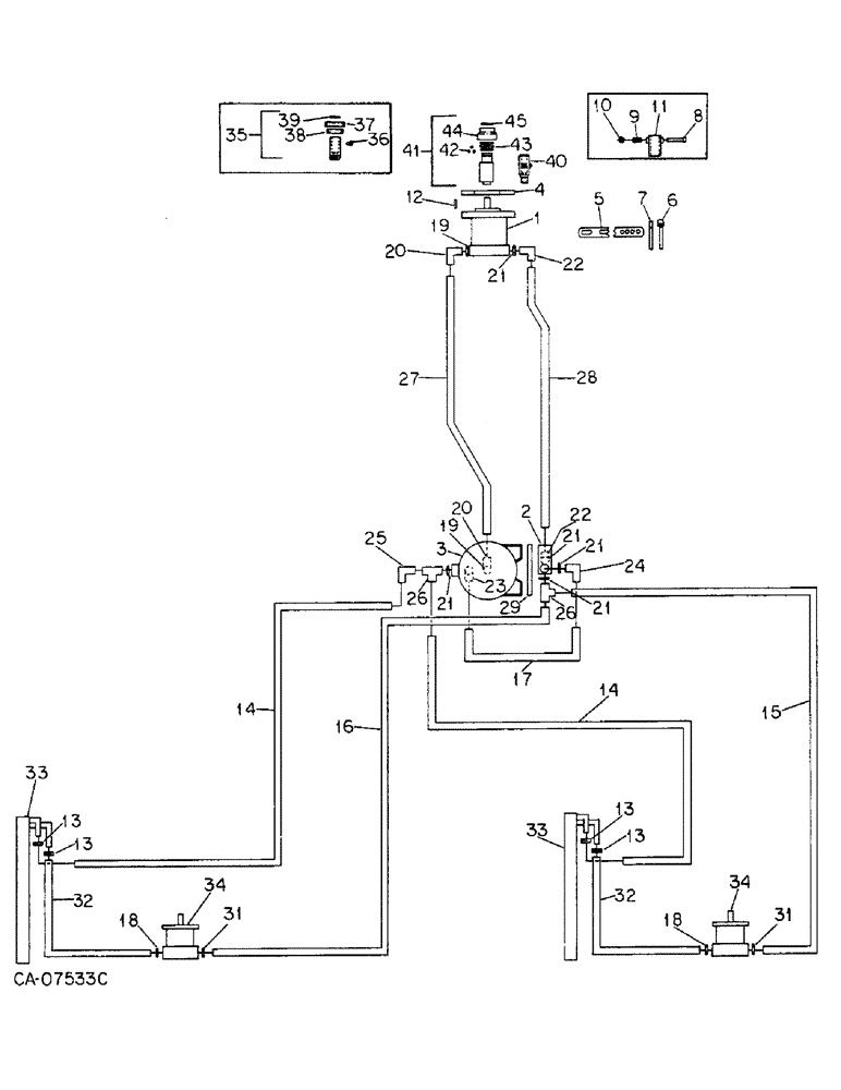
Запчасти Case IH 800 (07-26) - SEED HANDLING, HYDRAULIC PUMP AND RELATED PARTS, UNITS J AND R FOR 1000 RPM TAKE-OFF UNIT (09) - CHASSIS/ATTACHMENTS

Схема запчастей Case IH 800 - (07-26) - SEED HANDLING, HYDRAULIC PUMP AND RELATED PARTS, UNITS J AND R FOR 1000 RPM TAKE-OFF UNIT (09) - CHASSIS/ATTACHMENTS
14
33
16
19
22
10
45
14
34
32
20
31
21
39
13
31
23
25
24
36
15
12
13
29
37
7
2
38
43
13
17
34
28
9
3
41
21
20
19
11
6
26
40
18
35
33
42
21
5
1
18
27
21
13
44
8
32
21
4
22
26
FIT
1:1
100%

Артикул

Название

Примечание

Количество

1

142482C91

PUMP, HYDRAULIC

PUMP ASSY, hydraulic, for components see list of parts under details of hyd pump, or

1шт.

1

149729C91

PUMP

ASSY, hydraulic, only serviceable items are

1шт.

Q53

KEY,1/4" Sq x 1", Par

1шт.

1263293C1

PACKAGE, REPAIR

KIT, seal repair

1шт.

60580D

WASHER

1шт.

120371

NUT,1/2"-20, G5

1шт.

120384

WASHER,1/2"

LOCK, 1/2"

1шт.

9411107

ELBOW,45 Degree, 1 1/16"-12 x 1 1/16"-12, O-Ring

3/4 C-Z hyd fld adj 45D

1шт.

9411109

ELBOW,45 Degree, 1 5/16"-12 x 1 5/16"-12, O-Ring

1 C-Z hyd fld adj 45D, used only w/pump, 149729C91

1шт.

2

127743C91

VALVE

ASSY, flow control & relief, for components see list of parts under flow control & relief valve

1шт.

180137

BOLT,Hex, 3/8" - 16 x 2 3/4", Gr 5

3/8 x 2-3/4 type 5

2шт.

482256R1

BEARING LOCK NUT,Flg, USR, 3/8"-16

3/8 flange lock

2шт.

3

156395C91

RESERVOIR

ASSY, 3 gal. hyd oil, for components see list of parts under details of hyd oil reservoir

1шт.

113-206

BOLT,Hex, 3/8" - 16 x 3/4", Gr 5, Full Thd

3/8 x 3/4 type 5

4шт.

120382

LOCK WASHER,Helical Spring, 3/8"

WASHER, LOCK, 3/8"

4шт.

4

56773C1

PLATE

pump mounting

1шт.

180179

BOLT,Hex, 1/2" - 13 x 1 3/4", Gr 5

1/2 x 1-3/4 type 5

2шт.

487374R1

BEARING LOCK NUT,Flg, USR, 1/2"-13

1/2 flange lock

2шт.

5

56774C1

BRACKET

adjusting

1шт.

165248

PIN, 7/16 x 1.250 pln hd type 1

2шт.

120395

WASHER

.469 x .922 x .051

4шт.

432-1216

COTTER PIN,3/16" x 1"

Pin, Split (Cotter), 3/16" x 1"

2шт.

6

1254128C1

STRAP

ASSY

1шт.

22092R1

PIN

5/8 x 2.750 hd type 1

1шт.

520175R1

CLIP

PIN, quick attachable cot.

1шт.

7

56776C1

BAR

STRAP

1шт.

180192

BOLT (SPREADER),Hex, 1/2" - 13 x 3 1/2", Gr 5

BOLT, 1/2 x 3-1/2 type 5

2шт.

120396

WASHER

.531 x 1.062 x .074

4шт.

487374R1

BEARING LOCK NUT,Flg, USR, 1/2"-13

1/2 flange lock

2шт.

180141

SPRING,Hex, 7/16" - 14 x 5/8", Gr 5

BOLT, 7/16 x 5/8 type 5

1шт.

120383

LOCK WASHER,Helical Spring, 7/16"

WASHER, LOCK, 7/16"

1шт.

8

631976R91

PIN

ASSY, lock, serial no. 10100 and below

1шт.

9

455347R1

VALVE SPRING

SPRING, locking pin, serial no. 10100 and below

1шт.

10

661406R1

LOCK WASHER,4.83mm ID x 18.542mm OD x 1.65mm Thk

serial no. 10100 and below

1шт.

11

140584C1

COUPLING

ASSY, pressed, order coupling assy 1279355C91, serial no. 10100 and below

1шт.

12

117192C1

BUSHING

KEY, hydraulic pump drive shaft

1шт.

13

279025R91

HOSE CLAMP,#06, .44/.78 Type F Worm

4шт.

14

1250788C1

HYDRAULIC HOSE

HOSE, 1/2 ID x 60 in. return, unit J

1шт.

14

1254561C1

HYDRAULIC HOSE

HOSE, 1/2 ID x 90 in. return, unit J

1шт.

14

1264006C1

HYDRAULIC HOSE,12.70 mm x 1854.00 mm, SAE 30R2 Type 3 or 100R6

Return, Unit R

1шт.

14

1254112C1

HYDRAULIC HOSE,12.70 mm ID x 3000.00 mm

- Return, Unit R 12.70 mm ID x 3000.00 mm

1шт.

15

1250693C1

HYDRAULIC HOSE

HOSE, 1/2 ID x 36 in. pressure, unit J

1шт.

15

1254114C1

HOSE

1/2 ID x 61 in. pressure, unit R

1шт.

16

1250692C2

HYDRAULIC HOSE

HOSE, 1/2 ID x 90 in. pressure, unit J

1шт.

16

1254113C1

HOSE

1/2 ID x 118 in. pressure, unit R

1шт.

17

149568C1

HOSE

1/2 x 38 in. pressure

1шт.

18

364885R1

O-RING,0.097" Thk x 0.755" ID, -910, Cl 6, 90 Duro

5/8 OD tube

2шт.

19

296247R1

O-RING,16-1, 90 Duro, 1.171" ID x .116" Thk

1 OD tube

2шт.

20

9410981

ELBOW,90 Degree, 1 5/16"-12, 37 Degree x 1 5/16"-12, O-Ring

1 C-Z hyd fld adj 90D

2шт.

21

368269R1

O-RING,0.116" Thk x 0.924" ID, -912, Cl 6, 90 Duro

3/4 OD tube

5шт.

22

9410979

ELBOW,90 Degree, 1 1/16"-12, 37 Degree x 1 1/16"-12, O-Ring

3/4 C-Z hyd fld adj 90D

2шт.

23

24983R1

ELBOW,90 Degree, 7/8"-14, 37 Degree x 3/8"-18, NPTF

C-Z hyd fld 5/8 to 3/8 90D

1шт.

24

633460R91

ELBOW,90 Degree, 7/8"-14, 37 Degree x 1 1/16"-12, O-Ring

C-Z hyd fld 3/4 to 5/8 90D

1шт.

25

9410282

ELBOW,90 Degree, 7/8"-14, 37 Degree x 7/8"-14, 37 Degree Fem Sw

5/8 C-Z hyd fld 90D swivel

1шт.

26

156484C91

TEE, 1-1/16 to 7/8 to 7/8 male

2шт.

27

58159C2

HOSE,31.75mm ID x 1371.6mm L

- Suction 1.25" ID x 54.00"

1шт.

28

58940C1

HOSE,19.05mm ID x 1219.2mm L

- Pressure 0.75" ID x 48.00"

1шт.

29

145103C1

PLATE

reservoir tank mounting

1шт.

180179

BOLT,Hex, 1/2" - 13 x 1 3/4", Gr 5

1/2 x 1-3/4 type 5

4шт.

487374R1

BEARING LOCK NUT,Flg, USR, 1/2"-13

3/8 flange lock

4шт.

30

Not used

1шт.

31

570828R1

O-RING,0.087" Thk x 0.644" ID, -908, Cl 6, 90 Duro

1/2 OD tube class 6

2шт.

32

149191C1

HOSE,12.70 mm ID x 711.20, SAE 30R2 TYPE 3 OR 100R6

1/2 ID x 28 in. top return, serial no. 19900 and below

2шт.

32

90698C1

HOSE,12.70 mm ID x 13208.00 mm, SAE 30 R2 OR SAE 100R6

Top Return, Serial No. 19901 and Above 12.70 mm ID x 13208.00 mm, SAE 30 R2 OR SAE 100R6

2шт.

33

COOLER, oil, refer to hydraulic blower drive

2шт.

34

MOTOR ASSY, hydraulic, refer to hydraulic blower drive

2шт.

35

149504C92

COUPLING

W/PRODUCT GRAPHIC, 1268289C1 hydraulic pump, twist type, order coupling assy 1279355C91, serial no., Serial Range: 10101-14500

1шт.

1268289C1

PRODUCT GRAPHIC

caution

1шт.

36

1261261C1

PIN

part of coupling, 149504C92

1шт.

37

1261262C1

CAP WASHER

COVER, collar, part of coupling, 149504C92

1шт.

38

1261263C1

COLLAR

part of coupling, 149504C92

1шт.

39

383878R1

SNAP RING,1.25, Int, #125

RING, 1.388 int ret, part of coupling, 149504C92

1шт.

40

1277794C91

ADAPTER

ASSY, hydraulic pump, 1-3/4 in. spline, includes two nuts, 19258R1 and two set screws, 540814R1

1шт.

19258R1

LOCK NUT,1/2"-20, GB

NUT, 1/2-NF p/t lock type 5

2шт.

540814R1

SET SCREW,Hex Soc, 1/2"-20 x 1 1/4"

SCREW, 1/2 x 5/16 znc c/pt hdl/hs set

2шт.

41

1279355C91

COUPLING

ASSY, hydrualic pump, dual modules, push pull type, replaces 140584C1 and 149504C92

1шт.

42

21505R1

BALL,1/2" Dia, Stainless

1/2 grade ST100 metal, part of coupling, 1279355C91

3шт.

43

1279356C1

SPRING

part of coupling, 1279355C91

1шт.

44

1279357C1

COLLAR

part of coupling, 1279355C91

1шт.

45

279762R1

SNAP RING,#168, Ext

RING, 1.560 ext ret, part of coupling, 1279355C91

1шт.

Выбрано товаров: 80