Запчасти Case IH 1200 (A.50.A[37]) - ELECTRICAL - HARNESS, UNIVERSAL TRACTOR GPS COMPATIBLE - 87422982 A - Distribution Systems

Схема запчастей Case IH 1200 - (A.50.A[37]) - ELECTRICAL - HARNESS, UNIVERSAL TRACTOR GPS COMPATIBLE - 87422982 A - Distribution Systems
14
3
2
13
7
16
6
12
5
9
8
10
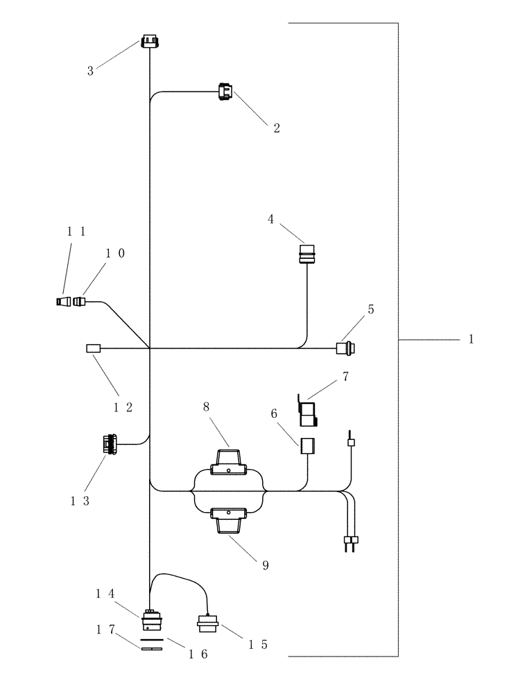
1
15
17
4
11
FIT
1:1
100%

Артикул

Название

Примечание

Количество

1

87422982

HARNESS

generic tractor with PT, non-factory installed

1шт.

2

223679A1

MULTIPOLE CONNECTOR,Female, 12 Pin

Deutsch 12-Way DTM Plug, Black

1шт.

3

87700156

CONTACT HOUSING,Female, 12 Pole

Deutsch 12 way dtm plug, grey

1шт.

4

310057A1

ELEC CONNECTOR,Male, 9 Pin

Deutsch HD10 series Receptacle

1шт.

5

87675194

MULTIPOLE CONNECTOR,Female, 3 Pole

plastic 3c plug

1шт.

6

225368C1

CONNECTOR, ELEC

CONNECTOR 9 cavity power relay

1шт.

7

296541A1

RELAY

80A sealed hi-ram

1шт.

8

338055A1

FUSE,30A, Maxival, Green

Slo Blo

1шт.

9

338054A1

FUSE,20A, Maxival, Yellow

Slo Blo

1шт.

10

247724A1

ELEC CONNECTOR,Female, 4 Pin

electrical

1шт.

11

247725A1

ELEC CONNECTOR

electrical

1шт.

12

86622300

ELEC CONNECTOR

4-cav Plug DT Series

1шт.

13

182081A1

TERMINAL CONNECTOR,Female, 5 Pin

Tower 5-way Metri-pak

1шт.

14

352506A1

ELEC CONNECTOR,Male, 9 Pin

metal 9c receptacle

1шт.

15

245041C1

CAP

dust 23 cond plug Deutsch

1шт.

16

51200012

LOCK WASHER

split 1 3/4" id x 3/32" tk

1шт.

17

459329C1

NUT

1 11/16"-18 aluminum 3/16" thick

1шт.

Выбрано товаров: 17