Запчасти Case IH 3150 (04-007) - FUEL TANK Suspension & Frame

Схема запчастей Case IH 3150 - (04-007) - FUEL TANK Suspension & Frame
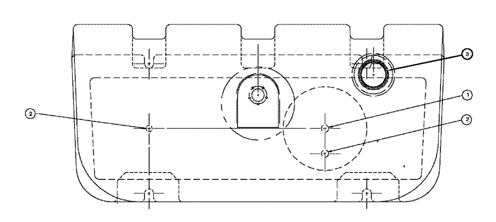
1
2
2
3
FIT
1:1
100%

Артикул

Название

Примечание

Количество

1

BN306081

REPAIR KIT

LONG TANK FITTING

1шт.

BN68499

NUT

LH thread, fuel fitting

1шт.

Parts of Long Tank Fitting Assy, P/N BN306081

1шт.

BN300604

FITTING

fuel, long brass

1шт.

Parts of Long Tank Fitting Assy, P/N BN306081

1шт.

BN68501

O-RING,0.139" Thk x 0.734" ID, -210, Cl 5, 75 Duro

fuel fitting

1шт.

Parts of Long Tank Fitting Assy, P/N BN306081

1шт.

2

BN306082

FITTING

ASS'Y, SHORT TANK

1шт.

BN68499

NUT

LH thread, fuel fitting

1шт.

Parts of Short Tank Fitting Assy, P/N BN306082

1шт.

BN68500

FITTING

fuel, short brass

1шт.

Parts of Short Tank Fitting Assy, P/N BN306082

1шт.

BN68501

O-RING,0.139" Thk x 0.734" ID, -210, Cl 5, 75 Duro

fuel fitting

1шт.

Parts of Short Tank Fitting Assy, P/N BN306082

1шт.

3

BN68502

CAP

VENTED "DIESEL"

1шт.

Выбрано товаров: 15