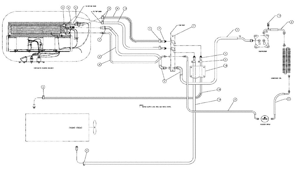
Запчасти Case IH 3150 (02-010) - A/C HOSE PACKAGE Cab Exterior

Схема запчастей Case IH 3150 - (02-010) - A/C HOSE PACKAGE Cab Exterior
5
6
8
10
5
5
9
5
4
17
4
6
6
17
5
13
8
2
5
2
6
5
5
6
6
12
18
8
7
FIT
1:1
100%

Артикул

Название

Примечание

Количество

2

BN306271

TAPE

TAR 10"

3шт.

4

217-153

FITTING,5/8" Hose Barb x 1/2" Male NPTF

4шт.

6

BN311020

HOSE KIT-A\C CUMMINS, SEE FIG 02-11

1шт.

7

BN312080

COVER

Hose, w/hardware

1шт.

BN52339

BOLT

3/8-16 X .5, HH, SS

2шт.

Parts of Cover, Hose W/hardware, P/N BN312080

1шт.

BN67163

COVER

1шт.

Parts of Cover, Hose W/hardware, P/N BN312080

1шт.

8

BN306812

HOSE,0.63" ID

x 6"

1шт.

9

BN67789

HEATER HOSE,0.625" ID

1шт.

10

BN312076

HEATER HOSE,0.625" ID x 192.00"

Supply

1шт.

12

BN67788

HEATER HOSE,0.625" ID

1шт.

13

BN67790

HEATER HOSE,0.625" ID

1шт.

16

BN312081

COVER

ENCLOSURE-HOSE, W/HDWE

1шт.

BN67233

COVER

Enclosure

1шт.

Service Parts for Ref. 13

1шт.

BN68503

SCREW,Hex, Slotted, 1/4" x 1/2"

SL HEX HD 1/4 X 1/2

10шт.

Service Parts for Ref. 13

1шт.

17

87000227

SWITCH, A/C HIGH PRE

High N.C.

1шт.

Выбрано товаров: 19