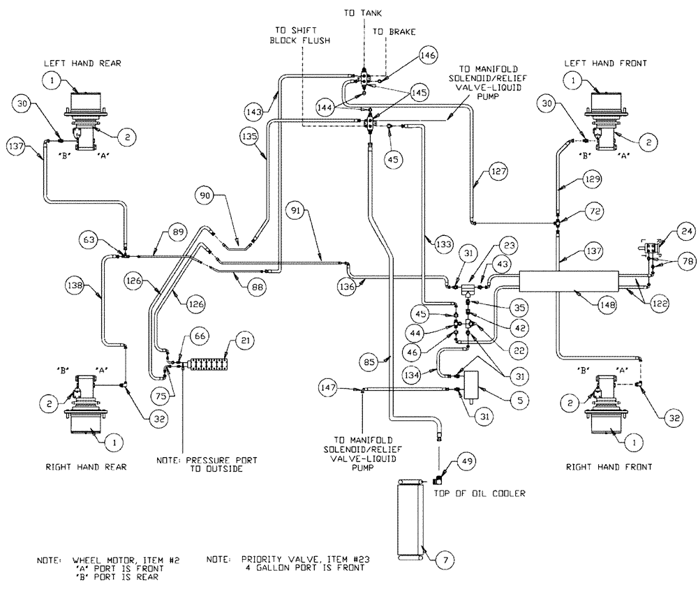
Запчасти Case IH 3150 (06-001) - BASIC UNIT Hydraulic Plumbing

Схема запчастей Case IH 3150 - (06-001) - BASIC UNIT Hydraulic Plumbing
1
49
90
32
126
85
133
45
66
72
1
143
129
138
30
91
45
2
46
144
30
24
21
22
148
122
1
2
31
5
31
89
126
127
31
2
43
63
134
75
23
135
78
137
2
42
32
88
1
136
44
147
146
137
35
145
FIT
1:1
100%

Артикул

Название

Примечание

Количество

1

87270304

HUB

#7, 24:1, Power Wheel

1шт.

See Fig. 05-001

1шт.

BN27372

CAP

hub cover

4шт.

Associated Part of Hub, Power Wheel, P/N 87270304

1шт.

2

BN54215

MOTOR

Wheel

4шт.

See Fig. 06-027

1шт.

BN54215R

REMAN-HYD MOTOR

Patriot 3150,

4шт.

BN54215C

CORE-HYDRAULIC PUMP

Return Number

1шт.

5

BN67039

PUMP

Hydraulic Tandem CW Rotation

1шт.

BN98608

SEAL

shaft, for BN27195

1шт.

Service Parts for Ref. 5

1шт.

BN98609

REPAIR KIT

1шт.

Service Parts for Ref. 5

1шт.

7

BN68154

HYD OIL

1шт.

See Fig. 03-036

1шт.

21

87272373

7 BANK

1шт.

See Fig. 06-014

1шт.

22

BN29234

VALVE PRESSURE RELIE,1-1/16" - 12

O-Ring Port

1шт.

23

BN29237

VALVE, PRESSURE RELI

EF Priority, 4.5 Gallons @ 150

1шт.

24

BN313907

STEERING

1шт.

See Fig. 01-006

1шт.

30

BN67864

ADAPTER

1-1/16"-12 O-ring x 7/8-14 JIC

2шт.

BN98017

O-RING

SAE-12 Buna N

2шт.

Associated Part of Adapter, P/N BN67864

1шт.

31

BN444003

FITTING

STR.--1-1/16-12 O-RING X 3/4-16 JIC

4шт.

BN98017

O-RING

SAE-12 Buna N

6шт.

Associated Part of Adapter, P/N BN444003

1шт.

32

BN67865

ELBOW

90°, 1-1/16"-12 O-ring x 7/8"-14 JIC

2шт.

BN98017

O-RING

SAE-12 Buna N

2шт.

Associated Part of Adapter, P/N BN67865

1шт.

35

BN444001

FITTING

STR.--1-1/16-12 X 1-1/16-12 JIC

2шт.

BN98017

O-RING

SAE-12 Buna N

1шт.

Associated Part of Adapter Str, P/N BN444001

1шт.

42

BN57224

FITTING

STR.--1-1/16-12 O-RING X 1-1/16-12 JIC

1шт.

BN98017

O-RING

SAE-12 Buna N

1шт.

Associated Part of Adapter Str, P/N BN57224

1шт.

43

BN57225

FITTING

STR.--1-1/16-12 O-RING X 9/16-18 JIC

1шт.

BN98017

O-RING

SAE-12 Buna N

1шт.

Associated Part of Adapter Str, P/N BN57225

1шт.

44

BN446032

TEE

1-1/16-12 O-RING X 1-1/16-12 JIC

1шт.

BN98017

O-RING

SAE-12 Buna N

1шт.

Associated Part of Tee, P/N BN446032

1шт.

45

BN53715

REDUCER

1-1/16"-12 Female JIC x 3/4-16 Male JIC

1шт.

46

BN53716

FITTING

1-1/16-12 FEMALE JIC X 9/16-18 MALE JIC

1шт.

49

BN67881

ADAPTER

90º 1" NPT x #16 JIC

1шт.

63

BN69126

TEE

1-1/16"-12 X 7/8-14 JIC

1шт.

66

BN60440

ADAPTER

STR.--9/16-18 O-RING X 3/4-16 JIC

2шт.

BN98019

O-RING

#6

2шт.

Associated Part of Adapter Str, P/N BN60440

1шт.

72

BN22159

TEE

3/4-16 37°

1шт.

75

BN53707

FITTING

90 DEG 3/4-16 JIC

2шт.

78

BN57226

ADAPTER

fitting, o-ring, 37 FL 8-6S

2шт.

BN98018

O-RING

#8

2шт.

Associated Part of Adapter, P/N BN57226

1шт.

85

BN69783

HOSE

1" ID X 66", 100R3

1шт.

86

BN75990

HOSE CLAMP

#16, Stainless Steel

2шт.

88

BN67650

HYD TUBE

Steel, 3/4", 2350 PSI

1шт.

89

BN67649

HYD TUBE

Steel, 3/4", 2350 PSI

1шт.

90

BN66214

TUBE ASSY.

Steel, 1/2"

1шт.

91

BN65101

TUBE

steel, 1/2"

1шт.

122

BN68851

HYDRAULIC HOSE

3/8" I.D. x 80"

2шт.

125

BN58116

HOSE,0.50" ID x 31.00"

1шт.

126

BN53818

HOSE

1/2" ID x 66", 100R2

2шт.

127

BN69595

HOSE

3/4" x 64" 100R1

1шт.

129

BN67866

HOSE

5/8" x 130", 100R1

2шт.

133

BN54170

HOSE

1/2" x 74"

1шт.

134

BN54183

HOSE,0.50" ID x 34.00", SAE 100R2

2шт.

135

BN58114

HOSE,0.50" ID x 13.00"

1шт.

136

BN54186

HOSE

1/2" x 30"

1шт.

137

BN67867

HOSE

5/8" x 130", 100R1

2шт.

138

BN67868

HOSE

5/8" X 120"

1шт.

143

BN67874

HOSE ASSY.

3/4" X 22"

1шт.

144

BN22240

CROWN NUT,1-1/16"-12 , 37 Degree

2шт.

145

BN67245

MANIFOLD

Hyd. Return

2шт.

146

BN22431

CROWN NUT,3/4"-16, 37 Degree

1шт.

147

BN311233

HOSE,0.50" ID x 84.00"

100R2

1шт.

148

BN306180

PLASTIC-RUBBER TUBE

POLY 1-1/8 ID X 36

1шт.

87272088

AXLE ADJUST

1шт.

See Fig. 06-004

1шт.

Выбрано товаров: 79