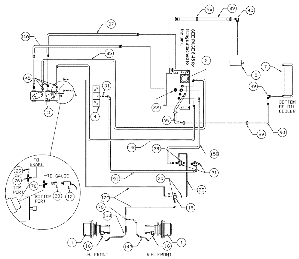
Запчасти Case IH 3150 (06-002) - HYDROSTATIC PUMP GROUP Hydraulic Plumbing

Схема запчастей Case IH 3150 - (06-002) - HYDROSTATIC PUMP GROUP Hydraulic Plumbing
39
49
28
3
4
143
89
159
99
158
91
15
22
30
1
90
21
98
120
45
40
20
76
5
87
12
7
16
29
76
140
85
1
99
76
16
2
144
31
FIT
1:1
100%

Артикул

Название

Примечание

Количество

1

87270304

HUB

#7, 24:1, Power Wheel

2шт.

See Fig. 05-001

1шт.

BN27372

CAP

hub cover

2шт.

Associated Part of Hub, Power Wheel, P/N 87270304

1шт.

See Fig. 06-001

1шт.

2

87267807

HYDRAULIC OIL FILTER

Oil In-Tank SPX

1шт.

See Fig. 06-023

1шт.

3

BN66375

HYDROSTATIC PUMP

Tandem Series 90

1шт.

See Fig. 06-026

1шт.

4

87271985

HYDRAULIC VALVE

Shift Block With Deutsch Connector

1шт.

See Fig. 06-020

1шт.

5

BN67039

PUMP

Hydraulic Tandem CW Rotation

1шт.

See Fig. 06-001

1шт.

7

BN68154

HYD OIL

1шт.

See Fig. 03-036

1шт.

8

87270553

HYD

1шт.

See Fig. 06-025

1шт.

BN53951

THERMOSTATIC SWITCH

N.C.180 DEG

1шт.

Associated Part of Tank, Hyd Weldment, P/N 87270553

1шт.

BN52319

PLUG

magnetic 1/2" npt

1шт.

Service Parts for Ref. 8

1шт.

12

BN53950

SENSOR

Pressure, N.O.200 PSI

1шт.

15

87271739

VALVE SECTION

Brake, With Deutsch, Start Serial: 20001

1шт.

87269976

SEAL KIT

Brake Actuator

1шт.

Service Parts for Ref. 15

1шт.

431548A1

VALVE

Cartridge

1шт.

Service Parts for Ref. 15

1шт.

87582524

COIL

For 431548A1

1шт.

Service Parts for Ref. 15

1шт.

16

BN444005

FITTING

STR. - 7/16-20 O-RING X 7/16-20 JIC

2шт.

BN98094

O-RING

#4

2шт.

When the Intermediate and the Rear Cylinder Block Camshaft Bores Are Reamed in Engine Repair, Order and Install Ref. 3, P/N J903242 Bushings

1шт.

20

BN54236

HOSE,0.25" ID x 91.00", SAE 100R1

1шт.

21

BN67245

MANIFOLD

Hyd. Return

2шт.

22

87633839

SENSOR

Level Temp Switch Group

1шт.

See Fig. 06-028

1шт.

28

BN53961

ADAPTER

Int. Pipe-37 Flare

1шт.

29

BN21531

NUT,7/16"-20, 37 Degree

3шт.

30

BN51589

FITTING

STR.--9/16-18 O-RING X 7/16-20 JIC

5шт.

BN98019

O-RING

#6

5шт.

Associated Part of Cap, P/N BN51589

1шт.

31

BN444003

FITTING

STR.--1-1/16-12 O-RING X 3/4-16 JIC

1шт.

BN98017

O-RING

SAE-12 Buna N

1шт.

Associated Part of Adapter Str, P/N BN444003

1шт.

32

BN22432

FITTING

Barb Str 1" NPT x 1" Hose

1шт.

39

BN53714

FITTING

REDUCER

1шт.

40

BN52037

ADAPTER

90º OR 37 FL20-24

1шт.

BN98016

O-RING

SAE-16 Buna N

1шт.

Associated Part of Adapter - 90 Deg, P/N BN52037

1шт.

45

BN53918

ADAPTER

flat face x Or x 4.1

4шт.

BN53730

O-RING,0.07" Thk x 0.926" ID, -21, Cl 6, 90 Duro

4шт.

Associated Part of Adapter - Flat Face, P/N BN53918

1шт.

BN98016

O-RING

SAE-16 Buna N

4шт.

Associated Part of Adapter - Flat Face, P/N BN53918

1шт.

49

BN67881

ADAPTER

90º 1" NPT x #16 JIC

1шт.

76

BN21866

TEE,9/16"-18 O-Ring x 7/16:-20, 37 Degree

3шт.

BN98019

O-RING

#6

4шт.

Associated Part of Adapter, P/N BN21866

1шт.

80

BN53957

GAUGE

SIGHT

1шт.

84

BN51530

FITTING

90D 1-1/4" NPT X1-1/4" NPT

1шт.

85

BN53583

HOSE,0.75" ID x 48.00"

1шт.

87

BN52043

HOSE,1.25" ID x 30.00"

1шт.

89

BN310615

HOSE

1 1/2" x 66"

1шт.

90

BN67877

HOSE

1"X 110"

1шт.

91

BN53967

HOSE ASSY.

1/2" X 60"

1шт.

98

515-23508

CLAMP,2", Insul, 3/8" Bolt

1шт.

99

515-23365

CLAMP,1 7/16", Insul, 3/8" Bolt

3шт.

120

BN54184

HOSE

1/4" x 124"

1шт.

140

BN53443

HOSE,19.05mm ID x 1778mm L

1шт.

143

BN54232

HOSE

1/4" x 119", 100R1

2шт.

144

BN55514

HOSE

1/4" x 150"

1шт.

152

BN54199

HOSE,0.75" ID x 30.00", SAE 100R1

1шт.

155

BN24148

FILTER STRAINER

25 gpm, 100 Mesh

1шт.

158

BN67876

HOSE

1" x 93", 100R3

1шт.

159

BN52041

HOSE

1 1/4" X 35"

1шт.

Выбрано товаров: 75