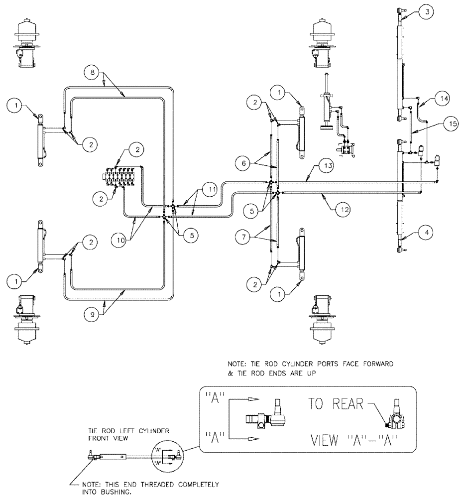
Запчасти Case IH 3150 (06-004) - AXLE ADJUST, HYDRAULIC GROUP SERIAL #7442 AND LATER Hydraulic Plumbing

Схема запчастей Case IH 3150 - (06-004) - AXLE ADJUST, HYDRAULIC GROUP SERIAL #7442 AND LATER Hydraulic Plumbing
12
5
13
10
11
2
2
2
7
15
14
1
4
1
1
2
1
2
5
9
3
2
6
8
FIT
1:1
100%

Артикул

Название

Примечание

Количество

1

87270926

CYLINDER,Double Acting, 31.75mm Rod, 406.4mm Stroke

Hydraulic, 2.50 x 16 x 1.25

4шт.

See Fig. 07-001

1шт.

2

BN22160

ELBOW

90° 9/16-18 O-Ring X 7/16-20 JIC

9шт.

3

87271040

TIE ROD ASS'Y, L.H.

1шт.

See Fig. 06-005

1шт.

4

87271041

TIE ROD ASS'Y, R.H.

1шт.

See Fig. 06-006

1шт.

5

BN302462

FITTING

4MOR-4MOR-4MOR-4MOR

4шт.

6

87272084

HOSE

Hydraulic, 1/4" x 49"

2шт.

7

87272080

HOSE

Hydraulic, 1/4" id x 28"

2шт.

8

87272086

HOSE

Hydraulic, 1/4" x 64"

2шт.

9

87272083

HOSE

Hydraulic, 1/4" x 40"

2шт.

10

87272085

HOSE

Hydraulic, 1/4" x 52"

2шт.

11

87272087

HOSE

Hydraulic, 1/4" x 114"

2шт.

12

87272082

HOSE

Hydraulic, 1/4" x 33"

1шт.

13

87272081

HOSE

Hydraulic, 1/4" x 30"

1шт.

14

BN54159

HOSE,0.25" ID x 28.00", SAE 100R1

1шт.

15

BN53964

HOSE

1/4" ID x 15" 100R1

1шт.

16

BN51589

FITTING

6MB-4MJ

1шт.

Выбрано товаров: 19