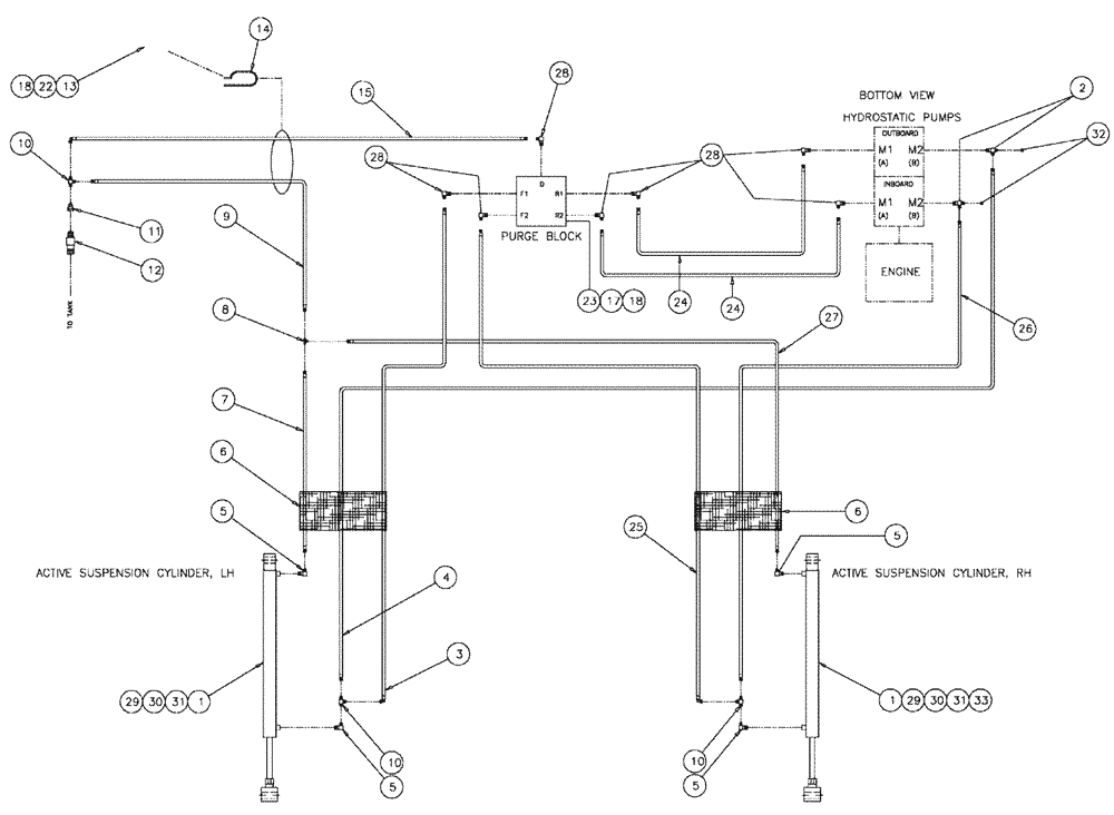
Запчасти Case IH 3150 (06-009) - ACTIVE SUSPENSION Hydraulic Plumbing

Схема запчастей Case IH 3150 - (06-009) - ACTIVE SUSPENSION Hydraulic Plumbing
14
33
18
1
5
5
1
8
31
22
28
15
2
31
18
3
29
32
6
9
26
13
28
11
24
10
27
17
30
4
5
6
7
25
12
24
10
29
28
30
5
10
23
FIT
1:1
100%

Артикул

Название

Примечание

Количество

1

BN302199

CYLINDER,Double Acting, 19.05mm Rod, 241.3mm Stroke

1.12 x .75 x 9.5, Complete

2шт.

See Fig. 07-013

1шт.

2

BN21866

TEE,9/16"-18 O-Ring x 7/16:-20, 37 Degree

2шт.

3

BN304543

HOSE

1/4 x120, 4JIC-4JIC

1шт.

4

BN303008

HOSE

1/4 x 112, 4JIC-4JIC

1шт.

5

BN51591

ELBOW

90° - O-Ring 37 FL 7/16

4шт.

6

BN314459

SLEEVE

hose, -24 x 82"

2шт.

7

BN68494

HOSE

1/4 x 118 100R1

1шт.

8

BN21422

TEE

7/16-20 JIC

1шт.

9

BN303012

HOSE,0.25" ID x 72.00"

4JIC-4JIC

1шт.

10

BN53960

TEE

JIC 1/4-20 MALE-FEMALE

3шт.

11

BN53714

FITTING

RDC,3/4-16X7/16-20JIC

1шт.

12

BN51518

FITTING

12MP-8MJ

1шт.

13

BN304538

CLAMP

hose

1шт.

14

BN304664

CLAMP

vinyl, 1/2", double

1шт.

15

BN303342

HOSE

1/4 ID x 52 100R1

1шт.

17

280566

BOLT,Hex, 1/4" - 20 x 2 3/4", Gr 5

2шт.

18

280129

NUT,1/4"-20

3шт.

22

9707580

BOLT,Hex, 1/4" - 20 x 3/4", Gr 5, Full Thd

1шт.

23

BN304081

BLOCK

PURGE (CYLINDER)

1шт.

24

BN304544

HOSE

1/4 x 32, -4JIC-4JIC

2шт.

25

BN304546

HOSE

1/4 x 188, -4JIC-4JIC

1шт.

26

BN303009

HOSE

1/4 x 172, -4JIC-4JIC

1шт.

27

BN303010

HOSE

1/4 x136, -4JIC-4JIC

1шт.

28

BN22160

ELBOW

90° 9/16-18 O-Ring X 7/16-20 JIC

9шт.

29

86992215

LOCK NUT,1/2"-13, GC

2шт.

30

326-840

BOLT,Hex, 1/2" - 13 x 2-1/2", Gr 8

2шт.

31

343137A1

PIN

ACTIVE SUSP. 785

2шт.

32

BN21531

NUT,7/16"-20, 37 Degree

2шт.

33

300624

SNAP RING,M12, Ext

4шт.

Выбрано товаров: 30