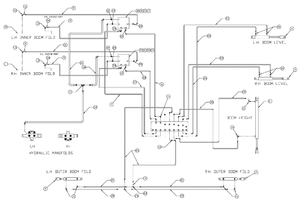
Запчасти Case IH 3150 (06-011) - 90 BOOM SERIAL #20001 AND LATER Hydraulic Plumbing

Схема запчастей Case IH 3150 - (06-011) - 90 BOOM SERIAL #20001 AND LATER Hydraulic Plumbing
8
10
4
29
14
17
25
26
8
21
13
19
23
27
29
2
8
24
30
15
16
13
2
33
20
13
13
12
29
21
13
4
29
17
12
5
25
26
6
8
28
1
22
3
13
18
9
16
34
20
7
29
33
30
5
15
10
14
29
13
23
24
14
13
34
11
13
FIT
1:1
100%

Артикул

Название

Примечание

Количество

86632592

WASHER,1.06" ID x 2" OD x 0.13" Thk

6шт.

BN66603

90' BOOMS--PATRIO

1шт.

1

87266303

HYDRAULIC CYLINDER

Boom Pivot RH

1шт.

See Fig. 07-004

1шт.

1

87266303R

REMAN-HYD CYLINDER

3150 PATRIOT SPRAYER, 90' BOOM SERIAL #20001 AND LATER, Boom Pivot RH (6/04-5/09)

1шт.

1

87266303C

CORE-HYD CYLINDER

Return Number

1шт.

2

87270928

CYLINDER,Double Acting, 25.4mm Rod, 254mm Stroke

Hydraulic, 2.00 x 10 x 1.00

2шт.

See Fig. 07-008

1шт.

3

87270932

CYLINDER,Double Acting, 31.75mm Rod, 1016mm Stroke

Hydraulic, 2.50 x 40 x 1.25

1шт.

See Fig. 07-002

1шт.

4

87266235

HYDRAULIC CYLINDER,Double Acting, 38.1mm Rod, 457.2mm Stroke

3.0 x 18 x 1.50

2шт.

See Fig. 07-010

1шт.

5

BN319640

RESTRICTOR VALVE

#4 JIC (.042)

2шт.

6

87272245

HOSE,6.35mm ID x 2895.6mm L

4 x 114"

1шт.

7

87272244

HOSE

4 X 114"

1шт.

8

BN67538

HOSE ASSY.

1/4" ID X 24"

4шт.

9

BN323029

ORIFICE

4JIC (.052)

1шт.

10

87372743

5/16-18 X 2-3/4 5 DOR

4шт.

11

BN22159

TEE

3/4-16 37°

1шт.

12

BN444004

FITTING

37 FLARE

2шт.

13

BN22160

ELBOW

90° 9/16-18 O-Ring X 7/16-20 JIC

16шт.

14

BN51589

FITTING

6MB-4MJ

10шт.

15

496-21034

WASHER,11/32" x 11/16" x 0.89", HDN

4шт.

16

BN53027

HOSE ASSY.

1/2" 100R1 X 36"

2шт.

18

87266302

CYLINDER

Boom Pivot LH

1шт.

See Fig. 07-005

1шт.

87266302R

REMAN-HYD CYLINDER

3150 SERIAL #20001 AND LATER (6/04-5/09)

1шт.

87266302C

CORE-HYD CYLINDER

Return Number

1шт.

19

BN54178

HOSE,6.35mm ID x 1676.4mm L, SAE 100R1

1/4" x 66", 100R1

1шт.

20

BN66605

HOSE

1/4" ID x 365", 100R1

2шт.

21

BN66604

HOSE

1/4" ID x 355", 100R1

2шт.

22

BN67132

HYDRAULIC HOSE

1/2" 100R1 x 170

1шт.

23

BN319200

HOSE

4 X 182"

2шт.

24

BN21422

TEE

7/16-20 JIC

2шт.

25

BN54177

HOSE

1/4" ID x 96", 100R1

3шт.

26

BN54174

HOSE

1/4" ID x 174", 100R1

2шт.

27

87272242

HOSE

4 X 103"

1шт.

28

87272243

HOSE

4 X 103"

1шт.

29

BN21249

ADAPTER,3/4" - 16 ORFS x 7/16" - 20 JIC

6шт.

30

BN322491

VALVE SECTION

DOUBLE RELIEF

2шт.

See Fig. 06-013

1шт.

31

BN69859

AUTO-CENTER

1шт.

BN67000

MOUNT

Assy, Switch

2шт.

Parts of Electrical Package, Auto Center, P/N BN69859

1шт.

See Fig. 07-007

1шт.

BN68779

WIRE HARNESS

1шт.

Parts of Electrical Package, Auto Center, P/N BN69859

1шт.

BN68780

MOUNTING PARTS

Auto Centering

1шт.

Parts of Electrical Package, Auto Center, P/N BN69859

1шт.

See Fig. 12-007

1шт.

33

BN445005

ADAPTER

adapter-90 37 flr 08

2шт.

34

87270621

ORIFICE

#4 JIC (.060)

2шт.

Выбрано товаров: 52