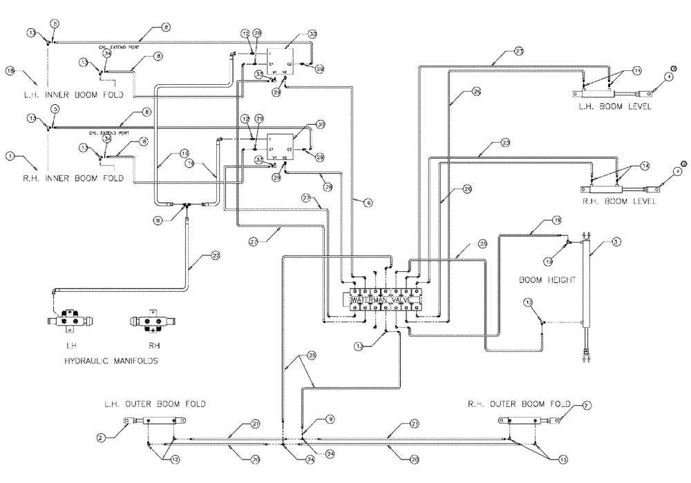
Запчасти Case IH 3150 (06-012) - 90 BOOM HYDRAULICS BEFORE SERIAL #20001 Hydraulic Plumbing

Схема запчастей Case IH 3150 - (06-012) - 90 BOOM HYDRAULICS BEFORE SERIAL #20001 Hydraulic Plumbing
23
29
9
21
29
29
20
5
29
33
22
8
13
27
4
13
25
24
14
4
5
13
27
25
16
13
30
3
12
24
30
13
21
2
13
13
16
6
26
33
34
13
20
11
8
19
23
13
8
1
34
8
18
29
26
28
12
2
14
29
FIT
1:1
100%

Артикул

Название

Примечание

Количество

86632592

WASHER,1.06" ID x 2" OD x 0.13" Thk

6шт.

BN66603

90' BOOMS--PATRIO

1шт.

1

87266303

HYDRAULIC CYLINDER

Boom Pivot RH

1шт.

See Fig. 07-004

1шт.

1

87266303R

REMAN-HYD CYLINDER

3150 PATRIOT SPRAYER, 90' BOOM HYDRAULICS BEFORE SERIAL #20001, Boom Pivot RH (6/04-5/09)

1шт.

1

87266303C

CORE-HYD CYLINDER

Return Number

1шт.

2

87270928

CYLINDER,Double Acting, 25.4mm Rod, 254mm Stroke

Hydraulic, 2.00 x 10 x 1.00

2шт.

See Fig. 07-008

1шт.

3

87270932

CYLINDER,Double Acting, 31.75mm Rod, 1016mm Stroke

Hydraulic, 2.50 x 40 x 1.25

1шт.

See Fig. 07-002

1шт.

4

87266235

HYDRAULIC CYLINDER,Double Acting, 38.1mm Rod, 457.2mm Stroke

3.0 x 18 x 1.50

2шт.

See Fig. 07-010

1шт.

5

BN319640

RESTRICTOR VALVE

ORIFICE - #4 JIC (.042)

2шт.

BN319640

RESTRICTOR VALVE

ORIFICE- #4 JIC (.042)

4шт.

Indicates Old Part Number or Can Order Newer Part Number Listed above

1шт.

6

BN319395

HOSE

4 X 131"

1шт.

8

BN67538

HOSE ASSY.

1/4" ID X 24"

4шт.

9

BN323029

ORIFICE

4 JIC (.052)

1шт.

11

BN22159

TEE

3/4-16 37°

1шт.

12

BN444004

FITTING

37 FLARE

2шт.

13

BN22160

ELBOW

90° 9/16-18 O-Ring X 7/16-20 JIC

24шт.

14

BN51589

FITTING

6MB-4MJ

4шт.

16

BN53027

HOSE ASSY.

1/2"100R1 X 36"

2шт.

18

87266302

CYLINDER

Boom Pivot LH

1шт.

See Fig. 07-005

1шт.

87266302R

REMAN-HYD CYLINDER

3150 BEFORE SERIAL #20001 (6/04-5/09)

1шт.

87266302C

CORE-HYD CYLINDER

Return Number

1шт.

NSS

NOT SOLD SEPARAT

CYL, HYD, 2.50 X 21.63 X 1.25

1шт.

Parts of Cyl, Wld, Boom Pivot L.H., P/N 87266302

1шт.

19

BN54178

HOSE,6.35mm ID x 1676.4mm L, SAE 100R1

1/4" x 66", 100R1

1шт.

20

BN66605

HOSE

1/4" ID x 365", 100R1

2шт.

21

BN66604

HOSE

1/4" ID x 355", 100R1

2шт.

22

BN67132

HYDRAULIC HOSE

1/2" 100R1 x 170

1шт.

23

BN54174

HOSE

1/4" ID x 174", 100R1

2шт.

24

BN21422

TEE

7/16-20 JIC

2шт.

25

BN54177

HOSE

1/4" ID x 96", 100R1

3шт.

26

BN54175

HOSE

1/4" x 182", 100R1

2шт.

27

BN319394

HOSE

4 X 129"

2шт.

28

BN319396

HOSE

4 X 127"

1шт.

29

BN21249

ADAPTER,3/4" - 16 ORFS x 7/16" - 20 JIC

6шт.

30

BN322491

VALVE SECTION

DOUBLE RELIEF

2шт.

See Fig. 06-013

1шт.

31

BN69859

AUTO-CENTER

1шт.

BN67000

MOUNT

Assy, Switch

2шт.

Parts of Electrical Package, Auto Center, P/N BN69859

1шт.

See Fig. 07-007

1шт.

BN68779

WIRE HARNESS

1шт.

Parts of Electrical Package, Auto Center, P/N BN69859

1шт.

BN68780

MOUNTING PARTS

Auto Centering

1шт.

Parts of Electrical Package, Auto Center, P/N BN69859

1шт.

BN68780

MOUNTING PARTS

Auto Centering

1шт.

Parts of Electrical Package, Auto Center, P/N BN69859

1шт.

See Fig. 12-007

1шт.

32

BN51665

FITTING

CPL, ML PI, 3/8-3/8

1шт.

33

BN445005

ADAPTER

adapter-90 37 flr 08

2шт.

34

87270261

WIRE HARNESS

#4 JIC (.060)

2шт.

Выбрано товаров: 56