Запчасти Case IH 3185 (09-051) - AIM BYPASS PLUMBING Liquid Plumbing

Схема запчастей Case IH 3185 - (09-051) - AIM BYPASS PLUMBING Liquid Plumbing
17
5
6
7
1
3
16
18
13
20
9
13
12
8
4
2
15
19
14
1
FIT
1:1
100%

Артикул

Название

Примечание

Количество

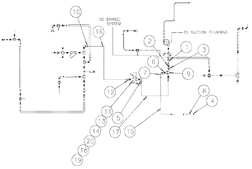
1

BN313091

HOSE,1.50" ID x 10.00"

1шт.

2

413083A1

PIPE FITTING,1-1/2" Male Thread x 1-1/2" Hose Barb

Hose Barb, 1 1/2"

1шт.

3

BN73787

SLEEVE

BUSHING-REDUCER 2-1.5 POLY

1шт.

4

87485002

CLAMP,1.06" - 2"

24 2.0/1.06 F SST 300

4шт.

5

401875A1

FITTING,2" Male Thread x 2" 90 Degree Hose Barb

2" MNPT x 2" Hose Barb, Poly

2шт.

6

BN73755

BUSHING,2" Male NPT x 1-1/4" Female NPT, Poly

reducer 2 x 1.25

1шт.

7

BN73663

ELBOW,90 Degree Elbow, 1-1/4" Male NPT x 1-1/4" Hose Barb, Poly

1-1/4" NPT x 1-1/4" Hose Barb, 90°, Poly

1шт.

9

BN73779

TEE,2" Poly Tee

2" Poly Pipe

1шт.

10

87485001

CLAMP,1.31" - 2.25"

#28, Stainless Steel

6шт.

11

343087A1

VALVE

electrical, by-pass, 2" full

1шт.

12

BN73781

FITTING,2" Male NPT x 2" Hose Barb, Poly

2" NPT x 2" Hose Barb

2шт.

13

BN322188

PLATE

MOUNT KZ VALVE

1шт.

14

88902

NUT,3/8"-16

1шт.

15

344187A1

HOSE

1.25 EPDM X 112"

1шт.

16

BN317591

HOSE,2.00" ID x 42.00"

2.0" EPDM X 42"

1шт.

17

BN316635

HOSE,2.00" ID x 86.00"

Sparge

1шт.

18

BN50146

WASHER,3/8", Stainless

2шт.

19

BN55361

NUT,5/16"-18, Nylon, Stainless

2шт.

20

88206

BOLT,Hex, 3/8" - 16 x 1", Gr 5

1шт.

Выбрано товаров: 19