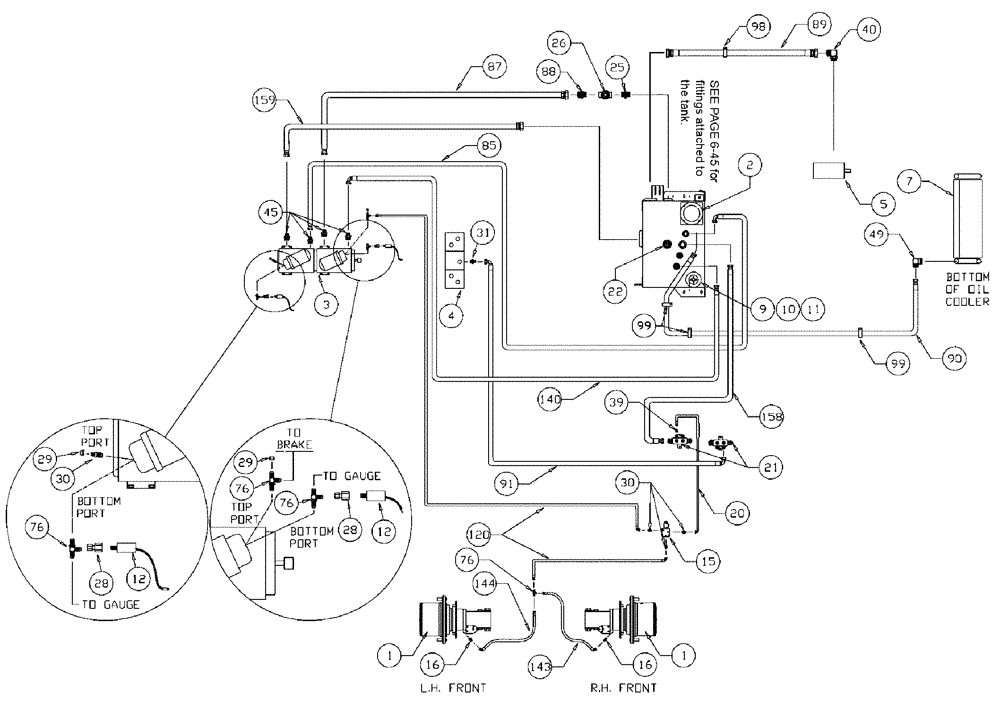
Запчасти Case IH 3185 (06-002) - HYDROSTATIC PUMP GROUP Hydraulic Plumbing

Схема запчастей Case IH 3185 - (06-002) - HYDROSTATIC PUMP GROUP Hydraulic Plumbing
31
89
90
159
30
15
1
26
1
12
22
16
99
140
76
21
10
25
45
12
87
20
144
120
39
98
9
158
29
49
40
29
2
30
11
14
28
76
76
16
4
7
91
99
85
28
76
3
5
88
FIT
1:1
100%

Артикул

Название

Примечание

Количество

1

87270303

HUB

POWER WHEEL

2шт.

See Fig. 05-001

1шт.

1a

NSS

NOT SOLD SEPARAT

CAP, HUB COVER

2шт.

See Fig. 06-001

1шт.

2

87267807

HYDRAULIC OIL FILTER

Oil In-Tank SPX

1шт.

See Fig. 06-023

1шт.

3

BN25679A

HYDROSTATIC PUMP

Tandem, Series 90 MFV

1шт.

See Fig. 06-026

1шт.

4

87271985

HYDRAULIC VALVE

Shift Block With Deutsch Connector

1шт.

See Fig. 06-020

1шт.

5

BN67039

PUMP

Hydraulic Tandem CW Rotation

1шт.

See Fig. 06-001

1шт.

7

BN68154

HYD OIL

1шт.

See Fig. 03-037

1шт.

8

87270553

HYD WLDM'T

1шт.

See Fig. 06-025

1шт.

8a

BN53951

THERMOSTATIC SWITCH

TEMP. N.C.180 DEG

1шт.

Service Parts for Ref. 8

1шт.

8b

BN52319

PLUG

magnetic 1/2" npt

1шт.

Service Parts for Ref. 8

1шт.

9

BN53958

BREATHER

Spin On, Breather

1шт.

11

BN75990

HOSE CLAMP

#16, Stainless Steel

1шт.

12

BN53950

SENSOR

Pressure, N.O.200 PSI

1шт.

15

87271739

VALVE SECTION

Brake, With Deutsch, Start Serial: 20004

1шт.

15a

87269976

SEAL KIT

Brake Actuator

1шт.

Service Parts for Ref. 15

1шт.

15b

431548A1

VALVE

Cartridge

1шт.

Service Parts for Ref. 15

1шт.

15c

87582524

COIL

For 431548A1

1шт.

Service Parts for Ref. 15

1шт.

16

BN444005

FITTING

7/16-20 O-RING X 7/16-20 JIC

2шт.

16a

BN98094

O-RING

#4

2шт.

Associated Part of Adptr, Str. 7/16-20 O-ring X 7/16-20 Jic, P/N BN444005

1шт.

20

BN54236

HOSE,0.25" ID x 91.00", SAE 100R1

1шт.

21

BN67245

MANIFOLD

Hyd. Return

2шт.

22

87633839

SENSOR

Level Temp Switch Group

1шт.

See Fig. 06-028

1шт.

25

BN51952

COUPLING

male, 1-1/4"

1шт.

26

BN02006

1 1/4" NPT GATE

1шт.

28

BN53961

ADAPTER

Int. Pipe-37 Flare

1шт.

29

BN21531

NUT,7/16"-20, 37 Degree

2шт.

30

BN51589

FITTING

ADPTR STR.--9/16-18 O RING X 7/16-20 JIC

5шт.

30a

BN98019

O-RING

#6

5шт.

Associated Part of Adptr, Str. 9/16-18 O-ring X 7/16-20 Jic, P/N BN51589

1шт.

31

BN444003

FITTING

ADPTR STR.--1 1/16-12 O RING X 3/4-16 JIC

1шт.

31a

BN98017

O-RING

SAE-12 Buna N

1шт.

Associated Part of Adptr, Str. 1-1/16-12 O-ring X 3/4-16 Jic, P/N BN444003

1шт.

32

BN22432

FITTING

Barb Str 1" NPT x 1" Hose

1шт.

39

BN53714

FITTING

REDUCER

1шт.

40

BN52037

ADAPTER

90º OR 37 FL20-24

1шт.

40a

BN98016

O-RING

SAE-16 Buna N

1шт.

Associated Part of Adapter, 90 Deg, P/N BN52037

1шт.

45

BN53918

ADAPTER

flat face x Or x 4.1

4шт.

45a

BN53730

O-RING,0.07" Thk x 0.926" ID, -21, Cl 6, 90 Duro

4шт.

Associated Part of Adapter, Flat Face, P/N BN53918

1шт.

45b

BN98016

O-RING

SAE-16 Buna N

4шт.

Associated Part of Adapter, Flat Face, P/N BN53918

1шт.

49

BN67881

ADAPTER

90º 1" NPT x #16 JIC

1шт.

55

BN51497

HYDRAULIC VALVE

1" X 1 1/2 NPT

1шт.

76

BN21866

TEE,9/16"-18 O-Ring x 7/16:-20, 37 Degree

4шт.

76a

BN98019

O-RING

#6

4шт.

Associated Part of Adapter, P/N BN21866

1шт.

80

BN53957

GAUGE

SIGHT

1шт.

84

BN51530

FITTING

90 DEG 1 1/4" NPT X 1 1/4" NPT

1шт.

85

BN53583

HOSE,0.75" ID x 48.00"

1шт.

87

BN52043

HOSE,1.25" ID x 30.00"

1шт.

88

BN55325

ADAPTER

1 1/4" NPT x 1 5/8"-12 JIC

2шт.

89

BN310615

HOSE

1 1/2" x 66"

1шт.

90

BN67877

HOSE

1" X 110"

1шт.

91

BN53967

HOSE ASSY.

1/2" X 60"

1шт.

98

515-23508

CLAMP,2", Insul, 3/8" Bolt

1шт.

99

515-23365

CLAMP,1 7/16", Insul, 3/8" Bolt

3шт.

120

BN54184

HOSE

1/4" x 124"

1шт.

140

BN53443

HOSE,19.05mm ID x 1778mm L

1шт.

143

BN54232

HOSE

1/4" x 119", 100R1

2шт.

144

BN55514

HOSE

1/4" x 150"

1шт.

152

BN54199

HOSE,0.75" ID x 30.00", SAE 100R1

1шт.

155

BN24148

FILTER STRAINER

25 gpm, 100 Mesh

1шт.

158

BN67876

HOSE

1" x 93", 100R3

1шт.

159

BN52041

HOSE

1 1/4" X 35"

1шт.

Выбрано товаров: 80