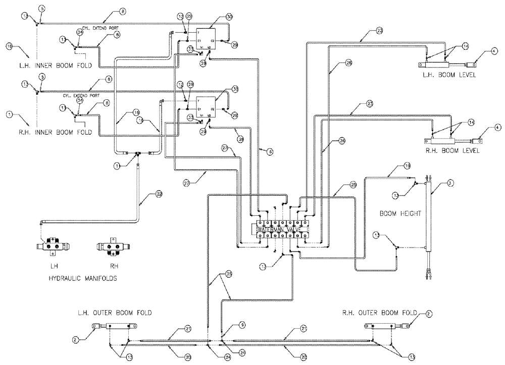
Запчасти Case IH 3185 (06-012) - 90 BOOM, "BEFORE SERIAL # 20004" Hydraulic Plumbing

Схема запчастей Case IH 3185 - (06-012) - 90 BOOM, "BEFORE SERIAL # 20004" Hydraulic Plumbing
21
38
12
30
3
14
19
27
13
12
13
29
23
2
16
29
30
8
4
5
25
25
37
20
4
16
9
26
13
6
1
29
5
13
34
21
26
8
39
13
13
30
13
1
23
20
8
2
22
14
20
39
33
24
33
FIT
1:1
100%

Артикул

Название

Примечание

Количество

0

86632592

WASHER,1.06" ID x 2" OD x 0.13" Thk

6шт.

0

BN66603

90' BOOMS--PATRIO

1шт.

1

87266303

HYDRAULIC CYLINDER

Boom Pivot RH

1шт.

See Fig. 07-004

1шт.

1

87266303R

REMAN-HYD CYLINDER

3185 PATRIOT SPRAYER, BEFORE SERIAL # 20004, Boom Pivot RH (8/04-5/09)

1шт.

1

87266303C

CORE-HYD CYLINDER

Return Number

1шт.

2

87270928

CYLINDER,Double Acting, 25.4mm Rod, 254mm Stroke

Hydraulic, 2.00 x 10 x 1.00

2шт.

See Fig. 07-008

1шт.

3

87270932

CYLINDER,Double Acting, 31.75mm Rod, 1016mm Stroke

Hydraulic, 2.50 x 40 x 1.25

1шт.

See Fig. 07-002

1шт.

4

87266235

HYDRAULIC CYLINDER,Double Acting, 38.1mm Rod, 457.2mm Stroke

3.0 x 18 x 1.50

2шт.

See Fig. 07-010

1шт.

5

BN319640

RESTRICTOR VALVE

ORIFICE-#4 JIC (.042), Start Serial: 6665

2шт.

5a

BN319640

RESTRICTOR VALVE

ORIFICE-#4 JIC (.042)

4шт.

Indicates Old Part Number or Can Order Newer Part Number Listed above

1шт.

6

BN319395

HOSE

4 X 131"

1шт.

8

BN67538

HOSE ASSY.

1/4" ID X 24"

4шт.

9

BN323029

ORIFICE

4JIC (.052)

1шт.

11

BN22159

TEE

3/4-16 37°

1шт.

12

BN444004

FITTING

O-RING 37 FLARE

2шт.

13

BN22160

ELBOW

90° 9/16-18 O-Ring X 7/16-20 JIC

24шт.

14

BN51589

FITTING

6MB-4MJ

4шт.

15

BN21401

ELBOW,90 Degree 3/8" NPT x 7/16"-20 JIC

6шт.

16

BN53027

HOSE ASSY.

1/2" 100R1 X 36"

2шт.

17

BN53681

HYDRAULIC VALVE

SNUBBER

1шт.

18

87266302

CYLINDER

Boom Pivot LH

1шт.

See Fig. 07-005

1шт.

87266302R

REMAN-HYD CYLINDER

3185 BEFORE SERIAL # 20004 (8/04-5/09)

1шт.

87266302C

CORE-HYD CYLINDER

Return Number

1шт.

19

BN54178

HOSE,6.35mm ID x 1676.4mm L, SAE 100R1

1/4" x 66", 100R1

1шт.

20

BN66605

HOSE

1/4" ID x 365", 100R1

2шт.

21

BN66604

HOSE

1/4" ID x 355", 100R1

2шт.

22

BN67132

HYDRAULIC HOSE

1/2" 100R1 x 170

1шт.

23

BN54174

HOSE

1/4" ID x 174", 100R1

2шт.

24

BN21422

TEE

7/16-20 JIC

2шт.

25

BN54177

HOSE

1/4" ID x 96", 100R1

3шт.

26

BN54175

HOSE

1/4" x 182", 100R1

2шт.

27

BN319394

HOSE

4 X 129"

2шт.

28

BN319396

HOSE

4 X 127"

1шт.

29

BN21249

ADAPTER,3/4" - 16 ORFS x 7/16" - 20 JIC

6шт.

30

BN322491

VALVE SECTION

DOUBLE RELIEF

2шт.

See Fig. 06-013

1шт.

31

NS

NOT SERVICED

Electrical Package, Auto Center

1шт.

31a

86986074

MODULE

AUTO-CENTER

1шт.

Parts of Electrical Package, Auto Center

1шт.

31b

BN67000

MOUNT

Assy, Switch

2шт.

Parts of Electrical Package, Auto Center

1шт.

31c

BN68781

MOUNTING PARTS

Panel, Auto Center

1шт.

Parts of Electrical Package, Auto Center

1шт.

32

BN51665

FITTING

CPL, ML PI, 3/8-3/8

1шт.

33

BN445005

ADAPTER

adapter-90 37 flr 08

2шт.

34

87270621

ORIFICE

#4 JIC (.060), Start Serial: 6665

2шт.

Выбрано товаров: 52