Запчасти Case IH 3210 (06-001) - STEERING CONTROL GROUP Hydraulic Plumbing

Схема запчастей Case IH 3210 - (06-001) - STEERING CONTROL GROUP Hydraulic Plumbing
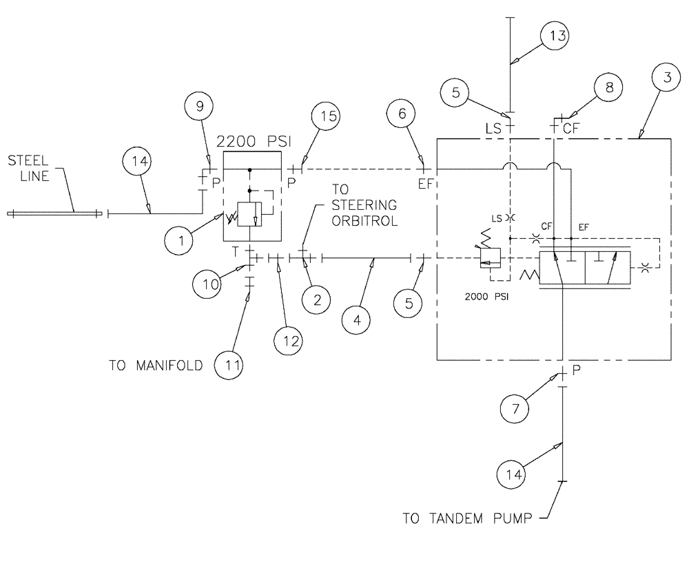
11
12
14
13
7
9
14
15
13
1
3
8
8
4
5
2
7
14
3
10
5
6
FIT
1:1
100%

Артикул

Название

Примечание

Количество

1

BN29234

VALVE PRESSURE RELIE,1-1/16" - 12

O-Ring Port

1шт.

2

BN316059

FITTING

6MJ-6FJ-6MJ

1шт.

3

BN323098

VALVE

Priority, LS

1шт.

87270616

VALVE PRESSURE RELIE

1шт.

Associated Part of Priority, LS, P/N BN323098

1шт.

4

BN323229

HOSE

4 X 18"

1шт.

5

BN444005

FITTING

O-RING, 37 FLARE 04-04

2шт.

6

BN444007

O-RING

37 FLARE 12-10

1шт.

7

BN444008

FITTING

8MJ-10MB

1шт.

8

BN53594

FITTING

8MJ 8MB X 90

1шт.

9

BN445006

FITTING

8MJ 12MB X 90

1шт.

10

BN51536

PIPE FITTING

O-RING X 12 JIC

1шт.

11

BN53715

REDUCER

12FJ 8MJ

1шт.

12

BN53716

FITTING

REDUCER, 1-1/16-12 X 9/16-18

1шт.

13

BN54178

HOSE,6.35mm ID x 1676.4mm L, SAE 100R1

1/4" x 66", 100R1

1шт.

14

BN54183

HOSE,0.50" ID x 34.00", SAE 100R2

2шт.

15

BN57224

FITTING

12MB-12FJX

1шт.

Выбрано товаров: 17