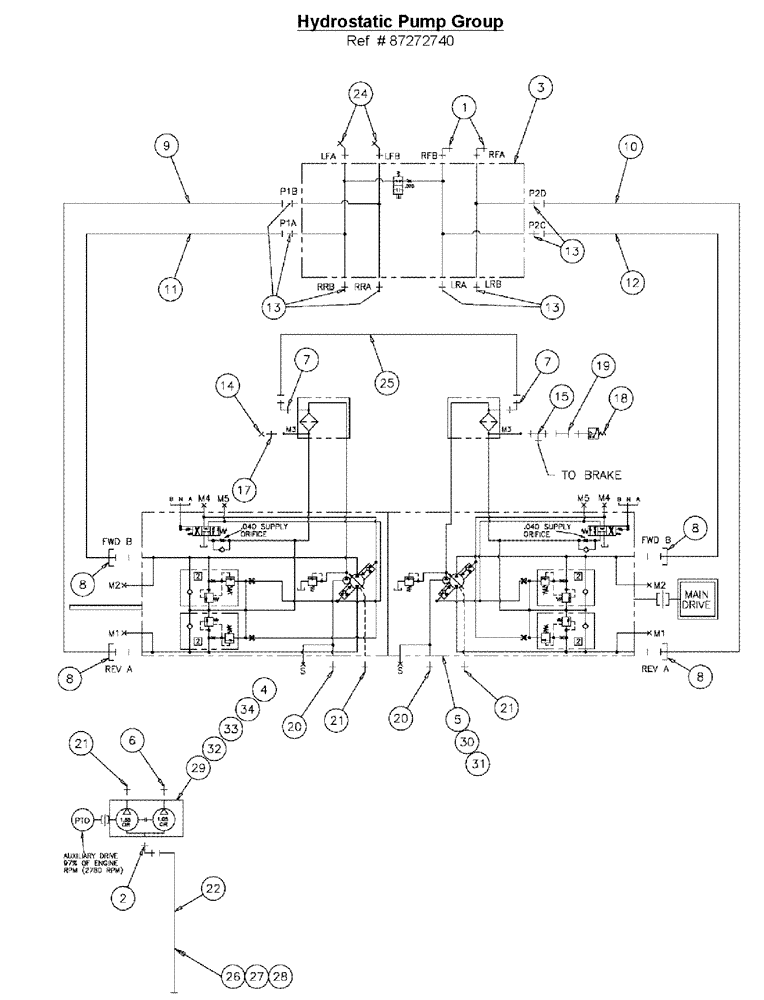
Запчасти Case IH 3210 (06-002) - HYDROSTATIC PUMP GROUP Hydraulic Plumbing

Схема запчастей Case IH 3210 - (06-002) - HYDROSTATIC PUMP GROUP Hydraulic Plumbing
6
5
17
12
21
13
3
20
4
2
8
21
10
32
13
9
13
14
30
29
20
34
21
19
8
26
24
18
25
28
31
1
22
7
11
15
7
8
33
27
8
FIT
1:1
100%

Артикул

Название

Примечание

Количество

1

201-308

ELBOW,90 Degree Elbow, 1-7/16" - 12 Male ORFS x 1-5/16" - 12 Male ORB

2шт.

2

BN313173

ADAPTER

MACHINED

1шт.

3

87271742

VALVE

Loadshare Deutsch

1шт.

4

BN314821

HYDROSTATIC PUMP,25.4 CC

Tandem, 1.55/1.05

1шт.

5

BN315055

HYDROSTATIC PUMP,75 CC

TANDEM, SERIES 90 75

1шт.

6

BN444008

FITTING

8MJ 10MB

1шт.

7

BN445003

FITTING

6MB 6MJ X 90

2шт.

8

BN52315

KIT

1" Split Flange Code 62

4шт.

9

BN55123

HYDRAULIC HOSE,25.4mm ID x 1238.25mm L

1" x 48.75, 5000 PSI

1шт.

10

BN55124

HYDRAULIC HOSE,1.00" ID x 14.25"

1" x 14.25, 5000 PSI

1шт.

11

BN55125

HYDRAULIC HOSE,1.00" ID x 22.00"

1" x 22, 5000 PSI

1шт.

12

BN55126

HYDRAULIC HOSE,25.4mm ID x 1435.1mm L

1" x 56.50, 5000 PSI

1шт.

13

9824055

HYD CONNECTOR,1-7/16" - 12 ORFS x 1-5/16" - 12 ORB

1 7/16"-12 ORFS x 1 5/16"-12 ORB

8шт.

14

BN21531

NUT,7/16"-20, 37 Degree

1шт.

15

BN21866

TEE,9/16"-18 O-Ring x 7/16:-20, 37 Degree

1шт.

17

BN51589

FITTING

6MB 4MJ

1шт.

18

BN53950

SENSOR

Pressure, N.O.200 PSI

1шт.

19

BN53961

ADAPTER

Int. Pipe-37 Flare

1шт.

20

201-134

HYD CONNECTOR,1 11/16"-12 ORFS x 1 5/16"-12 ORB

2шт.

21

BN444001

FITTING

12MB 12MJ

3шт.

22

BN311568

HYDRAULIC HOSE,31.75mm ID x 1524mm L

HOSE ASSY, 20 X 60

1шт.

24

201-318

ELBOW,45 Degree, 1 7/16"-12 x 1 5/16"-12. Adj, ORFS

2шт.

25

BN51475

SLEEVE

HOSE ASSY, 3/8 ID X 27, 100 R1

1шт.

26

515-23508

CLAMP,2", Insul, 3/8" Bolt

1шт.

27

87342768

BOLT,Hex, 3/8"-16 x 1-1/4", G5, Full Thd, DOR

1шт.

28

87343970

NUT,3/8"-16, G8, DOR

1шт.

29

BN67510

GASKET

SAE B PAD

1шт.

30

86624188

WASHER,0.53" ID x 1.06" OD x 0.13" Thk

4шт.

31

87342927

BOLT,Hex, 1/2" - 13 x 1 1/4", Gr 8

Hex, 1/2"-13 x 1 1/4, G8

4шт.

32

87344214

NUT,Hex, M12 - 1.75, Cl 8.8, DOR

M12 8.8

2шт.

33

412123

LOCK WASHER,13.1mm ID x 21.1mm OD x 2.55mm Thk

2шт.

34

BN310636

STUD

M12-1.75 X 90 8.8

2шт.

Выбрано товаров: 32