Запчасти Case IH 3210 (06-004) - HYDRAULIC CASE DRAIN GROUP Hydraulic Plumbing

Схема запчастей Case IH 3210 - (06-004) - HYDRAULIC CASE DRAIN GROUP Hydraulic Plumbing
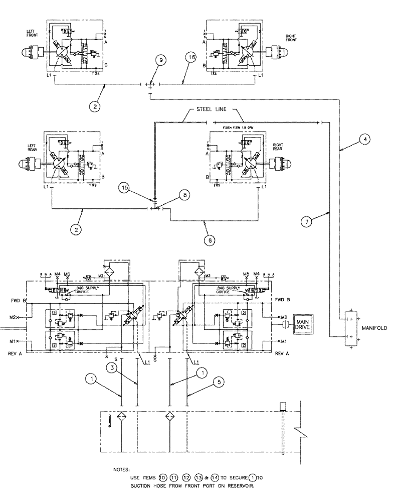
1
1
2
4
15
16
9
6
8
2
5
3
7
FIT
1:1
100%

Артикул

Название

Примечание

Количество

1

BN313286

HOSE ASSY.

20 X 35

2шт.

2

87272018

HOSE

10 X 164

2шт.

3

BN53443

HOSE,19.05mm ID x 1778mm L

100R2

1шт.

4

BN69595

HOSE

3/4" x 64" 100R1

1шт.

5

BN53923

HOSE,19.05mm ID x 1701.8mm L, SAE 100R2

1шт.

6

87272020

HOSE

10 X 130

1шт.

7

BN67874

HOSE ASSY.

3/4" X 22"

1шт.

8

218-842

TEE,37 Degree, 7/8"-14 x 7/8"-14, Fem Sw Br

1шт.

9

BN69127

TEE

#10 X 10 X 12 JIC

1шт.

10

87343970

NUT,3/8"-16, G8, DOR

1шт.

11

80702

WASHER,0.44" ID x 1" OD x 0.08" Thk

1шт.

12

87342768

BOLT,Hex, 3/8"-16 x 1-1/4", G5, Full Thd, DOR

1шт.

13

515-23508

CLAMP,2", Insul, 3/8" Bolt

1шт.

14

515-23365

CLAMP,1 7/16", Insul, 3/8" Bolt

1шт.

15

BN322552

REDUCER

JIC-12F-10M

1шт.

16

87272019

HOSE

1шт.

Выбрано товаров: 16