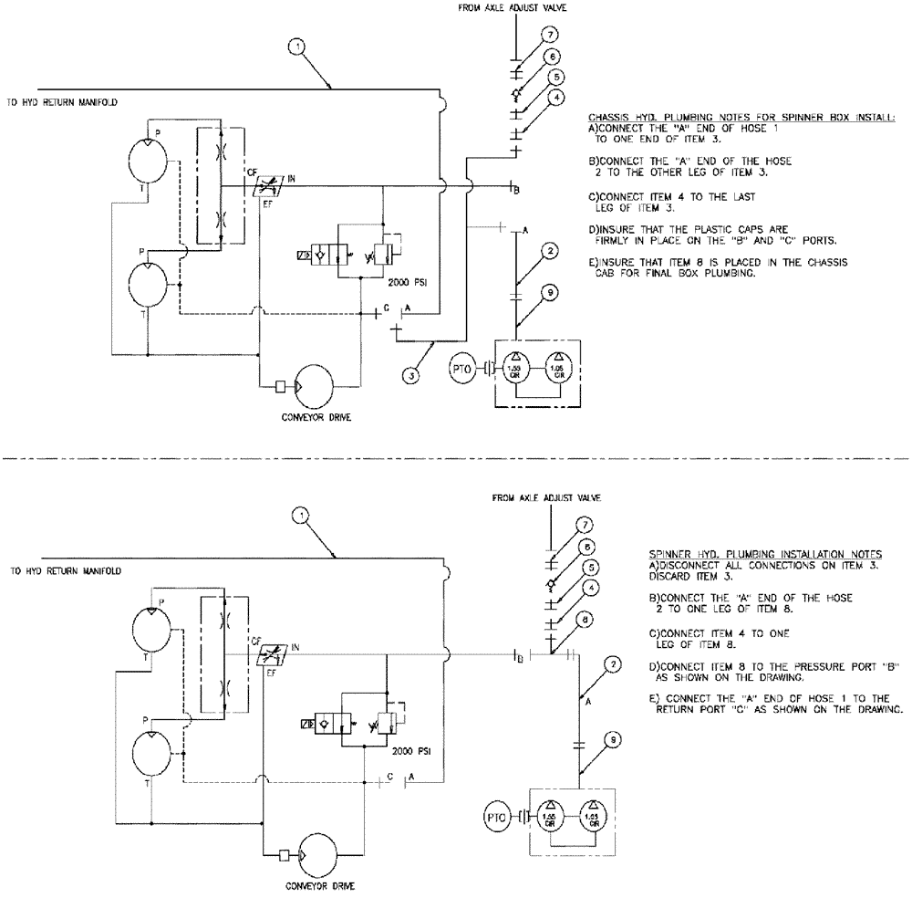
Запчасти Case IH 3210 (09-012) - HYDRAULIC DRIVE GROUP, SPINNER BOX Options

Схема запчастей Case IH 3210 - (09-012) - HYDRAULIC DRIVE GROUP, SPINNER BOX Options
8
6
5
1
5
4
2
9
1
7
9
2
7
6
4
FIT
1:1
100%

Артикул

Название

Примечание

Количество

1

342155A1

HOSE

12 x 135, JIC end

1шт.

2

BN67311

HOSE

3/4" ID 100 R2 X 110

1шт.

3

BN52289

HYD CONNECTOR

T, JIC 1-1/16-12 MALE

1шт.

4

BN53715

REDUCER

12FJ 8MJ

1шт.

5

BN53467

SWIVEL CONNECTION

8MB 8 FJX SWIVEL

1шт.

6

342101A1

CHECK VALVE

inline -8

1шт.

7

BN444004

FITTING

8MB 8MJ

1шт.

8

BN53573

TEE

jic-1 1/16, male-female

1шт.

9

BN319839

HOSE

12 X 124"

1шт.

Выбрано товаров: 9