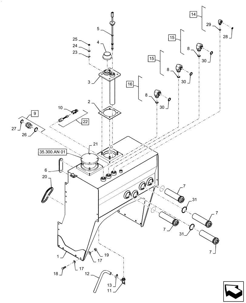
Запчасти Case IH PATRIOT 2250 (35.300.AQ[01]) - HYDRAULIC OIL RESERVOIR & FILTER (35) - HYDRAULIC SYSTEMS

Схема запчастей Case IH PATRIOT 2250 - (35.300.AQ[01]) - HYDRAULIC OIL RESERVOIR & FILTER (35) - HYDRAULIC SYSTEMS
35.300.an 01
26
30
9
13
29
15
20
10
8
27
21
31
4
8
31
17
11
23
7
16
15
22
30
28
19
18
8
6
3
7
12
5
24
2
30
7
14
1
17
7
25
FIT
1:1
100%

Артикул

Название

Примечание

Количество

1

47832125

TANK

Hydraulic Reservoir

1шт.

2

87272095

GASKET,3.17mm Thk

Cover Plate

1шт.

3

87272099

PLATE

Temperature/Level

1шт.

4

BN304339

VALVE

Breather

1шт.

5

84596253

SENSOR

Oil Level and Temperature

1шт.

6

BN322594

GAUGE

Sight with Temperature

1шт.

7

BN303528

STRAINER ASSY.

100 Mesh, Incl 31

4шт.

8

167268

O-RING,0.116" Thk x 1.171" ID, -916, Cl 6, 90 Duro

Included with 15, 16

3шт.

9

BN302660

FITTING

1-11/16-12 ORFS x 1-5/8-12 ORB

1шт.

10

245483C1

ELEC CONNECTOR,Male, 2 Pin

Included with 22

1шт.

11

87105048

DRAINCOCK/TAP SUPPLY

Valve

1шт.

12

129096A1

HOSE

Reservoir Drain

1шт.

13

214-1412

HOSE CLAMP,#12, 0.69" - 1.25", Type F Worm

1шт.

14

BN302558

ELBOW

13/16-16 ORFS x 3/4-16 ORB, Incl 28, 29

1шт.

15

BN302570

ELBOW

1-3/16-12 ORFS x 1-5/16-12 ORB, Incl 8, 30

2шт.

16

BN302574

ELBOW

1-7/16-12 ORFS x 1-5/16-12 ORB, Incl 8, 30

1шт.

17

87529310

WASHER,13.5mm ID x 28mm OD x 4mm Thk

DOR

20шт.

18

86980423

BOLT,Hex, M12 x 1.75 x 40mm, Cl 8.8, Full Thd

DOR

10шт.

19

86980516

NUT,Prev Torque, Hex, M12, 1.75 Pitch, Cl 8, DOR

10шт.

20

87757013

SEAL

Trim

2шт.

21

87267807

HYDRAULIC OIL FILTER

Oil, In Tank

1шт.

See 35.300.AN 01 for Service

1шт.

22

87267808

PRESSURE SWITCH

Oil Tank, Incl 10

1шт.

23

515-2363

CLAMP,M6.3, Insul, 3/8" Bolt

2шт.

24

87529312

WASHER,11mm ID x 24mm OD x 3mm Thk

8шт.

25

86980515

NUT,Hex, M10 x 1.5, Cl 8.8, DOR

8шт.

26

570186

O-RING,0.118" Thk x 1.475" ID, -920, Cl 6, 90 Duro

Included with 9

2шт.

27

9824051

O-RING,0.07" Thk x 1.176" ID, -25, Cl 6, 90 Duro

Included with 9

1шт.

28

9992298

O-RING,0.07" Thk x 0.489" ID, -14, Cl 6, 90 Duro

Included with14

1шт.

29

128825

O-RING,0.087" Thk x 0.644" ID, -908, Cl 6, 90 Duro

Included with14

1шт.

30

9991976

O-RING,0.07" Thk x 0.739" ID, -18, Cl 6, 90 Duro

Included with 15, 16

3шт.

31

9846875

O-RING,0.118" Thk x 2.337" ID, -932, Cl 6, 90 Duro

Included with 7

4шт.

Выбрано товаров: 32