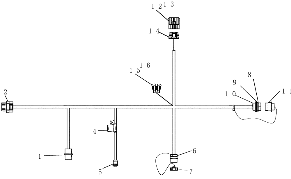
Запчасти Case IH 100 (55.100.01) - ELECTRICAL - TRACTOR HARNESS (55) - ELECTRICAL SYSTEMS

Схема запчастей Case IH 100 - (55.100.01) - ELECTRICAL - TRACTOR HARNESS (55) - ELECTRICAL SYSTEMS
6
15
9
11
8
14
4
1
5
2
13
7
10
12
16
FIT
1:1
100%

Артикул

Название

Примечание

Количество

0

87532170

HARNESS

tractor 7.6 m

1шт.

1

225224C1

ELEC CONNECTOR,Female, 5 Pin

plastic 5c plug

1шт.

2

87410948

CONTACT HOUSING,Female, 26 Pole

Super Seal Plug Housing

1шт.

4

13972

FUSE HOLDER

inline ato 12awg

1шт.

5

87675194

MULTIPOLE CONNECTOR,Female, 3 Pole

plastic 3c plug

1шт.

6

310057A1

ELEC CONNECTOR,Male, 9 Pin

Deutsch HD10 series Receptacle

1шт.

7

84074633

COVER

9 cond plg Deutsch

1шт.

8

459329C1

NUT

1 11/16"-18 aluminum 3/16" thick

1шт.

9

51200012

LOCK WASHER

split 1 3/4" id x 3/32" tk

1шт.

10

352506A1

ELEC CONNECTOR,Male, 9 Pin

metal 9c receptacle

1шт.

11

245041C1

CAP

dust 23 cond plug Deutsch

1шт.

12

182079A1

TERMINAL CONNECTOR,Male, 5 Pin

Shroud 5 Way Metri-Pak 280

1шт.

13

225127C1

PLUG

cavity, green rubber

5шт.

14

182081A1

TERMINAL CONNECTOR,Female, 5 Pin

Tower 5-way Metri-pak

1шт.

15

256348A1

ELEC CONNECTOR,Female, 6 Pin

6 Pin, Packard

1шт.

16

321834A1

SEAL

1шт.

Выбрано товаров: 16