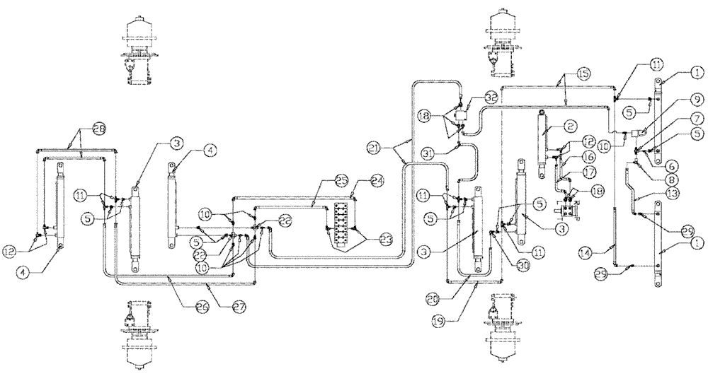
Запчасти Case IH SPX2130 (06-003) - STEERING Hydraulic Plumbing

Схема запчастей Case IH SPX2130 - (06-003) - STEERING Hydraulic Plumbing
7
9
23
18
17
10
29
15
22
5
4
30
24
18
5
22
4
32
29
11
12
1
5
2
6
21
5
26
11
10
11
16
1
19
31
3
20
8
3
3
5
14
10
28
25
13
11
27
12
5
FIT
1:1
100%

Артикул

Название

Примечание

Количество

1

BN53890

CYLINDER

Hydraulic - Tie Rod See Fig 07-007

2шт.

2

BN53907

CYLINDER

Hydraulic - Steering See Fig 07-008

1шт.

3

BN53906

CYLINDER

Hydraulic - Axle Adjust (Front & RH Rear) See Fig 07-006

3шт.

4

BN53891

CYLINDER

Hydraulic - Axle Adjust (LH Rear) See Fig 07-005

2шт.

5

BN51352

BUSHING

1/4-18 x 3/8-18 NPT

10шт.

6

BN72000

FITTING

1/4 NPT Close

1шт.

7

BN53712

TEE

1/4" NPT

1шт.

8

BN21859

Elbow 90° 1/4" NPT x 4 JIC

1шт.

9

BN306166

SOLENOID VALVE

Assy, w/body

1шт.

9a

BN306167

CARTRIDGE

Valve 12V 2 Way

1шт.

Service Parts For Ref. 9

1шт.

9b

BN301705

COIL

12VDC, shift w/ female Packard connector

1шт.

Service Parts For Ref. 9

1шт.

9c

BN98204

O-RING

BUNA-N, for BN29788

1шт.

Service Parts For Ref. 9

1шт.

9d

BN98205

O-RING

Buna-N

1шт.

Service Parts For Ref. 9

1шт.

9e

BN306168

VALVE BODY

1шт.

Service Parts For Ref. 9

1шт.

10

BN21355

ADAPTER,1/4"-18 NPT x 7/16-20 JIC

7шт.

11

BN53711

TEE

1/4 NPT x 7/16-20 JIC

6шт.

12

BN21401

ELBOW,90 Degree 3/8" NPT x 7/16"-20 JIC

5шт.

13

BN54254

Hose Assembly, 1/4 X 12.0 100R1

1шт.

14

BN55181

Hose Assembly, 1/4 X 43 100R1

1шт.

15

BN55153

Hose Assembly, 1 /4 X 33.5 100R1

2шт.

16

BN55201

HOSE

Assembly, 1/4 ID x 82 100R1

1шт.

17

BN55202

Hose Assembly, 1/4 ID x 80 100R1

1шт.

18

BN21249

ADAPTER,3/4" - 16 ORFS x 7/16" - 20 JIC

5шт.

18a

BN98018

O-RING

SAE - 8 Buna N

5шт.

Service Parts For Ref. 18

1шт.

19

BN55182

Hose Assembly-1/4 X 38 100R1

1шт.

20

BN55157

HOSE ASSY.

1/4 X 28 100R1

1шт.

21

BN54231

HOSE

1/4" ID x 113"100R1

2шт.

22

BN55236

COUPLING

1/4 NPT Male-Female

2шт.

23

BN22160

ELBOW

90° 9/16-18 O-Ring X 7/16-20 JIC

14шт.

23a

BN98019

O-RING

SAE - 6 Buna N

14шт.

Service Parts For Ref. 23

1шт.

24

BN55161

Hose Asssembly, 1/4 X 31 100R1

1шт.

25

BN55162

Hose Asssembly, 1/4 X 50 100R1

1шт.

26

BN55155

HOSE

Asssembly, 1/4 X 29 100R1

1шт.

27

BN55156

HOSE

Asssembly, 1/4 X 33 100R2

1шт.

28

BN55154

HOSE

Asssembly, 1/4 X 17 100R1

2шт.

29

BN22158

ADAPTER,3/8" NPT X 7/16"-20, 37 Degree

2шт.

30

BN442022

90 Pipe-37 Flare 04-04

1шт.

31

BN55337

HOSE

Assembly-1/4 X 15 100R1

1шт.

32

BN65736

DIVIDER

Combiner Assembly

1шт.

32a

BN65737

CARTRIDGE

33/67, Div./Comb

1шт.

Service Parts For Ref. 32

1шт.

32b

BN65738

Body-Divider/Combiner

1шт.

Service Parts For Ref. 32

1шт.

ns

342274A1

STOP DEVICE

Cylinder, 1.25" id x 2"

21шт.

ns

BN25682

STOP

Cylinder 1" x 1 1/4" Dia.

14шт.

Выбрано товаров: 52