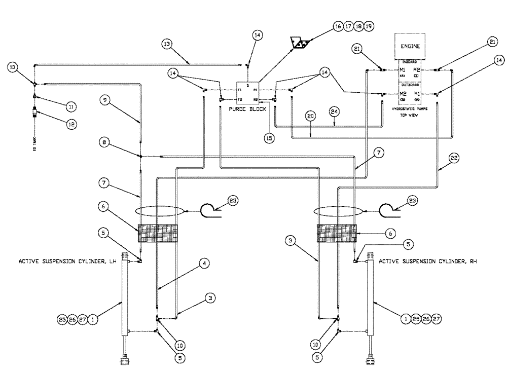
Запчасти Case IH SPX2130 (06-005) - ACTIVE SUSPENSION Hydraulic Plumbing

Схема запчастей Case IH SPX2130 - (06-005) - ACTIVE SUSPENSION Hydraulic Plumbing
24
4
11
10
14
10
6
3
6
7
23
7
1
19
1
27
5
21
5
17
8
14
23
9
14
25
25
15
22
10
5
21
26
12
26
3
14
27
5
20
13
18
16
FIT
1:1
100%

Артикул

Название

Примечание

Количество

1

BN302199

CYLINDER,Double Acting, 19.05mm Rod, 241.3mm Stroke

1.12 x .75 x 9.5, Complete

2шт.

See Fig. 07-009

1шт.

3

BN303011

HOSE

1/4 X 218, 4 JIC-4 JIC

2шт.

4

BN304545

HOSE

1/4 X 212, -4 JIC-4 JIC

1шт.

5

BN51591

ELBOW

90° - O-Ring 37 FL 7/16

4шт.

6

BN305359

HOSE

20 X 28"

2шт.

7

BN304748

HOSE

1/4 X 100

2шт.

8

BN21422

TEE

7/16-20 JIC

1шт.

9

BN304749

HOSE

1/4 X 144

1шт.

10

BN53960

TEE

JIC 1/4-20 Male-Female

3шт.

11

BN53714

FITTING

RDC, 3/4-16 X 7/16-20 JIC

1шт.

12

BN51518

FITTING

3/4 NPT-8 JIC

1шт.

13

BN303343

HOSE

Assembly-1/4 ID x 64 100R1

1шт.

14

BN22160

ELBOW

90° 9/16-18 O-Ring X 7/16-20 JIC

7шт.

15

BN304081

BLOCK

Purge (Cylinder)

1шт.

16

BN304323

BRACKET, SUPPORTING

Purge

1шт.

17

280566

BOLT,Hex, 1/4" - 20 x 2 3/4", Gr 5

2шт.

18

BN50051

NUT,1/4"-20, USR

3шт.

19

BN50403

BOLT

Hex, 3/8"-16 x 1 1/4", G5, Full Thd

4шт.

20

BN304750

HOSE

1/4 X 36

1шт.

21

BN51589

FITTING

Adapter, STR, 37 Flare x 9/16 OR

2шт.

22

BN304751

HOSE

1/4 X 208

1шт.

23

86625038

CLAMP,25.4mm, Coat, 13.5mm Bolt Hole, P Type

2шт.

24

BN304752

HOSE

1/4 X 26

1шт.

25

86992215

LOCK NUT,1/2"-13, GC

4шт.

26

326-840

BOLT,Hex, 1/2" - 13 x 2-1/2", Gr 8

2шт.

27

BN310358

BOLT

1/2-13 X 2.5, BSH, G8

2шт.

Выбрано товаров: 27