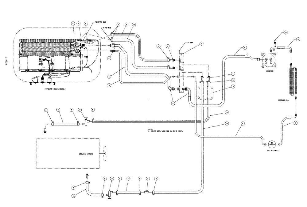
Запчасти Case IH SPX3150 (020) - CAB EXTERIOR, A/C HOSE PACKAGE (90) - PLATFORM, CAB, BODYWORK AND DECALS

Схема запчастей Case IH SPX3150 - (020) - CAB EXTERIOR, A/C HOSE PACKAGE (90) - PLATFORM, CAB, BODYWORK AND DECALS
5
5
6
12
15
2
5
3
5
6
10
8
2
5
4
13
5
14
5
5
17
3
6
6
5
1
5
6
5
5
4
5
11
16
6
9
7
FIT
1:1
100%

Артикул

Название

Примечание

Количество

1

BN29908

TEE

5/8" Flushing, Heater Hose

1шт.

2

BN306271

TAPE

tar 10"

3шт.

3

BN303666

VALVE

shut off

2шт.

4

217-153

FITTING,5/8" Hose Barb x 1/2" Male NPTF

4шт.

Parts available only through Case's North American Parts Organization, NAPO.

1шт.

5

1954736C1

HOSE CLAMP,#24

16шт.

6

KIT a\c hose, Cummins

1шт.

See Fig. 022

1шт.

7

BN312080

COVER

Hose, w/hardware

1шт.

BN52339

BOLT

3/8-16 x .5, HH, SS

2шт.

Part of assembly for BN312080

1шт.

BN67163

COVER

1шт.

Part of assembly for BN312080

1шт.

8

BN306812

HOSE,0.63" ID

x 6"

1шт.

9

BN67789

HEATER HOSE,0.625" ID

1шт.

10

BN312076

HEATER HOSE,0.625" ID x 192.00"

Supply

1шт.

11

BN312078

HEATER HOSE

5/8" ID x 24" Supply

1шт.

12

BN67788

HEATER HOSE,0.625" ID

1шт.

13

BN67790

HEATER HOSE,0.625" ID

1шт.

14

BN312079

HEATER HOSE,0.625" ID x 3.00"

Return

1шт.

15

BN312077

HEATER HOSE,0.625" ID x 12.00"

Return

1шт.

16

BN312081

COVER

enclosure, hose with hardware

1шт.

BN67233

COVER

Enclosure

1шт.

Part of assembly for BN312081

1шт.

BN68503

SCREW,Hex, Slotted, 1/4" x 1/2"

hex, SL, HD, 1/4 x 1/2

10шт.

Part of assembly for BN312081

1шт.

17

87000227

SWITCH, A/C HIGH PRE

High N.C.

1шт.

Parts available only through Case's North American Parts Organization, NAPO.

1шт.

Выбрано товаров: 28