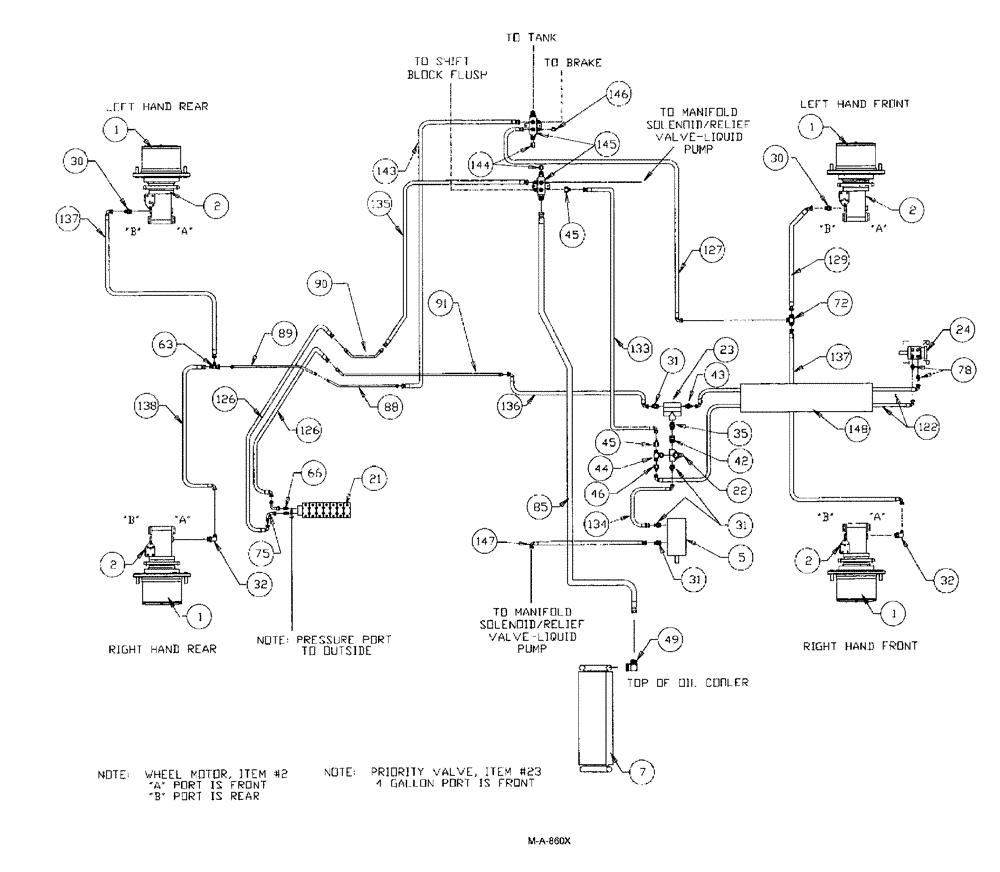
Запчасти Case IH SPX3150 (128) - HYDRAULIC PLUMBING, BASIC UNIT (35) - HYDRAULIC SYSTEMS

Схема запчастей Case IH SPX3150 - (128) - HYDRAULIC PLUMBING, BASIC UNIT (35) - HYDRAULIC SYSTEMS
31
1
23
32
1
129
145
89
30
147
22
85
2
75
122
144
2
44
1
46
31
126
30
127
138
21
45
63
35
31
5
1
72
78
66
32
143
42
137
90
136
2
134
137
135
126
45
2
91
148
146
88
43
24
7
49
133
FIT
1:1
100%

Артикул

Название

Примечание

Количество

1

NSS

NOT SOLD SEPARAT

HUB power wheel

1шт.

See Fig. 122

1шт.

BN27372

CAP

hub cover

4шт.

Associate part for Ref. 1, hub

1шт.

2

BN25866

MOTOR,GEAR, 24.6 CC

wheel

4шт.

For SPX3185 Only

1шт.

BN25866R

REMAN-HYD MOTOR

SPX3185, 5/99 - 8/02,

4шт.

BN25866C

CORE-HYDRAULIC PUMP

Return Number

1шт.

BN25866R

REMAN-HYD MOTOR

SPX3185 5/01/99 to 8/01/2002,

4шт.

BN25866C

CORE-HYDRAULIC PUMP

Return Number

1шт.

BN54033

O-RING,0.103" Thk x 3.987" ID, -155, Cl 5, 75 Duro

between hub and wheel motor

4шт.

Service part for BN25866

1шт.

BN98186

SEAL

lip, shaft

4шт.

Service part for BN25866

1шт.

2

BN54215

MOTOR

Wheel

4шт.

For SPX3150 Only

1шт.

BN54215R

REMAN-HYD MOTOR

SPX3150 - (5/99-8/02), SPX3185 - (5/99 - 8/02),

4шт.

BN54215C

CORE-HYDRAULIC PUMP

Return Number

1шт.

BN54033

O-RING,0.103" Thk x 3.987" ID, -155, Cl 5, 75 Duro

4шт.

Between Hub & Wheel motor

1шт.

BN98186

SEAL

lip, shaft

4шт.

5

BN67039

PUMP

Hydraulic Tandem CW Rotation

1шт.

BN98608

SEAL

shaft, for BN27195

1шт.

Service part for BN67039

1шт.

BN98609

REPAIR KIT

90' boom

1шт.

Service part for BN67039

1шт.

7

NSS

NOT SOLD SEPARAT

COOLER hydraulic oil

1шт.

See Fig. 094

1шт.

21

NSS

NOT SOLD SEPARAT

VALVE 7 bank

1шт.

See Fig. 142

1шт.

BN25229

SHIELD

7 & 8 Bank Valve - Cover

1шт.

Associate part for Ref. 21, 7 bank valve

1шт.

BN25230

MOUNTING PLATE

7 & 8 Bank Valve Cover

1шт.

Associate part for Ref. 21, 7 bank valve

1шт.

22

BN29234

VALVE PRESSURE RELIE,1-1/16" - 12

O-Ring Port

1шт.

23

BN29237

VALVE, PRESSURE RELI

EF Priority, 4.5 Gallons @ 150

1шт.

24

NSS

NOT SOLD SEPARAT

ORBITROL steering

1шт.

See Fig. 008

1шт.

30

BN67864

ADAPTER

1-1/16"-12 O-ring x 7/8-14 JIC

2шт.

BN98017

O-RING

SAE-12 Buna N

2шт.

Associate part for BN67864

1шт.

31

BN444003

FITTING

Adapter Str.-1 1/16-12 O-Ring x 3/4-16 JIC

4шт.

BN98017

O-RING

SAE-12 Buna N

6шт.

Associate part for BN444003

1шт.

32

BN67865

ELBOW

Adapter, 90°, 1-1/16"-12 O-ring x 7/8"-14 JIC

2шт.

BN98017

O-RING

SAE-12 Buna N

2шт.

Associate part for BN67865

1шт.

35

BN444001

FITTING

ADAPTER straight, 1-1/16-12 O-ring x 1-1/16-12 JIC

1шт.

BN98017

O-RING

SAE-12 Buna N

1шт.

Associate part for BN444001

1шт.

42

BN57224

FITTING

ADAPTER straight, 1-1/16-12 O-ring x 1-1/16-12 JIC

1шт.

BN98017

O-RING

SAE-12 Buna N

1шт.

Associate part for BN57224

1шт.

43

BN57225

FITTING

ADAPTER straight, 1-1/16-12 O-ring x 9/16-18 JIC

1шт.

BN98017

O-RING

SAE-12 Buna N

1шт.

Associate part for BN57225

1шт.

44

BN446032

TEE

1-1/16-12 0-ring x 1-1/16-12 JIC

1шт.

BN98017

O-RING

SAE-12 Buna N

1шт.

Associate part for BN446032

1шт.

45

BN53715

REDUCER

1-1/16"-12 Female JIC x 3/4-16 Male JIC

1шт.

46

BN53716

FITTING

REDUCER, 1-1/16-12 female JIC x 9/16-18 male JIC

1шт.

49

BN67881

ADAPTER

90º 1" NPT x #16 JIC

1шт.

63

BN69126

TEE

1-1/16-12 x 7/8-14 JIC

1шт.

66

BN60440

ADAPTER

straight, 9/16-18 O-ring x 3/4-16 JIC

2шт.

BN98019

O-RING

#6

2шт.

Associate part for BN60440

1шт.

72

BN22159

TEE

3/4-16 37°

1шт.

75

BN53707

FITTING

ELBOW, 90 deg., 3/4-16 JIC

2шт.

78

BN57226

ADAPTER

3/4-16 O-Ring x 9/16-18 JIC

2шт.

BN98018

O-RING

#8

2шт.

Associate part for BN57226

1шт.

85

BN69783

HOSE

1" ID X 66", 100R3

1шт.

86

BN75990

HOSE CLAMP

#16, Stainless Steel

2шт.

88

BN67650

HYD TUBE

Steel, 3/4", 2350 PSI

1шт.

89

BN67649

HYD TUBE

Steel, 3/4", 2350 PSI

1шт.

90

BN66214

TUBE ASSY.

Steel, 1/2"

1шт.

91

BN65101

TUBE

steel, 1/2"

1шт.

122

BN68815

PLATE

3/8" x 80"

2шт.

125

BN58116

HOSE,0.50" ID x 31.00"

1шт.

126

BN53818

HOSE

1/2" ID x 66", 100R2

2шт.

127

BN69595

HOSE

3/4" x 64" 100R1

1шт.

129

BN67866

HOSE

5/8" x 130", 100R1

2шт.

133

BN54170

HOSE

1/2" x 74"

1шт.

134

BN54183

HOSE,0.50" ID x 34.00", SAE 100R2

2шт.

135

BN58114

HOSE,0.50" ID x 13.00"

1шт.

136

BN54186

HOSE

1/2" x 30"

1шт.

137

BN67867

HOSE

5/8" x 130", 100R1

2шт.

138

BN67868

HOSE

ASSY., 5/8" x 120"

1шт.

143

BN67874

HOSE ASSY.

3/4" x 22"

1шт.

144

BN22240

CROWN NUT,1-1/16"-12 , 37 Degree

2шт.

145

BN67245

MANIFOLD

Hyd. Return

2шт.

146

BN22431

CROWN NUT,3/4"-16, 37 Degree

1шт.

147

BN311233

HOSE,0.50" ID x 84.00"

100R2

1шт.

148

BN306180

PLASTIC-RUBBER TUBE

1-1/8 ID x 36

1шт.

Выбрано товаров: 94