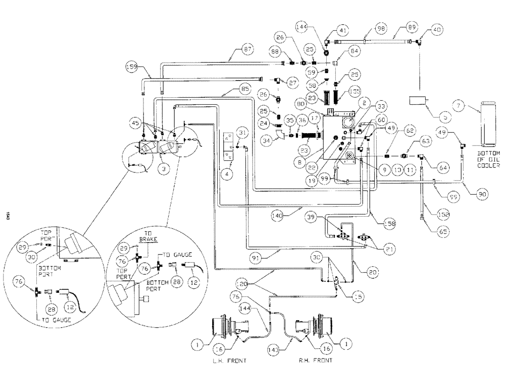
Запчасти Case IH SPX3150 (130) - HYDRAULIC PLUMBING, HYDROSTATIC PUMP, 7-BANK VALVE (35) - HYDRAULIC SYSTEMS

Схема запчастей Case IH SPX3150 - (130) - HYDRAULIC PLUMBING, HYDROSTATIC PUMP, 7-BANK VALVE (35) - HYDRAULIC SYSTEMS
24
23
76
30
1
11
41
85
45
22
59
76
90
34
8
30
3
10
99
17
29
87
98
91
65
88
19
99
16
64
25
76
26
28
31
49
4
23
33
158
12
26
144
120
36
29
80
40
63
155
5
144
7
49
9
60
159
20
16
28
89
21
25
1
58
84
39
25
35
27
15
152
140
76
2
143
62
12
FIT
1:1
100%

Артикул

Название

Примечание

Количество

1

NSS

NOT SOLD SEPARAT

HUB power wheel

2шт.

See Fig. 122

1шт.

NSS

NOT SOLD SEPARAT

CAP hub cover

2шт.

See Fig. 128, associate part for ref 1 hub

1шт.

2

NSS

NOT SOLD SEPARAT

FILTER intank

1шт.

See Fig. 149

1шт.

3

BN25679A

HYDROSTATIC PUMP

Tandem, Series 90 MFV

1шт.

Model SPX3185

1шт.

3

BN66375

HYDROSTATIC PUMP

Tandem Series 90

1шт.

Service part for Ref. 3, tandem hydro pump

1шт.

Model SPX3150

1шт.

BN65541

O-RING

M/F Valve Upper

4шт.

Service part for Ref. 3, tandem hydro pump

1шт.

N14232

FILTER

Element, Spin On

2шт.

Service part for Ref. 3, tandem hydro pump

1шт.

BN67191

VALVE PRESSURE RELIE

Sunstrand No. 8510022-2

4шт.

Service part for Ref. 3, tandem hydro pump

1шт.

BN65542

O-RING

M/F Valve Lower

4шт.

Service part for Ref. 3, tandem hydro pump

1шт.

BN68509

GASKET

Control Body

2шт.

Service part for Ref. 3, tandem hydro pump

1шт.

BN65544

O-RING

Shaft, 75 CC

1шт.

Service part for Ref. 3, tandem hydro pump

1шт.

BN65546

SEAL

Lip, Shaft 75 CC

1шт.

Service part for Ref. 3, tandem hydro pump

1шт.

BN68470

O-RING

Filter head, 90 Series

2шт.

Service part for Ref. 3, tandem hydro pump

1шт.

BN67479

HANDLE

SS 90 Series Pump

2шт.

Service part for Ref. 3, tandem hydro pump

1шт.

BN68507

CONTROL

Vari Disp, Complete

2шт.

Service part for Ref. 3, tandem hydro pump

1шт.

BN68508

O-RING

control shaft

2шт.

Service part for Ref. 3, tandem hydro pump

1шт.

BN300952

KIT

Charge Relief

2шт.

Service part for Ref. 3, tandem hydro pump

1шт.

BN69597

FILTER HEAD

Filter, 90 Series, Head Only

2шт.

Service part for Ref. 3, tandem hydro pump

1шт.

BN300951

SHAFT

DRIVE ASSY.

1шт.

Service part for Ref. 3, tandem hydro pump

1шт.

BN307684

O-RING

SAE pad

1шт.

Service part for Ref. 3, tandem hydro pump

1шт.

Between pumps

1шт.

4

NSS

NOT SOLD SEPARAT

VALVE manifold

1шт.

See Fig. 146

1шт.

5

NSS

NOT SOLD SEPARAT

MOTOR steer and spray

1шт.

See Fig. 128

1шт.

7

NSS

NOT SOLD SEPARAT

COOLER hydraulic oil

1шт.

See Fig. 094

1шт.

8

BN311107

RESERVOIR, HYDRAULIC

TANK hydraulic

1шт.

BN53951

THERMOSTATIC SWITCH

N.C.,180 deg.

1шт.

Service part for BN311107

1шт.

BN52319

PLUG

magnetic, 1/2" NPT

1шт.

Service part for BN311107

1шт.

9

BN53958

BREATHER

Spin On, Breather

1шт.

10

BN54257

HOSE, 1 x 30

1шт.

11

BN75990

HOSE CLAMP

#16, Stainless Steel

1шт.

12

BN53950

SENSOR

Pressure, N.O.200 PSI

2шт.

15

BN29955

SOLENOID

Valve, Brake Actuator

1шт.

BN98420

SEAL KIT

1шт.

Service part for BN29955

1шт.

BN98421

CARTRIDGE

for BN29955

1шт.

Service part for BN29955

1шт.

BN98422

COIL

solenoid valve

1шт.

Service part for BN29955

1шт.

BN98423

VALVE BODY

1шт.

Service part for BN29955

1шт.

16

BN444005

FITTING

ADAPTER straight, 7/16-20 O-ring x 7/16-20 JIG

2шт.

BN98094

O-RING

No. 4

2шт.

Associate part for BN444005

1шт.

17

BN72540

BUSHING steel, 3 x 4

1шт.

19

BN72220

PLUG

3/4" NPT

1шт.

20

BN54236

HOSE,0.25" ID x 91.00", SAE 100R1

1шт.

21

BN67245

MANIFOLD

Hyd. Return

2шт.

22

BN65198

SWITCH

ASSY.

1шт.

BN16056

SEAL

Packard Plug

2шт.

BN16057

ELEC. TERMINAL PIN,8 mm

male

2шт.

Part of assembly BN65198

1шт.

BN16196

HYD CONNECTOR

2 way

1шт.

Part of assembly BN65198

1шт.

BN52326

RETAINER

SEAL hub

1шт.

Part of assembly BN65198

1шт.

BN53956

SWITCH

float level

1шт.

Part of assembly BN65198

1шт.

BN64004

TUBE

level switch

1шт.

Part of assembly BN65198

1шт.

23

BN25877

FILTER STRAINER

In-Line 50 GPM 100 Mesh

2шт.

24

BN72470

FITTING

BUSHING reducer, 2" x 1-1/4"

1шт.

25

BN51952

COUPLING

male, 1-1/4"

3шт.

26

BN2006

VALVE gate, 1-1/4" NPT

2шт.

27

BN52318

ADAPTER

90 deg.

1шт.

28

BN53961

ADAPTER

Int. Pipe-37 Flare

2шт.

29

BN21531

NUT,7/16"-20, 37 Degree

2шт.

30

BN51589

FITTING

STR.-9/16-18 O-Ring x 7/16-20 JIC

5шт.

BN98019

O-RING

#6

5шт.

Associate part for BN51589

1шт.

31

BN444003

FITTING

ADAPTER straight, 1-1/16-12 O-ring x 3/4-16 JIC

1шт.

BN98017

O-RING

SAE-12 Buna N

1шт.

32

BN22432

FITTING

Barb Str 1" NPT x 1" Hose

1шт.

33

BN55352

ADAPTER

1-5/8-12 O-ring x 1-1/16-12 JIC

1шт.

34

BN72459

ELBOW, 2" NPT x 90 deg.

1шт.

35

BN72450

LUBE NIPPLE

LUBRICATOR COUPLER, 2"

1шт.

36

BN58188

ADAPTER, 2" x 3"

1шт.

39

BN53714

FITTING

Reducer - 3/4-16 JIC F x 7/16-20 JIC M

1шт.

40

BN52037

ADAPTER

90º OR 37 FL20-24

1шт.

BN98016

O-RING

SAE-16 Buna N

1шт.

Associate part for BN52037

1шт.

41

BN52036

FITTING

ADAPTER, 90 deg.

1шт.

45

BN53918

ADAPTER

flat face x Or x 4.1

4шт.

BN53730

O-RING,0.07" Thk x 0.926" ID, -21, Cl 6, 90 Duro

4шт.

Associate part for BN53918

1шт.

BN98016

O-RING

SAE-16 Buna N

4шт.

Associate part for BN53918

1шт.

49

BN67881

ADAPTER

90º 1" NPT x #16 JIC

2шт.

55

BN51497

HYDRAULIC VALVE

GATE, 1 " x 1-1/2 NPT

1шт.

58

BN72471

BUSHING

2" x 1-1/2"

1шт.

59

BN52034

NIPPLE, 1-1/2"

1шт.

60

BN442004

FITTING

ELBOW, 90 deg., 3/4" NPT x 1-1/16-12 JIC

2шт.

62

BN51656

ADAPTER

STR

1шт.

63

BN21372

VALVE

Gate, 1" NPT

1шт.

64

BN53809

ELBOW

Adapter, 90°

1шт.

65

BN22240

CROWN NUT,1-1/16"-12 , 37 Degree

1шт.

76

BN21866

TEE,9/16"-18 O-Ring x 7/16:-20, 37 Degree

4шт.

BN98019

O-RING

#6

4шт.

Associate part for BN21866

1шт.

80

BN53957

GAUGE

sight

1шт.

84

BN51530

FITTING

ADAPTER, 90 deg., 1-1/4" NPT x 1-1/4" NPT

1шт.

85

BN53583

HOSE,0.75" ID x 48.00"

1шт.

87

BN52043

HOSE,1.25" ID x 30.00"

1шт.

88

BN55325

ADAPTER

1 1/4" NPT x 1 5/8"-12 JIC

2шт.

89

BN310615

HOSE

1 1/2" x 66"

1шт.

90

BN67877

HOSE

1" x 110"

1шт.

91

BN53967

HOSE ASSY.

1/2" x 60"

1шт.

98

BN52035

CLAMP

2" Dia., Vinyl Coated

1шт.

99

BN570018

CLAMP

vinyl coated 1-7/16

3шт.

120

BN54184

HOSE

1/4" x 124"

1шт.

140

BN53443

HOSE,19.05mm ID x 1778mm L

1шт.

143

BN54232

HOSE

1/4" x 119", 100R1

2шт.

144

BN55514

HOSE

1/4" x 150"

1шт.

152

BN54199

HOSE,0.75" ID x 30.00", SAE 100R1

1шт.

155

BN24148

FILTER STRAINER

25 gpm, 100 Mesh

1шт.

158

BN67876

HOSE

1" x 93", 100R3

1шт.

159

BN52041

HOSE

1 1/4" X 35"

1шт.

Выбрано товаров: 142